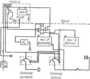
Учебная синхронная установка смонтирована в аудитории площадью 60 кв. м. В аудитории имеется 8 кабин. В каждой кабине установлен магнитофон, микрофонный пульт с микрофоном. Все кабины скоммутированы между собой и на пульт преподавателя, на котором установлены два магнитофона: датчик и фиксатор.
Установка позволяет проводить следующие виды работ: 1. Синхронный перевод речи преподавателя с микрофона-пульта или учебного материала с магнитофона-"датчика".

2. Преподаватель имеет возможность при соответствующей коммутации на пульте контролировать каждого студента, находящегося в кабине, и фиксировать его работу на магнитофон-"фиксатор".
3. Преподаватель имеет возможность осуществлять двустороннюю связь с каждым студентом отдельно и давать указания во все кабины одновременно.
4. Установка позволяет проводить двойной перевод. В этом случае первая кабина является ведущей. В ней установлен специальный пульт, позволяющий осуществлять связь с преподавателем и остальными кабинами.
|
|
|
5. Каждый студент, находящийся в кабине, может записать на свой магнитофон речь преподавателя или дикторскую речь, подаваемую с магнитофона-"датчика", а также и свою собственную речь.
6. Пульт установки позволяет контролировать запись, сделанную в кабине студентом, на общий динамик или на головные телефоны.
ОГЛАВЛЕНИЕ
Стр.
Предисловие........................................... 3
Лингвистические основы перевода................ 7
I. Лингвистическая сущность перевода 7
II. Особенности устного перевода....... 11
III. Особенности перевода с испанского языка на русский 15
I. Перевод с листа......................................... 31
A......................................................... Лексический диктант-перевод 32
Б. Устный перевод текста с предварительным чтением и
разбором текста в классе............ 50
B. Устный перевод текста, предварительно подготовленного дома............................. 59
Г. Устный перевод текста с предварительной подготовкой в классе 70
Д. Устный перевод с листа без подготовки.... 83
II. Последовательный перевод..................... 98
A. Письменный пофразовый перевод-диктант.... 99
Б. Абзацно-фразовый перевод на слух с записью... 112
B. Последовательный перевод с записью 122
Г. Перевод звукозаписи с записью...... 132
Д. Радиоперевод с записью................. 143
III............................................................... Перевод на слух без записи 154
A.......................................................... Микрореферирование 156
Б. Абзацно-фразовый перевод без записи 170
B......................................................... Двусторонний перевод 183
IV............................................................... Синхронный перевод 194
А. Прослушивание иностранного текста через наушники 196
Б. Прослушивание иностранного текста через наушники
|
|
|
и повторение его в микрофон.......... 200
В. Синхронное чтение перевода... 207
Г. Синхронно-зрительный перевод.. 214
Д. Перевод смысловых отрезков без текста оригинала 222
Е. Синхронный перевод в замедленном темпе.... 229
Ж. Синхронный перевод в нормальном темпе... 239
Учебная синхронная установка I-го МГПИИЯ им. Мориса
Тореза............................................... 259
Генрих Яковлевич Ту ровер,
Иван Акимович Триста,
Арон Борисович Долгопольский






