I.3. Механизмы управления турбиной
Частота электрического тока в соответствии с ПТЭ должна непрерывно поддерживаться на уровне 50±0,1 Гц. Допускается кратковременное отклонение частоты не более чем на ±0,2 Гц. В тоже время степень неравномерности регулирования частоты вращения составляет 4¸5%, чему соответствует изменение частоты 2¸2,5 Гц, т.е. на порядок больше допустимого.
Кроме того, в режиме холостого хода приходится изменять частоту вращения ротора в широких пределах (±5% от no) при синхронизации турбогенератора перед включением его в сеть. При испытаниях автоматов безопасности частоту вращения увеличивают еще больше.
Вообще турбогенератор может работать в трех режимах:
1. Режим холостого хода. В этом режиме постоянной является мощность холостого хода турбины, а частота вращения может меняться в пределах неравномерности регулирования (±5%).
2. Изолированный режим, т.е. работа один на один с потребителем. Мощность изменяется потребителем. Если при постоянной мощности потребителя изменить пропуск пара G через турбину, то изменится частота.
|
|
|
3. Параллельный режим (в энергосистеме). Частота сети постоянна и поддерживается совокупной работой АСР всех турбин. При воздействии на регулирующие органы изменяется мощность паровой турбины.
Для осуществления всех перечисленных операций в этих режимах система регулирования ПТ снабжается устройствами, которые называются механизмами управления турбиной (МУТ).
В современных турбинах применяются МУТ в основном двух типов:
1) с воздействием на элементы регулятора частоты – это МУТ 1-го рода;
2) с воздействием на элементы передаточного механизма – МУТ 2-го рода.
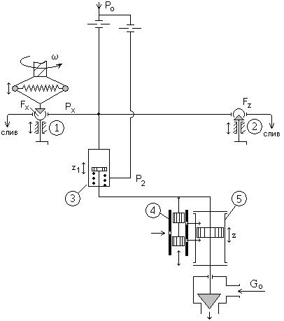
МУТ 1 го рода воздействует на буксу проточного золотника, изменяя площадь FX для прохода (протока) масла (ОМТИ), следовательно, и его давление – рХ.
МУТ 2 го рода выполняет аналогичное воздействие, изменяя площадь FZ.
Изменение рХ приводит к перемещению поршня сервомотора (3) промежуточного усилия, который в сою очередь выводит поршни отсечного золотника из среднего положения, и главный сервомотор меняет положение регулирующего клапана.

Рис. 4. Механизмы регулирования турбины
1- МУТ 1 го рода; 2- МУТ 2 го рода; 3- сервомотор промежуточного усиления;
4- отсечной золотник; 5- главный сервомотор.
Таким образом, воздействуя на МУТ-1 или МУТ-2 можно изменить мощность ТГ при n=const или изменять n, например, в режиме холостого хода.
Рассмотрим воздействие МУТ-1 на органы управления с помощью статической характеристики регулирования.
Пусть с помощью МУТ-1 букса проточного золотника сместилась вверх (рис. 4). Тогда то же самое положение поршня – x, находящегося под воздействием регулятора, будет достигаться при большем значении n, и статическая характеристика сместится в положение 2. При измененной нагрузке это приведет к увеличению частоты от n1 до n2. А при постоянной частоте турбина увеличит свою мощность от N1 до N2.
|
|
|
Воздействие МУТ-2 имеет следующий характер: как видно из рис. 6, аналогичного результата (увеличение n или N) можно достичь переместив поршень проточного золотника МУТ-2 вверх (уменьшение FZ, увеличение pX). При этом характеристика передаточного механизма (II) сместится из положения 1 в положение 2,

соответственно сместится и статическая характеристика.






