Изодромная система регулирования
Иходромная система регулирования – это система регулирования, поддерживающая угловую скорость без статической ошибки, т.е. степень неравномерности такой системы равна нулю.

В систему регулирования вводится дополнительное устройство, называемое катарактом (в нашем случае это дополнительный сервомотор (3)).
На рис. 1 показана одна из возможных изодромных схем регулирования.
Левая пара (4, 5) представляет собой обыкновенную АСР с однократным усилением и жесткой обратной связью.
Правая пара – отсечной золотник (2) – катаракта (3) – выполняет роль изодрома.
Система работает следующим образом: при увеличении угловой скорости w, муфта РЧВР перемещается вверх, выводя поршни отсечных золотников (2) и (4) из среднего положения и открывая окна для протока масла в сервомотор, поршни сервомоторов (5) и (3) идут вниз. Прикрывается регулирующий клапан и одновременно через обратную связь поршень золотника (4) возвращается в среднее положение. Таким образом, левая часть АСР закончила работу с положительной остаточной неравномерностью.
|
|
|
Так как время работы изодрома (катаракты) Тиз больше времени работы главного сервомотора Тгл. с-м, то работа изодрома продолжается. Продолжая двигаться вниз поршень (3) воздействует на рычаг СВ, опертый в точке А (точка В идет вниз, точка С – вверх) и вновь выводит поршень золотника (4) из среднего положения вверх, поршень главного сервомотора (5) перемещается дополнительно вниз еще прикрывая регулирующий клапан. Через обратную связь золотник (4) вновь отключается главным сервомотором.
Это дополнительное прикрытие регулирующего клапана приводит частоту вращения к исходному уровню, и муфта РЧВР (1) возвращается в первоначальное положение, которое соответствует среднему положению поршня золотника (2), и сервомотор (3) неподвижен.
Рассмотрим статическую характеристику такой АСР. В переходном процессе характеристика АСР будет иметь вид, как на рис. 2.

Такая характеристика обеспечивает системе устойчивость.
В процессе “подтягивания” частоты характеристика разворачивается и приходит к виду, показанному на рис. 3.
Рассмотренная схема регулирования позволяет в зависимости от положения точки подвеса золотника (4) добиться практически любой степени остаточной неравномерности - d. Меняя соотношение плеч золотника можно изменять степень неравномерности регулирования, что необходимо, например, при переводе турбины из базовой группы в пиковую.
Система работает более устойчиво, если время работы изодрома (Тиз) значительно превосходит время работы главного сервомотора (Тгл. с-м). Однако безгранично увеличивать Тиз нельзя, т. к. при Тиз®¥ сервомотор (катаракта) станет неподвижным в любом режиме и АСР будет работать как обычная АСР с однократным усилением, т.е. неизодромно.
|
|
|
Регулирование по скорости и ускорению
Регулирование только по скоростному импульсу, на современных мощных турбинах, не может надежно справится со своими задачами и, в частности, с задачей вывода турбины на холостой ход при резком сбросе нагрузки. Крутящие моменты валопроводов очень велики, а мощность силового масленого насоса в полной мере используется только при полностью открытых окнах отсечного золотника. Поэтому к моменту, когда муфта РЧВР заставит выйти поршень золотника на полное открытие окон, ротор может набрать опасные обороты (т.к. быстродействие системы регулирования по скорости не велико).
В этом случае необходимо, чтобы уже в первый момент времени после отключения генератора окна отсечного золотника открылись полностью.
Это будет возможно, если в систему регулирования помимо скоростного импульса ввести дополнительный импульс по ускорению.
Принцип работы АСР двухимпульсной (по скорости и ускорению) следующий:
- при медленном (плавном) изменении числа оборотов ротора АСР работает только по импульсу скорости;
- в случае быстрого изменения частоты вращения импульс по ускорению вырабатывается отдельным датчиком и поступает в систему регулирования по быстродействующему каналу.
В результате за короткий промежуток времени отсечной золотник переместится до полного открытия окон, за счет одновременного смещения муфт регуляторов скорости и ускорения.
В современных ПТ импульс по ускорению формируется в электрической части АСР. Воздействие же на регулирующие органы ведется через электрогидравлический преобразователь (ЭГП) и промежуточный усилитель. Регулятор ЧВР и ЭГП воздействуют на разные сливы одной и той же импульсной линии. При возникновении ускорения сечения обоих сливов увеличиваются и импульсное давление резко падает, заставляя регулирующие клапаны быстрее прикрываться.
Регулирование по скорости и давлению
1. Регулирование турбин с противодавлением

Рис. ХХХ. Принципиальная схема
Особенностью таких ПТ является то, что развиваемая мощность зависит от расхода пара, отпускаемого тепловому потребителю. Поэтому они работают по графику теплового потребления, с поддержанием постоянного давления РП. Регулятор давления соединен с выходным патрубком ПТ.

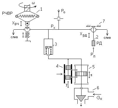
Рис. ХХХ. АСР турбины с противодавлением
1- РЧВР; 2- РД; 3- сервомотор промежуточного усиления; 4- отсечной золотник;
5- главный сервомотор; 6- РК; 7- стопор РД.
Импульсом регулятора давления (РД) служит изменение противодавления.
В схеме (рис. ХХХ) отсечной золотник (3) управляется и регулятором давления (РД) и регулятором скорости (РЧВР). При работе по тепловому графику синхронизатор АСР настраивается таким образом, что РС (РЧВР) не препятствует турбине набирать полную нагрузку. Управление осуществляется только от РД.
Допустим, тепловое потребление увеличилось:
GП , тогда РП ¯, ХРД ¯, РХ , y ¯, z ÞGO , и РП= const, одновременно с увеличением NЭ.
РЧВР используется в следующих случаях (режимах):
1) пуск ПТ и синхронизация генератора;
2) при быстром сбросе нагрузки NЭ (например, отключение генератора от сети).
Рассмотрим работу схемы. Предположим: NЭ ¯, тогда n , ХРЧ , РХ ¯, y , z ¯, G0 ¯, вместе с тем РП ¯, ХРД ¯, РХ , у ¯, z до РП= const. Таким образом РД отменяет команды РС и восстанавливает РП= const.
Для возможности закрытия РК в схему вводится специальный стопор (7). При перемещении РД вниз его золотник садится на упор (стопорится) и тогда РЧВР “единовластно” управляет РК, прикрывая его (¯ G0) и выводя ПТ на режим холостого хода (без стопора произошла бы авария ПТ).
|
|
|
Тепловое потребление обеспечивается в этом случае через РОУ.
2. Регулирование ПТ с промежуточным
(регулируемым) отбором пара

Работу АСР можно организовать следующим образом:
1) по несвязанной схеме, когда каждый из регуляторов воздействует на свой РК: РЧВР – на РК ЧВД, РД – на ЧНД;
2) по связанной схеме.

Рис. ХХХ. Схема регулирования турбины с регулируемым отбором пара
3. Регулирование турбины с двумя промежуточными
отборами
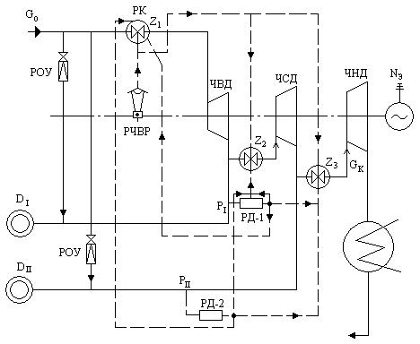
Турбины с двумя регулируемыми отборами пара имеют АСР, выполненные исключительно по автономному принципу. Тепловая схема такой турбины с указанием взаимодействия регулирующих органов приводится на рис. ХХХ.

Рис. ХХХ. Тепловая схема турбины с промежуточными отборами пара

Рис. ХХХ. Блок суммирующих золотников турбины с двумя отборами пара