Газоанализаторы это средства измерений, предназначенные для получения измерительной информации о количестве вещества или его концентрации в анализируемой газовой среде. В пищевой промышленности газоанализаторы широко применяются для анализа топочных газов при сжигании различных видов топлива, для контроля состава газовых сред в пекарных и сушильных камерах, для контроля концентрации предельных значений в пожаро- и взрывоопасных производствах и помещениях, где возможно скопление газов, вредных для здоровья обслуживающего персонала.
Например, процесс брожения хлебного теста может контролироваться no объему выделившегося из него диоксида углерода.
Номенклатура газоанализаторов велика вследствие многообразия анализируемых газовых смесей и различных требований, предъявляемых к избирательности, чувствительности, точности и воспроизводимости измерений.
По функциональному назначению автоматические и полуавтоматические газоанализаторы подразделяются на две большие группы: лабораторные и промышленные;
|
|
|
по режиму работы — на непрерывные и циклические (эпизодические). Кроме того, газоанализаторы различаются по количеству анализируемых компонентов. В зависимости от принципа действия (метод анализа) газоанализаторы подразделяются на: механические, тепловые (термокондуктометрические и термохимические), магнитные, электрохимические,оптические и др.
Шкалы газоанализаторов градуируются в процентах концентрации анализируемого компонента в газовой смеси, а также в объемных или массовых долях определяемого компонента в анализируемой смеси.
Для определения концентрации газовых смесей в хлебопекарной и кондитерской промышленности применяются приборы общепромышленного назначения. Специальные приборы для этих целей отсутствуют, да и в их разработке нет необходимости.
Термокондуктометрические анализаторы, позволяют осуществлять непрерывный автоматический контроль концентрации газов, в том числе хлора, диоксида углерода, сернистого газа в воздухе или в других газах. В основе метода измерения лежит зависимость электрического сопротивления проводника с большим температурным коэффициентом от теплопроводности окружающей среды, т.е. концентрации анализируемого газа.
В термокондуктометрических газоанализаторах сравнивают изменение теплопроводности анализируемой газовой смеси с эталонной. На рис. 2.61 приведена простейшая схема термогазоанализатора. Здесь один из чувствительных элементов (нагреваемая нить) помещен в рабочую камеру, а другой – в сравнительную.

Рис. 2.61. Принципиальная электрическая схема измерительного преобразователя термокондуктометрического газоанализатора
|
|
|
Обычно чувствительные элементы нагреваются до температуры 100-120 °С. При отклонении теплопроводности анализируемого газа (т.е. его концентрации) от номинального значения изменяется электрическое сопротивление R и в измерительной диагонали появляется напряжение ΔU, которое служит мерой концентрации анализируемого вещества.
Существенную роль играет подготовка контролируемой среды. Анализируемый газ предварительно пропускают через холодильник, откуда образовавшийся конденсат сбрасывается в дренаж, далее газ проходит через фильтр, редукционный вентиль и ротаметрический регулятор расхода.
Термохимические газоанализаторы предназначены для анализа горючих и взрывоопасных компонентов газовых смесей. Принципиально приборы этого типа не отличаются от термокондуктометрических анализаторов. Однако их отличие состоит в том, что здесь используется тепловой эффект сгорания горючих газов на каталитически активной платиновой спирали. Измерительный блок снабжается на входе и выходе взрывозащищающими устройствами. В настоящее время выпускаются автоматические газоанализаторы для определения водорода в кислородном коллекторе или кислорода в водородном коллекторе электролизных установок. Для проверки правильности показаний используется баллон с контрольной газовой смесью.
Газоанализатор типа ТП 2221М - автоматический прибор, показывающий или самопишущий, предназначен для измерения объемной концентрации двуокиси углерода СО2 в многокомпонентных сухих газовых смесях.
Газоанализатор может быть использован в различных системах контроля, сигнализации и автоматического регулирования.
Принцип действии прибора основан на зависимости теплопроводности анализируемой смеси от концентрации в ней СО2, теплопроводность которой ниже других компонентов.
Основу прибора составляет компенсационная сравнительная мостовая схема переменного тока из 3-х мостов: рабочего, сравнительного и компенсационного. Рабочий мост построен подифференциальной схеме. Его чувствительные элементы помещены в закрытые ампулы. Два элемента омываются анализируемым газом, два других - контрольным.
Определение концентрации кислорода магнитными газоанализаторами основывается на физическом свойстве – парамагнетизме. Парамагнитные материалы втягиваются в магнитное поле, а диамагнитные выталкиваются из него.
Наибольшей положительной восприимчивостью обладают кислород (+1) и окись азота (+0,36).
Магнитные газоанализаторы разделяются на термомагнитные и магнитомеханические.
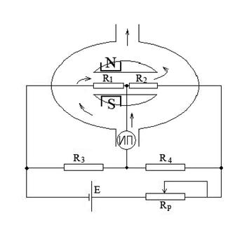
Термомагнитный метод получил более широкое применение. Он основан на изменении объемной магнитной восприимчивости при изменении температуры (рис. 2.62).
![]() |
При размещении нагретого до температуры 200–250 °С проводника (платиновая проволока) в неоднородном магнитном поле вследствие уменьшения магнитной объемной восприимчивости за счет нагревания газ движется в направлении от больших напряженностей магнитного поля к меньшим.
Рис. 2.62. Принципиальная схема измерительного преобразователя термомагнитного газоанализатора
Наличие кислорода в анализируемом газе приводит к его движению вдоль нагревательных элементов, что одновременно охлаждает резистор R1 и нагревает резистор R2, т.е. изменяет их сопротивления. Разность сопротивлений, функционально связанная с концентрацией кислорода, приводит к разбалансу моста, что приводит к изменению выходного напряжения, измеряемому вторичным прибором, градуированным в процентах концентрации.
Для измерения объемной концентрации кислорода вдымовых газах котельных установок применяется газоанализатор типа МН 5110Т. Газовая схема прибора включает два газозаборных устройства с керамическими фильтрами для очистки, вспомогательные устройства для приведения параметров газа и воздуха к требуемым значениям, рабочие и сравнительные камеры двух приемников и два побудителя расхода, обеспечивающие прокачивание через систему газа и воздуха.
|
|
|
Газ для анализа отбирается из котла через керамический фильтр, откуда поступает в блок выравнивания влажности, где он либо подсушивается (с удалением конденсата) либо увлажняется. Для контроля разряжения в системе служит манометр.
Оптико-акустические инфракрасные газоанализаторы основаны на поглощении ИК лучей анализируемым газом.
Концентрация газа С связана с интенсивностью поглощения соотношением:
I = I0 e - ε Cd,
где I и I0 - плотность потоков входящего и выходящего соответственно;
ε - коэффициент поглощения;
d - толщина слоя анализируемого газа.
ИК – излучение от источника инфракрасного излучения 1 (рис. 2.63) проходит через обтюратор 2 и рабочую камеру 3 с анализируемой газовой смесью. Измерительная камера 4 также заполнена анализируемой средой.
Здесь же располагается микрофон 5, реагирующий на колебание давления, возникающее при поглощении газом прерывистого потока излучения. При отсутствии в газовой смеси определяемого компонента в измерительную камеру поступает неослабленный поток. При изменении концентрации происходит изменение амплитуды колебаний в зависимости от концентрации анализируемого вещества. Сигнал усиливается и регистрируется вторичным прибором. ИК - анализаторы применяют для анализа многих компонентов газовых смесей (CO, CO2, CH4, NH3, SO2, H2S и других).

Рис. 2.63. Структурная схема измерительного преобразователя инфракрасного газоанализатора
Для измерения содержания хлора, паров ртути, бензола и некоторых других газов могут быть использованы ультрафиолетовые анализаторы (рис.2.64). При этом, как правило, применяется дифференциальный метод измерений. Потоки ультрафиолетового излучения от источника 1, проходят через рабочую 2 и эталонную 3 кюветы и фиксируются фотоэлементами 4 и 5 соответственно, а разность усиливается блоком преобразователя 6 и регистрируется вторичным прибором 7.
|
|
|

Рис. 2.64. Структурная схема ультрафиолетового газоанализатора.







