Прерывистой системой называется такая САР, в которой непре-рывное изменение регулируемого параметра соответствует прерывистому изменению воздействия хотя бы в одном из элементов системы.
Прерывистую систему можно разделить на две группы: релейные и импульсные

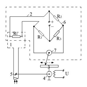
Импульсные системы. Рассмотрим импульсную САР температуры теплового двигателя (рис. 2.11).
Рис. 2.11 Импульсная САР температуры теплового двигателя. 1-регулируемый объект (тепловой двигатель); 2-измерительный элемент (электрический мост с гальванометром); 3-преобразующий импульсный элемент; 4-исполнительный элемент (электродвигатель); 5-регулирующий элемент (шторки радиатора); 6-мост; 7-гальванометр
При изменении регулируемого параметра – температуры, изменяется сопротивление Rt. Вследствие этого нарушается равновесие электри-ческого моста и через гальванометр, включенный в диагональ моста 6, начинает поступать ток, что приводит к перемещению стрелки гальванометра 7. Стрелка воздействует на импульсный элемент 3, который вырабатывает и подает импульсы питания на электродвигатель 4, вследствие чего, происходит перемещение регулирующего элемента (шторки радиатора). Непрерывность нарушается в импульсном элементе, так как отклонение стрелки гальванометра, пропорционально силе тока, проходящего через диагональ моста, что приводит к образованию на выходе импульсов тока (выходной сигнал).






