Лекция № 1
Заключение – 10 мин.
Центральным звеном стратегии решения глобальных проблем является развитие всеобъемлющего международного сотрудничества, объединение разнообразных усилий всего человечества. Итак, у мирового сообщества существует объективная возможность сохранить себя и жизнь на планете. Проблема в том - сумеет ли оно воспользоваться этой возможностью?
В объективной реальности мы имеем дело не с совокупностью, а с системой глобальных проблем. Характерной ее особенностью является то, что она обладает чрезвычайной сложностью и многофакторностью. И проявляется это, прежде всего в том, что сущностной основой системы глобальных противоречий являются социальные взаимосвязи, определяемые фундаментальными закономерностями общественного развития. Чисто социальных и чисто социоприродных глобальных проблем нет. Все они выражают те или иные стороны единого процесса социоприродного развития. Характерной чертой глобальных проблем современности, является то, что они, возникнув по социальным причинам, ведут к последствиям более, чем социальным, затрагивают биологические и физические основы существования человека.
Особенностью современного этапа развития человечества является, в частности, чрезвычайное обострение глобальных проблем. Обострение глобальных проблем создало принципиально новые условия для развития человечества, условия постоянной, реальной угрозы жизни на Земле.
1. Как понимался общественный прогресс в истории философии?
2. Общественный прогресс это реальность или иллюзия?
3. Какие можно выделить критерии общественного прогресса?
4. Что угрожает современному человечеству?
5. Какое будущее ждет человечество?
Лекция разработана «___»________200__г.
_______________________(Блажко Н.И.)
Термин «телефонный аппарат» привычен для нашего слуха, но в настоящее время существует целый ряд устройств, выполняющих на потребительском уровне те функции и носящих другие названия. Например, специальные звуковые колонки и микрофон, используемые при передаче речи через компьютер, операторский комплект «гарнитура», состоящий из наушников и микрофона и т.п. Ниже будем рассматривать «классический» телефонный аппарат, а затем обратим внимание на особенности других устройств.
Нам с раннего возраста известно: телефонный аппарат предназначен для преобразования акустической энергии речи в электрический сигнал.
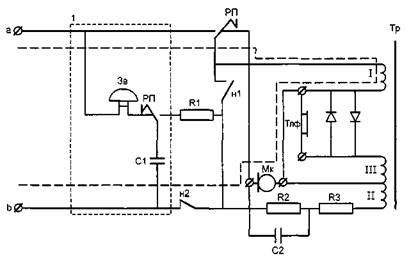
Основные электрические цепи простейшего телефонного аппарата показаны на рис. 1. На Телефонный аппарат содержит следующие компоненты:
цепь вызывного тока;
приборы преобразования речи (микрофон и телефон);
цепь, устраняющая местный эффект и улучшающая качественные характеристики аппарата.

Рис. 1. Принципиальная схема телефонного аппарата: R1 = 200 Ом: R2 = 820 Ом; R3 = 130 Ом; С1 = 1 пФ; С2 = 0,5 мкФ
Цепь приема сигнала «посылка вызова» (1 на рис. 1.) состоит из звонка, разделительного конденсатора и рычажного переключателя. Звонок в исходном положении (при положенной телефонной трубке) включен в абонентскую линию, при снятии трубки цепь звонка отключается от линии контактом рычажного переключателя (РП). Конденсатор С1 предназначен для того, чтобы через звонок не проходил постоянный ток от станционной батареи, обеспечивающей электропитание микрофона в состоянии «разговор».
Сигнал «посылка вызова» представляет собой синусоидальный сигнал частотой 25 Гц и амплитудой 90 В с постоянной составляющей -60 В. Такие параметры появились еще на начальном этапе внедрения телефонов, когда ток вырабатывался специальным прибором — «индуктором», а звонки требовали значительной мощности для своей работы. Поэтому иногда сигнал «посылка вызова» называют «индукторным», а часть аппаратуры, обеспечивающую прием и обработку этого сигнала в аппарате и на станции, — «индукторными цепями».
Высокое значение напряжения препятствовало применению микросхем в цепях посылки вызова, что долгое время увеличивало стоимость и габариты станций. В настоящее время используется очень много телефонных аппаратов с применением акустического вызова. В этом случае вместо обычного звонка устанавливается акустическое устройство, которое вырабатывает мощный акустический сигнал. Однако для получения звука, по мощности равного звонку, требуется гораздо меньшее напряжение.
Акустические вызывные устройства, заменяющие электрический звонок в телефонном аппарате, называются электроакустическими конверторами (пьезокерамическими преобразователями либо громкоговорителями). Они преобразуют посылку вызова в двухполупериодные акустические сигналы с изменяемой частотой.
Цепи электропитания микрофона. Для работы микрофона требуется, чтобы через него проходил ток определенной величины, для чего со станции на контакты а и b подается постоянное напряжение с заземленной положительной полярностью величиной -60 В (см. рис. 1.).
Ток электропитания микрофона (обозначен пунктиром на рис. 1.) протекает через следующие элементы телефонного аппарата:
контакт рычажного переключателя (РП), который обеспечивает наличие тока только при подъеме трубки;
обмотку трансформатора I, назначение которой будет объясняться чуть дальше;
контакт номеронабирателя (н2), который при работе диска номеронабирателя передает импульсы набора номера на станцию.
На рис. 1 показан контакт номеронабирателя н1, который шунтирует телефон на время набора номера и тем самым предупреждает треск в телефоне.
Устранение местного эффекта обеспечивает часть телефонного аппарата, которую кратко называют противоместной схемой. Она устраняет попадание сигнала собственного микрофона в телефон. Противоместная схема имеет несколько вариантов построения:
по принципу компенсации;
мостовая схема.
На рис. 2. рассматривается схема, построенная по принципу компенсации.

Рис. 2 Принципиальная схема телефонного аппарата в части, устраняющей местный эффект по принципу компенсации:
нелинейный ток;
ток компенсации
Ток, порождаемый микрофоном в линейной цепи и, в частности, в обмотке I, передается трансформатором в цепь телефона (обмотка III). Одновременно микрофон с помощью обмотки II передает тот же сигнал в цепь телефона, но уже в обратном направлении. Последнее компенсирует ток, наведенный в телефон по линейной цепи от микрофона. Обратный речевой сигнал проходит только по линейной обмотке II и не компенсируется, поскольку полностью проходит через телефон.
Мостовые схемы, устраняющие местный эффект, показаны на рис. 3 Известны мостовые схемы, в которых источник включен в одну диагональ этой схемы, тогда приемник, включенный во вторую диагональ, не принимает сигнал источника при выполнении определенных требований к сопротивлениям, включенным в стороны мостовой схемы. В противоместной схеме микрофон включается в одну из диагоналей, а телефон — в другую. Стороны моста образуются сопротивлением линии Rлт и балансным контуром. Последний представляет собой набор из конденсаторов и сопротивлений, совокупность которых дает комплексное сопротивление, равное сопротивлению линии. Значения сопротивлений Rl, R2 равны, что позволяет иметь между точками a u b напряжение, равное 0. При этом ток, генерируемый микрофоном, не воздействует на телефон.
Принцип организации громкоговорящей связи. В большинство современных телефонных аппаратов монтируются устройства для громкоговорящей связи. Они используются при работе автоответчика, есть также варианты их использования для воспроизведения акустической посылки вызова.


Рис. 3. Мостовая противоместная схема
Структурная схема такого устройства показана на рис. 4. Этот вариант аппарата отличается от обычного наличием переключателей, усилителей, он также содержит два типа микрофона и телефона. Один тип предназначен для телефонной трубки, а другой — для стационарной установки «без рук».

Рис. 4. Структурная схема включения в телефонный аппарат устройств организации громкоговорящей связи