Гребная электрическая установка имеет несколько переменных, подлежащих управлению. К ним относятся:
- ток электродвигателя;
- частота вращения;
- мощность;
- иногда еще и момент вращения.
Система управления становится многоконтурной.
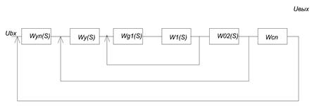
Многоконтурные системы с последовательным включением управляющих устройств получили название систем подчиненного управления. Пример структурной схемы многократно замкнутой системы подчиненного управления имеет вид, показанный на рисунке 11.2.

Рис.11.2. Структурная схема многократно замкнутой системы
Здесь:
-
,
…
- передаточные функции объектов управления;
-
,
…
- передаточные функции управляющих устройств;
-
,
…
- управляемые переменные величины.
В системе входной сигнал
проходит через все n - объектов управления и n- управляющих устройств и задает выходную величину
.
Промежуточные (внутренние) управляющие устройства накладывают ограничения на все управляемые величины
,
…
в соответствии с заданными законами управления.






