\
Аппараты защиты предназначены для того, чтобы при возникновении аварийных режимов в работе электро приемников или электрических сетей автоматически отключить защищаемую электрическую цепь.
Аварийными режимами являются следующие:
1 - различные виды коротких замыканий,
2– длительное увеличение тока в сети, вызванное перегрузкой технологического оборудования,
3 – исчезновение напряжения или чрезмерное понижение напряжения (которое вызывает опасное увеличение потребляемого тока).
4. Работа электрических дигателей в неполнофазном режиме.
Во всех перечисленных случаях защитные аппараты должны предупредить возможность повреждения изоляции проводов сети, обмоток двигателя и поломок в механической части привода или рабочей машины, своевременно и надежно отключив электроустановку.
Защита от аварийных режимов реализуется с помощью предохранителй, тепловых реле, автоматических выключателей с тепловыми и электромагнитными расцепителями. Токовая защита асинхронных двигателей с короткозамкнутым ротором строится с помощью максимальных токовых реле.
Электромагнитные МЭМС – реле
Понятие о МЭМС технологиях. МЭМС (английская аббревиатура MEMS - microelectromechanical systems) – это интегрированные микроустройства или системы, комбинирующие полупроводниковые и механические компоненты, изготовленные по технологиям, совместимым с технологией ИС (интегральных схем) и имеющие размеры от микрометров до нескольких миллиметров [29, 30].
МЭМС-устройства обычно изготавливают на кремниевой подложке с помощью технологии микрообработки, аналогично технологии изготовления однокристальных интегральных микросхем. В настоящее время освоены методы формирования трехмерных микроскопических механических структур внутри кремниевой подложки или на ее поверхности с помощью специальной микрообработки. Из таких материалов, как монокристаллический кремний, поликристаллический кремний, нитрид кремния формируют разнообразные механические микроструктуры: подвесы, диафрагмы, пружины, шестеренки, подстроечные элементы и другие сложные механические устройства [31,32].
За последние несколько лет на основе МЭМС- технологий производится широкий номенклатурный ряд разнообразной продукции, в частности, твердотельные герконовые и электромагнитные реле; различные слаботочные высокочастотные (до 18 ГГц) микрореле; многоканальные коммутаторы, микрофазовращатели и другие микроаппараты.
В качестве примера в [1] приведены технические характеристики высокочастотного двустабильного поляризованного электромагнитного МЭМС - реле, разработанного с использованием микросистемной технологии. Данное реле предназначено для коммутации сигналов с частотой 6-10 ГГц. На плоскости 1,7 х 2 мм2 размещены: пермаллоевый якорь на торсионной подвеске, контакты, высокочастотные вводы и планарная обмотка управления. Размеры всего реле с кожухом, в котором расположена основная (интегральная) часть реле и миниатюрный поляризующий постоянный магнит, – 5 х 5 мм2 . Реле управляется импульсами длительностью 100 мкс при напряжении 5 В. Потребляемая энергия управления – 50 мкДж. Контактное сопротивление – 500 мОм.
Благодаря уникальному сочетанию малых габаритов и энергопотребления, универсальности применения и относительно небольшой цене – МЭМС сегодня стремительно завоевывают все новые и новые сферы применения [31, 32].
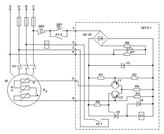
Электрическая схема позисторной защиты электродвигателя УВТЗ-1

Схемные способы ускорения и замедления срабатывания электромагнитных реле
![]() |
Схемы ускорения срабатывания реле
![]() | |||
| |||
Схемы замедления срабатывания реле

Контактор МК с полупроводниковой приставкой предназначен
для тяжелого режима работы АС-4 с частотой коммутации 1200 в час и более. Коммутационная износостойкость
составляет 5 млн. циклов при токе IНОМ = 63 А и 3 млн циклов при токе IНОМ = 100 А

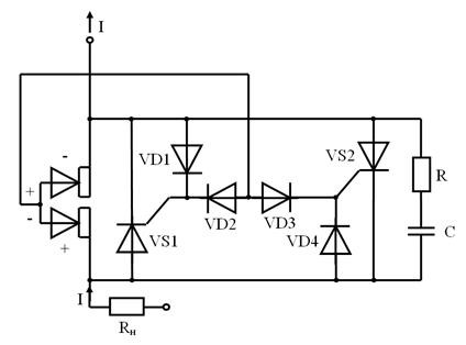
В схеме, изображенной на рисунке главные контакты замкнуты. Допустим, что в данный полупериод ток течет от нижнего контакта к верхнему. Схема готова к процессу отключения нагрузки. Главные контакты шунтированы тиристорами VS1 и VS2. Управляющие импульсы на тиристоры подаются через диоды VD2 и VD3.
Допустим, поступила команда на отключение контактора. Силовые контакты начали расходиться. Под действием разности потенциалов между мостиком главного контакта и верхним неподвижным главным контактом возникает управляющий импульс, который через диод VD2 открывает тиристор VS1, по которому начинает проходить весь ток нагрузки, поэтому начавшееся размыкание контактов проходит без возникновения электрической дуги. После прохождения переменного тока через нуль тиристор закрывается, ток прерывается, и процесс отключения заканчивается. Главные контакты под действием возвратной пружины (на рисунке не показана) без разрушающего действия электрической дуги окончательно расходятся на заданное расстояние.
Если ток имеет обратную полярность, то будет работать диод VD3 и тиристор VS2. Для защиты управляющих переходов тиристоров от превышений напряжения служат диоды VD1 и VD4. Цепочка RC облегчает условия восстановления напряжения и снижает перенапряжения на тиристорах.
|
Токовой отсечкой называется быстродействующая максимальная токовая защита с ограниченной зоной действия. 
Токовая отсечка - мгновенно действующая токовая защита, селективность действия которой по отношении к защитам смежных участков достигается выбором тока срабатывания Iсз большим максимального тока внешнего короткого замыкания Iкз.вн.мах.
Работа защиты на защищаемом участке обеспечивается тем, что ток в линии увеличивается по мере приближения места повреждения к источнику питания. Время срабатывания токовой отсечки складывается из времени действия токового и промежуточного реле и составляет tотс = 0,04 - 0,06 с.
Токовая отсечка - мгновенно действующая токовая защита, селективность действия которой по отношении к защитам смежных участков достигается выбором тока срабатывания Iсз большим максимального тока внешнего короткого замыкания Iкз.вн.мах.
Токовой отсечкой называется максимальная токовая защита с ограниченной зоной действия, имеющая в большинстве случаев мгновенное действие.
В отличие от максимальной токовой защиты селективность действия токовой отсечки достигается не выдержкой времени, а ограничением зоны ее действия. Для этого ток срабатывания отсечки отстраивается не от тока нагрузки, а от тока к. з. при к. з. в конце защищаемой линии или в другой определенной точке, где отсечка не должна действовать.
МТЗ и ТО
При работе любой сети будь это розеточная сеть, сеть освещения вашей квартиры или дома, при работе электрических приборов – телевизора, светильников компьютера, эл. печи и т.д. по проводам сети протекает электрический ток равный сумме рабочих токов электрических приборов включенных в данное время в сеть. Мы этот ток назовем рабочим Iраб. При работе сети в ней могут возникать из за старения, механических повреждений и т.д. самой сети или электроприемников включенных в нее токи короткого замыкания (К.З.) которые будут больше рабочих токов.
Для защиты сети и электроприемников, включенных в нее применяют защиты:
- максимально токовые защиты (МТЗ),
- токовые защиты (ТО).
МТЗ представляет собой защиту, реагирующую на ток. Причем уставка срабатывания МТЗ выбирается примерно от 10 до 30% Iраб но отключает защита сеть с К.З, с выдержкой времени до 20 секунд.
МТЗ бывают:
- с независимой выдержкой времени, то есть когда время отключения защиты не зависит от величины тока. Например, ток в сети увеличился с 1,3Iном - 1,8Iном защита отключит данную сеть за время установленное на ее органах задания уставки времени,например за 1секунду независимо будет ток равен 1,3Iном или 1,8Iн.
- с зависимой выдержкой времени, а зачастую применяется МТЗ с ограниченно зависимой выдержкой времени. Это когда чем больше ток короткого замыкания, тем быстрее отключится сеть. Так, например, при токе К.З. равным 1,3Iном сеть отключится за одну секунду, при 1,5Iном сеть отключится за 0,75сек, при 1,8Iном при 0,5сек.
Достоинствами МТЗ является простота, надежность небольшая стоимость.
Токовая отсечка представляет собой токовую защиту, позволяющую быстро отключить поврежденную сеть. Токовая отсечка реагирует на ток от 4 до 11 Iном но может быть или с маленькой выдержкой времени (0,3-0,6) сек или без выдержки времени – отсечкой мгновенного действия. Вследствие того, что Т.О. реагирует на большие токи К.З. зона ее действия не большая и составляет примерно 20% длины сети.
Достоинствами ТО является простота, надежность, быстродействие, небольшая стоимость.
Из этого следует – для эффективной защиты сети необходимо применять две защиты МТЗ и ТО, во многих марках автоматических выключателей на 220,380В встроены эти защиты. Необходимо только внимательно прочитать в паспорте характеристики и согласно методике выбрать автоматические выключатели. \
Одним из признаков возникновения К.З. является увеличение тока в линии. Этот признак используется для выполнения защит, называемых токовыми. Токовые защиты приходят в действие при увеличении тока в фаза линии сверх определенного значения, В качестве реле, реагирующих на возрастание тока, служат максимальные токовые реле.
Токовые защиты подразделяются на максимальные токовые защиты и токовые отсечки. Главное различие между защитами заключается в способе обеспечения селективности.
Селективность или избирательность, т.е. способность отключения в первую очередь ближайшего к месту повреждения выключателя.
Селективность действия максимальных защит достигается с помощью выдержки времени. Селективность действия токовых отсечек обеспечивается соответствующим выбором тока срабатывания.
Для обеспечения селективности максимальные защиты выполняются с выдержкой времени, нарастающими от потребителей к источнику питания. Так ниже приведена схема линии на которой установлены 4 максимально токовые защиты. Для обеспечения селективности уставка времени больше предыдущей на отрезок времени ∆t. Так t3=t4+∆t, t2=t3+∆t, t1=t3+∆t,
А) размещение защит МТЗ по линии;
Б) выдержки времени защит, выбранные по ступенчатому принципу
На практике ∆t выбирают равным 0,3-0,5 секунд, например ближайшая к потребителю защита настроена по току на срабатывания I и по времени на срабатывание t4=0,5сек, следующая защита t3=t4+∆t=0,5+0,5=1сек, следующая защита t2=t3+∆t=1+0,5=1,5сек, следующая защита t1=t3+∆t=1,5+0,5=2сек. Этим и обеспечивается селективность максимально токовых защит с независимой выдержкой времени. Максимальные реле тока выполняются как без замедления (мгновенного действия, ток и с замедлением действия). Реле тока мгновенного действия используют совместно с реле времени. Времятоковая характеристика таких защит изображается прямой линией. Поскольку заданное при настройке время срабатывания защиты не изменяется в зависимости от значения тока КЗ, говорят, что это защита с независимой (от тока) характеристикой.
t
независимая характеристика
Ip
МТЗ должна действовать на отключение с некоторой задержкой (выдержкой времени) для того, чтобы дать возможность сработать раньше другим аналогичным защитам, расположенным ближе к месту повреждения.
– Однополюсный контактор постоянного тока КПВ 604









