Для проектирования структуры привода необходимо сначала выбрать двигатель (с датчиком).
Далее производится выбор силового модуля (LT). Основными параметрами для выбора силового модуля являются: номинальный ток двигателя
, пиковый ток
и тактовая частота инвертора
(кГц).
При выборе силового модуля для привода подачи (VSA) нужно руководствоваться данными таблицы 7.1.
Таблица 7.1

Следует учесть, что предустановленная тактовая частота инвертора на плате управления VSA Digital
=4,0 кГц. Из таблицы видно, что с увеличением частоты инвертора значения токов уменьшаются.
Силовой модуль должен быть снабжен платой управления. При выборе платы следует учесть интерфейсы задания скорости и положения, передачи сигналов на верхний уровень, а также возможности подключения опционных датчиков. Для выбора платы управления следует руководствоваться табл. 7.2.
Таблица 7.2
| Плата управления | Оси | Датчик двигателя | Двигатель | Опционный интерфейс |
| SIMODRIVE 611U | Резольвер | 1FT6, 1FK, 1FE1, 1FN, 1PH, 1LA | PROFIBUS DP, RS 485 | |
| SIMODRIVE 611U | Резольвер | 1FT6, 1FK, 1FE1, 1PH, 1LA | PROFIBUS DP, RS 485 | |
| SIMODRIVE 611U | Инкрементальный датчик sin/cos 1Vpp Абсолютный датчик | 1FT6, 1FK, 1FE1, 1PH, 1LA | PROFIBUS DP, RS 485 | |
| SIMODRIVE 611А с аналоговым интерфейсом | 2/1 | Тахогенератор и датчик RLG | 1FT5 | |
| SIMODRIVE 611А с аналоговым интерфейсом | Двухполюсный резольвер | 1FK, 1FT6 | ||
| SIMODRIVE 611А с аналоговым интерфейсом | Инкрементальный датчик SIZAG H | 1PH | ||
| SIMODRIVE 611D с цифровым интерфейсом | Инкрементальный датчик sin/cos 1Vpp, EnDat, SSI | 1FT6, 1FK, 1FE1, 1FN3, 1PH, | ||
| SIMODRIVE 611D 611HLA с цифровым интерфейсом | Инкрементальный датчик sin/cos 1Vpp, EnDat, SSI | Гидравлические линейные оси |
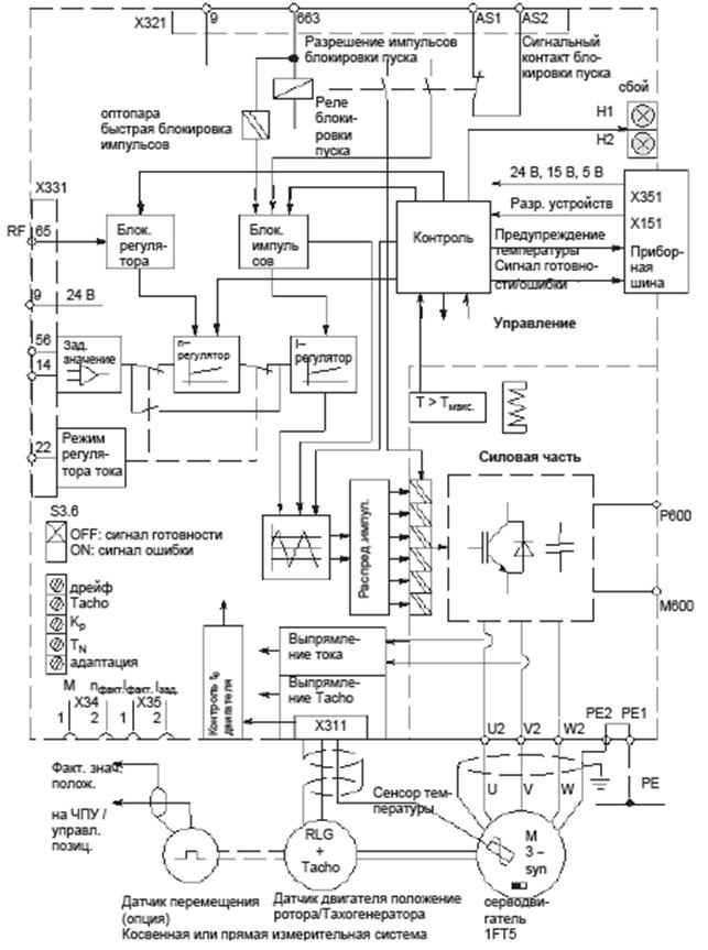
На рисунке 7.14 показана функциональная схема силового модуля для привода VSA.
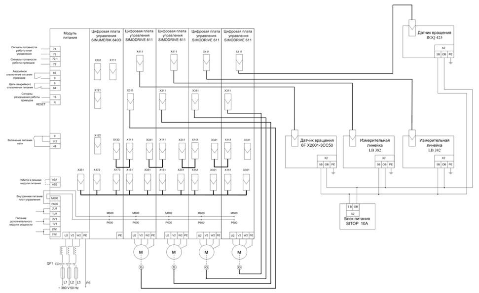
На рисунке 7.15 показана схема подключений приводной системы SINUMERIK 840D для фрезерного станка с ЧПУ.

Рисунок 7.14 – Функциональная схема силового модуля VSA с интерфейсом Standard

Рисунок 7.15 – Приводная система SINUMERIK 840D для фрезерного станка с ЧПУ