В схеме управления отсутствует кнопочный пост управления с кнопками «Пуск» и
«Стоп», т.е. ручное управление схема не предусматривает.
Данная схема полностью автоматизирована, причём предусмотрены 2 автоматиче-
ских режима работы:
1. ходовой режим. На ходу воздух для пусков не расходуется, поэтому его давление
понижается лишь из-за утечек, компрессор включается редко;
2. режим манёвров, например, при выходе судна из порта. В таком режиме расход
воздуха большой из-за частых пусков главного двигателя.
Чтобы при маневрах не пускать так же часто двигатель компрессора, схема перево-
дит его в непрерывный режим работы. В этом режиме, при повышении давления до 32 at воздух автоматически стравливается в машинное отделение, а при понижении давления до 27 at, стравливание прекращается. Двигатель же работает непрерывно.

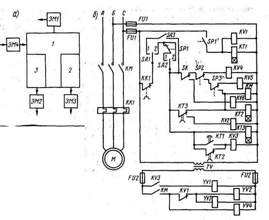
Рис. 11.9. Принципиальная схема автоматического управления электроприводом компрессора пускового воздуха:
расположение клапанов на компрессоре (а); схема управления (б); ЭМ1 – разгрузоч-
ный клапан; ЭМ2 и ЭМ3 – продувочные клапаны; ЭМ4 – клапан охлаждающей воды






