11.1. Система управления электроприводом механизма подъема грузового крана фирмы «Сименс»
Основные сведения
Грузовые краны предназначены для перемещения груза в трёх плоскостях и поэтому имеют три механизма:
1. механизм подъёма (спуска) груза;
2. механизм изменения вылета стрелы;
3. механизм поворота крана.
Все три механизма размещены на поворотной башне крана. Башня крана имеет два
отдельных помещения: кабину крана спереди башни и машинное отделение с обратной стороны.
В кабине находятся органы управления механизмами крана - командоконтроллеры.
Таких контроллеров два: контроллер механизма подъёма-спуска груза и сдвоенный контроллер механизмов изменения вылета стрелы и поворота крана.
Рукоятка контроллера механизма подъёма-спуска груза имеет два вида движения:
«от себя» при спуске груза и «на себя» при подъёме груза.
Этой рукояткой крановщик управляет правой рукой.
Рукоятка сдвоенного контроллера механизмов изменения вылета стрелы и поворо-
та крана имеет четыре вида движения:
5. «от себя» при опускании стрелы;
6. «на себя» при подъёме стрелы;
7. «влево» при повороте башни крана влево;
8. «вправо» при повороте башни крана вправо.
Этой рукояткой крановщик управляет левой рукой.
Кроме командоконтроллеров, в кабине крана находятся другие органы управления,
например, выключатель безопасности, предназначенный для аварийной остановки крана,
и некоторые другие. Количество органов управления разное и зависит от конкретной схе-
мы управления краном.
В машинном отделении, находящемся в задней части башни крана, находятся стан-
ции управления механизмами крана.
Внутри станций находятся коммутационно-защитные аппараты - контакторы, реле, автоматические выключатели, а также выпрямительные мостики, резисторы, конденсато-
ры и т.п.
Для подвода напряжения судовой сети к крану служат три или более колец, распо-
ложенные снаружи цилиндрической тумбы крана. Эти кольца защищены кожухом от попа
дания влаги.
На кольцах установлены щётки, через которые напряжение судовой сети при помо-
щи кабеля передаётся в машинное отделение.
Стандартные устройства безопасности
Существуют международные стандарты на устройства безопасности кранов.
Как правило, эти устройства ограничивают в безопасных пределах перемещение рабочего органа каждого из трёх механизмов
Например, механизм изменения вылета стрелы должен иметь два конечных выклю-
чателя, прекращающих движение стрелы при подходе к крайним верхнему или нижнему
положениям стрелы.
Кроме того, в этом механизме применяется третий конечный выключатель, прекра-
щающий опускание стрелы крана, когда стрела коснётся гака. В таком положении вес стрелы добавится к весу груза, при этом грузовой канат оборвётся.
Механизм поворота крана также имеет два конечных выключателя, прекращающих движение башни крана при подходе к крайним левому или правому положениям при углах поворота башни крана до 180º.
Если угол поворота башни крана не ограничен, т.е. составляет 360º, конечные вы-
ключатели не применяются.
Механизм подъёма-спуска груза имеет два конечных выключателя, прекращающих
движение грузового каната с грузом или без него.
Первый конечный выключатель срабатывает при подъёме, когда при намотке на барабан выбрана слабина грузового каната. Продолжение работы двигателя приведёт к тому, что гак упрётся в нок стрелы. В таком положении к разрывному усилию в канате, созданному весом груза, добавится усилие, созданное электромагнитным моментом двигателя при его остановке. Канат может оборваться.
Второй конечный выключатель срабатывает при спуске, когда после полной смот-
ки с вращающегося барабана грузовой канат начнёт навиваться на него в обратном направ
лении с перехлёстами и изломами.
Дверь кабины связана с конечным выключателем, который отключает питание кра-
на, если дверь кабины открыта.
Внутри кабины находится выключатель безопасности, применяемый для аварийной остановки крана.
Кроме перечисленных устройств безопасности, применяются ограничители веса груза. Эти ограничители предназначены для запрета подъёма груза, большего нормы.
В дополнение к этим обязательным устройствам безопасности, отдельные фирмы-изготовители кранов могут применять и другие.
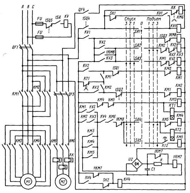
Принципиальная схема управления электроприводом механизма подъёма крана
Принципиальная схема управления электроприводом механизма подъёма крана приведена на рис. 13.13. На рис. 13.14 показана общая для трёх механизмов схема включе
ния электромагнитных тормозов.
Основные элементы схемы управления электроприводом механизма подъёма крана
К основным элементам силовой части схемы относятся(рис. 13.13):

Рис. 13.13. Схема управления механизмом подъема груза грузового крана
1. QF1 – автоматический выключатель, для защиты от токов короткого замыкания
обмоток статора электродвигателя механизма подъёма;
2. М1 – электродвигатель механизма подъёма с тремя обмотками статора, по чи-
слу скоростей;
3. М2 - электродвигателя вентилятора; этот вентилятор предназначен для обдува
корпуса электродвигателя М1;
4. QF5 - автоматический выключатель, для защиты от токов короткого замыкания
обмотки статора электродвигателя М2;
5. КК – нагревательные элементы теплового реле, которое предназначено для за-
щиты от токов перегрузки обмотки статора электродвигателя М2.
К основным элементам схемы управления относятся:
1. FU – два предохранителя, для для защиты от токов короткого замыкания
катушки KV независимого расцепителя выключателя QF1;
2. 1SQ5 – конечный выключатель дверей кабины; его контакт замкнут, если дверь кабины закрыта, и наоборот;
4. 1SA – выключатель безопасности, для аварийной остановки крана;
5. QF4 – вспомогательный контакт автоматического выключателя питания цепей
катушек электромагнитных тормозов (см. рис. 13.14);
6. 1SQ4 – конечный выключатель воздушной заслонки вентилятора; замкнут, если заслонку открыть; для запрета работы двигателя на 2-й и 3-й скорости при закрытой заслонке;
6. КМ6 – контактор электродвигателя вентилятора М2;
7. SK1 – контакт температурного теплового реле, встроенного в лобовую часть
обмотки статора 1-й скорости, для защиты этой обмотки от токов перегрузки;
8. KV1 – реле напряжения, для остановки электродвигателя при снижении напря
жения судовой сети до 60% и менее;
9. 1КМ8 – экономический контактор, для введения при работе экономического
резистора в цепь катушки электромагнитного тормоза;
10. 1SQ3 – конечный выключатель подвижной части тормоза, контакт размыкается
при срабатывании тормоза, для запрета включения 2-й и 3-й скоростей, если тормоз не сработал;
11. KV2 – вспомогательный контактор «Подъём», для включения основного кон-
тактора КМ1 «Подъём»;
12. KV3 – вспомогательный контактор «Спуск», для включения основного контак
тора КМ2 «Спуск»;
13. 1SQ1 – конечный выключатель максимальной длины троса, намотанного на
грузовой барабан, для отключения двигателя при подходе гака к ноку стрелы;
14. КМ1 – основной контактор «Подъём»;
15. 1SQ2 – конечный выключатель минимальной длины троса, намотанного на
грузовой барабан, для отключения двигателя при остающихся 2-3 шлагах троса на барабане;
16. КМ2 – основной контактор «Спуск»;
17. КМ3 – контактор 1-й скорости;
18. КТ1 – реле времени, для задержки двигателя на 1-й скорости при рекуператив-
ном торможении;
19. КМ4 – контактор 2-й скорости;
20. КТ2 – реле времени, для задержки перевода двигателя на 3-ю скорость;
21. КМ5 – контактор 3-й скорости;
22. 1КМ7 – тормозной контактор, для подачи питания на катушку тормозного
электромагнита;
23. UZ – выпрямительный мостик, для питания катушки 1КМ7 тормозного контак
тора;
24. SK2 - контакт температурного теплового реле, встроенного в лобовую часть
обмоток статора 2-й и 3-й скорости, для защиты этих обмоток от токов перегрузки;
25. КV4 – блокировочное реле, для предотвращения самовозврата двигателя c 1-й
скорости на 2-ю или 3-ю после того, как эти скорости были отключены тепловым реле SK2.