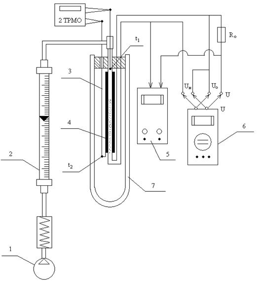
Схема установки показана на рис. 1

Рис. 1
Атмосферный воздух с температурой tл подается компрессором 1 через ротаметр 2 в трубу 3, покрытую слоем тепловой изоляции. На входе и выходе из трубы размещены спаи хромель-копелевых термопар для измерения температур t1 и t2. Провода от термопар выведены к двухканальному измерительному прибору 2ТРМО.
Внутри трубы размещен нихромовый нагреватель 4, к которому подводится постоянный ток от источника 5. Падение напряжения на нагревателе Uн измеряется вольтметром-мультиметром 6. Последовательно с нагревателем включено образцовое сопротивление Rо = 0,1 Ом.
Для исключения тепловых потерь рабочий участок трубы размещен в сосуде Дьюара 7, в котором во время опыта поддерживается постоянная температура t2, воздух выходит из сосуда Дьюара в атмосферу.
В ходе опыта:
1. Включают питание установки тумблером «Сеть», компрессор (1), измеритель температуры (5) и мультиметр (6).
2. Устанавливают источником питания напряжение, подаваемое на нагреватель, для первого опыта в пределах 5…7 В. По прошествии 7…10 минут, необходимых для достижения стационарного теплового режима установки, приступают к измерениям.
3. Измеряют высоту витания поплавка ротаметра h и по тарировочной таблице прибора определяют массовый расход воздуха G, кг/с.
4. Измеряют температуры воздуха t1 и t2 на входе и на выходе из рабочего участка трубы нагревателя прибором 2ТРМО.
5. Измеряют падение напряжения на нихромовом нагревателе Uн и на Ro образцовом сопротивлении Uо, переключая тумблер в правой части лицевой панели установки.






