Усилитель мощности на интегральных микросхемах
Усилители низкой частоты на интегральных микросхемах.
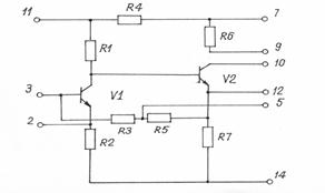
Для построения усилителей низкой частоты используются ИМС с буквами УН. Рассмотрим внутренную принципиальную схему ИМС К118УН1, рис.17.1.

Рис. 17.1. Принципиальная схема ИМС К118УН1
Каждый из двух каскадов усилителя выполнен по схеме с общим эмиттером, причем коэффициент усиления можно изменять путем подключения внешней нагрузки между выводом 10 и 9 или 7; через резисторы R3 и R5, соединяющие эмиттер V2 и базу V1, осуществляется межкаскадная отрицательная обратная связь внутри микросхемы. Вывод микросхемы 7 предназначен для подачи напряжения питания, а вывод 14 - для подключения общего провода. Вывод 11 позволяет подключать внешний конденсатор развязывающего фильтра. Используя выводы 2,5 и 12, путем подключения внешних элементов можно применять различные виды обратной связи.
Сама по себе данная ИМС не выполняет ни одну из функций обработки сигнала, но схема ее составлена так, что при определенном способе внешних соединений (схеме включений) она обеспечивает многофункциональное использование и разработку усилителей самыми разнообразными техническими условиями. Так, например, на основе ИМС К118УН1 можно собрать:
|
|
|
Вариант 1. Двухкаскадный усилитель низкой частоты (рис.17.2), в котором оба каскада выполнены по схеме с общим эмиттером, причем коэффициент усиления второго каскада можно изменять путем подключения внешнего резистора R2 между выводами 10 и 9.
Во входную (вывод 3) и выходную (вывод 10) цепи включены разделительные емкости C1 и С4, номиналами которых определяется fн. С2 совместно с внутренним резистором R4 составляют развязывающий фильтр. Включение емкости С3 между выводом 12 и 14 (корпус) позволяет исключить последовательную ООС по току во втором каскаде.

Рис. 17.2.Схема включения ИМС К118УН1(вариант 1)
Подключение внешнего резистора R1 между выводами 10 и 2 позволяет охватить оба каскада последовательной ООС по напряжению. Коэффициент усиления усилителя, собранного по схеме рис.17.2, практически зависит от величины R1. Чем больше R1, тем меньше коэффициент предачи цепи ООС, следовательно, коэффициент усиления больше. Для ограничения полосы пропускания со стороны верхних частот следует параллельно R1 подключить емкость C5. В этом случае осуществляется частотно-зависимая ООС. С увеличением частоты емкостное сопротивление уменьшается, следовательно, увеличивается глубина ООС, что приводит к уменьшению коэффициента усиления. Номинал емкости С5 расчитывают исходя из заданной верней граничной частоты.
Вариант 2. Двухкаскадный усилитель (рис.17.3), в котором первый каскад выполнен с ОЭ а второй - с ОК.
|
|
|

Рис. 17.3. Схема включения ИМС К118УН1 (вариант 2)
Для этого выводы 7, 9 и 10 закорачиваются через С3 на корпус. Выходное напряжение Uвых снимается с эмиттера V2. Подключение С2 устраняет последовательную ООС по току в первом каскаде. В усилителе, собранном по схеме рис.17.3, имеет место параллельная ООС по напряжению (через R3, R5). Эта же цепь служит одновременно для смещения V1 фиксированным током базы.
Вариант 3. Двухкаскадный усилитель (рис.17.4), в котором оба каскада охвачены последовательной ООС по напряжению (R2 и C5 между выводами 2 и 10) и параллельной ООС по напряжению (С3, С4 между выводами 10 и 5). Применение различных видов обратной связи позволяет улучшить показатели усилителя. Так, УНЧ, собранный по схеме рис. 7.4, имеет: fн = 30Гц, fв =20 кГц, Ко = 100, Rвх = 50кОм.

Рис. 17.4. Схема включения ИМС К118УН1 (вариант 3)
Радиоинженер, разобравшись в принципиальной схеме ИМС, на ее основе может разработать и собрать десятки устройств с самыми разнообразными техническими устройствами. Но для этого надо хорошо знать структуру и принципиальную схему ИМС.
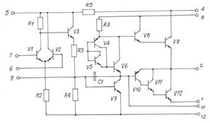
Для построения усилителей мощности используются ИМС серии 174, которые представляют собой предварительные и оконечные усилители звуковой частоты. Рассмотрим принципиальную схему ИМС 174 УН5, рис.17.5, используемую в выходных усилителях звуковоспроизводящих устройств.

Рис. 17.5. Принципиальная схема ИМС 174УН5
Выходной каскад построен на составных транзисторах. Верхнее плечо V8, V9 представляет собой составной транзистор с ОК, нижнее плечо построено на транзисторах V10, V11, V12. В отличие от верхнеого плеча нижнее плечо имеет буферный эмиттерный повторитель на V11, восполняющий недостаточную способность усиливать ток транзистора V10 р-п-р структуры.
Входной дифференциальный каскад собран на транзисторах V1 и V2. Усиленный сигнал снимается только с коллектора V1, т.е. имеет несимметричный выход. Поэтому для согласования потенциальных уровней применяется схема сдвига уровня постоянного напряжения на элементах V3 (буферный эмиттерный повторитель) и R3, R4 (делитель напряжения).
Второй предвыходной каскад собран на транзисторе V7 с сопротивлением нагрузки R6. В цепи коллектора V7 подключен транзистор V6 в диодном включении для подачи напряжения смещения на выходные транзисторы V8 и V10. Транзисторы V4V8 подключены для стабилизации точек покоя.
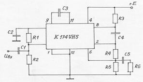
Схема включения ИМС К174УН5 приведена на рис.17.6.

Рис. 17.6. Схема включения ИМС К118УН5.
Назначение внешних компонентов:
C1 - разделительная емкость, номиналом которой определяется нижняя граничная частота;
С2 – емкость развязывающего фильтра;
R1R2 -делитель напряжения, определяющий рабочую точку VI;
С3 - корректирующая емкость, обеспечивающая устойчивую работу ИМС;
R3 - внешняя нагрузка;
R4 и R5 (параллельно С5R6) составляют делитель в цепи последовательной ООС по напряжению.
Напряжение ООС подается на базу V2 (вывод 6). Глубина ОС по постоянной составляющей, а также на НЧ несколько больше за счет влияния C5. Эта емкость рассчитывается по заданной верхней граничной частоте. Конденсатор Е4 позволяет включить нагрузочное сопротивление предвыходного каскада (R6) по переменному току между базой и эмиттером составных транзисторов.