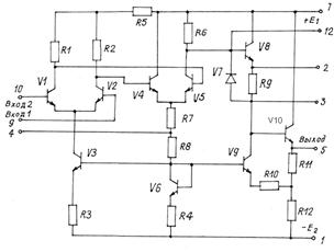
Рассмотрим принципиальную схему операционного усилителя К14ОУД1А, рис.18.1.

Рис.18.1. Принципиальная схема операционного усилителя К140УД1
Входной каскад выполнен на транзисторах V1 и V2, в общую эмиттерную цепь включен стабилизатор тока на транзисторе V3 с термокомпенсирующим транзистором V6 в диодном включении.
Выходной сигнал первого дифференциального каскада ОУ снимается симметрично с резистора R1 и R2 и подается на второй дифференциальный каскад на транзисторах V4 и V5. В этом каскаде в цепи эмиттера используется резистор R7, который служит для создания отрицательной обратной связи.
Поскольку выход второго дифференциального каскада несимметричен, в цепи коллектора V4 отсутствует нагрузочное сопротивление. Выходное напряжение снимается с резистора R6 относительно общей точки (вывод 4), между этими точками кроме усиленного сигнала имеет место постоянное напряжение Uк0 V5. Для согласования потенциальных уровней выхода второго каскада и входа усилителя мощности применяется схема сдвига уровня постоянного напряжения. Эта схема содержит буферный эмиттерный повторитель на транзисторе V8, резистор R9 и стабилизатор тока, состоящий из V9, R10.
|
|
|
Выходной каскад построен по схеме эмиттерного повторителя на транзисторе V10 с нагрузочными резисторами R11, R12. Особенностью этого каскада является использование положительной обратной связи, к элементам которой относятся R10 и V9. ПОС позволяет получить коэффициент усиления больше единицы (порядка 2,5–5). Диод V7, работающий при обратносмещенном переходе, эквивалентен конденсатору небольшой емкости, обеспечивающему устойчивость усилителя при охвате глубокой обратной связью.
Операционный усилитель имеет два входа: вывод 9 - инвертирующий вход, а вывод 10 - неинвертирующий. Инвертирующий вход можно использовать для подачи с выхода (вывод 5) с помощью внешних элементов напряжения обратной связи. Выводы 1 и 7 предназначены для подачи питающих напряжений, выводы 2, 3 и 12- для введения внешней коррекции, вывод 4 - общая точка.






