Адсорбционная осушка газа применяется для получения низкой "точки росы" (-20-30°С), которая необходима при транспорте газа в северных районах страны. Одним из важных преимуществ адсорбции является то, что не требуется предварительной осушки газа, так как твердые адсорбенты, наряду с жидкими углеводородами, хорошо адсорбируют и влагу. В качестве адсорбента используют твердые пористые вещества, обладающие большой удельной поверхностью.
К ним относятся активированные угли (S уд = 600-1700 м2/г); силикагели - продукты обезвоживания геля кремниевой кислоты (S уд-320-770M /г); цеолиты - минералы, являющиеся водными алюмосиликатами натрия и кальция, а также искусственные цеолиты.
Сущность адсорбции состоит в концентрировании вещества на поверхности или в объеме микропор твердого тела. Эффективные радиусы микропор составляют (5-10) 10'14 мкм. Максимальная активность, достигаемая к моменту равновесия при данных температуре и концентрации поглощаемого вещества в газовой фазе, называется равновесной статической активностью. Активность при поглощении до появления поглощаемого компонента за слоем поглотителя называется динамической активностью.
Динамическая активность адсорбента характеризует вес улавливаемой жидкости в процентах от веса адсорбента. Обычно она равна 4-7%.
Промышленные адсорбенты должны обладать достаточно высокой активностью, обратимостью адсорбации и простотой регенерации, малым сопротивлением потоку газа и высокой механической прочностью.
Десорбция основана на том, что при повышении температуры увеличивается энергия адсорбированных молекул и они могут освобождаться от адсорбента. Наиболее благоприятны для этого температуры 200-300°С.

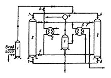
Рис, 29. Технологическая схема адсорбционной осушки газа:
1 - сепаратор; 2 - адсорберы; 3 - подогреватель; 4 - компрессор;
5 - теплообменник; 6 - задвижка.
Необходимое количество адсорбента G (кг) определяется по формуле
(19.2)
где Q - количество осушаемого газа, м3/ч;
- количество влаги, поглощаемой адсорбентом, кг/м3;
- динамическая активность адсорбента;
- время работы адсорбента, ч.
В момент насыщения адсорбента влагой в одном из адсорберов в другом происходит десорбция и охлаждение. Процесс протекает последовательно по мере насыщения влагой адсорбента в колонне. Размеры адсорберов в 2-3 раза меньше абсорберов. Внутри аппарата размещено от 4 до 8 полок, на которые насыпают необходимое количество адсорбента. Работает адсорбер без замены селикагеля до 2 лет. Рабочая температура в адсорбере 10-14 °С, средняя скорость движения газа через адсорбер 0,15-0,5 м/с, давление газа 7-8 МПа.
Продолжительность циклов насыщения, регенерации и охлаждения адсорбента определяется временем, необходимым для его регенерации. Обычно цикл насыщения длится 10-20 ч, а цикл регенерации 4-8 ч.






