Система пуска.
Совокупность деталей, узлов и агрегатов, обеспечивающих пуск двигателя.
Пуск двигателя возможен только в том случае, если коленвал приводится во вращение вспомогательным устройством от постороннего источника. Проворачивание коленвала—необходимое условие пуска двигателя, т.к. наполнение цилиндра свежим зарядом, образование горючей смеси, воспламенение и горение топлива связаны с перемещением поршня и клапанов, а также с работой агрегатов двигателя, приводимых в движение от коленвала.
Пусковые устройства:
-электрические системы пуска с питанием от аккумуляторной батареи удобны в эксплуатации и требуют минимальных затрат на обслуживание
-система воздушного пуска кривошипно-шатунный механизм приводится в движение сжатым воздухом.
-пуск вспомогательным двигателем
-ручной пуск
-пружинный
-с толкача
-гидравлическим двигателем
-взрывом
Система зажигания.
Система зажигания служит для обеспечения своевременного принудительного воспламенения легкого топлива в цилиндре двигателя.
Назначением СЗ является:
1) создание между электродами свечей зажигания искры, необходимой для воспламенения горючей смеси в бензиновых двигателях;
2) подача напряжения зажигания на свечи в определённом порядке (1-3-4-2);
3) регулировка момента возникновения искры.

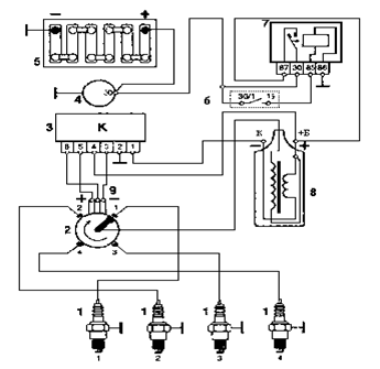
Рис. 1. Принципиальная схема зажигания.
1 - свечи зажигания,
2 - датчик-распределитель,
3 - коммутатор,
4 - генератор,
5 - аккумулятор,
6 - замок зажигания,
7 - реле зажигания,
8 - катушка зажигания.
После поворота ключа в замке зажигания 6 через контакты замка, подается напряжение на обмотку реле зажигания. Реле срабатывает и подаёт через свои контакты напряжение +12 В на клемму Б катушки зажигания 8 и на 4-й контакт коммутатора 3. С контактов 3 и 5 коммутатора снимается напряжение для питания датчика Холла. При дальнейшем повороте ключа в положение "старт" валик 1 трамблёра и экран 18, который жёстко закреплен на валике, начинает вращаться по часовой стрелке (экран имеет четыре окошка по количеству цилиндров двигателя). В тот момент, когда прорезь экрана находится напротив датчика Холла, на его центральном, зелёном проводе возникают управляющие импульсы тока. Они подаются на 6-ой контакт коммутатора, в котором они преобразуются в импульсы тока для первичной обмотки катушки зажигания, контакт К. Коммутатор работает как ключ, включая и отключая цепь первичной обмотки катушки зажигания своим выходным транзистором. В момент выключения происходит прерывание тока в цепи первичной обмотки катушки. В этот же момент во вторичной обмотке катушки зажигания индуцируется ток высокого напряжения, не менее 20 кВ, который по высоковольтному проводу подаётся на центральный контакт 12 (см. рис. 4) крышки распределителя зажигания. Далее ток проходит по угольку 13 на центральный контакт ротора 9. С центрального контакта проходит через помехоподавляющий резистор 14 к наружному контакту 15 ротора. От наружного контакта ротора к боковым электродам 10. От боковых электродов на высоковольтные провода и далее к свечам зажигания. Между электродами свечей образуется электрический пробой. Возникает искра, которая поджигает топливовоздушную смесь.СИСТЕМА УПРАВЛЕНИЯ ДВИГАТЕЛЕМ
Система автоматического управления (САУ) двигателем обеспечивает:
1) фазированный впрыск бензина в соответствии с режимами работы двигателя, окружающих условий и состояния самого двигателя;
2) управление системой зажигания в соответствии с режимами работы двигателя;
3) эффективную работу системы нейтрализации отработавших газов в зависимости от режима работы двигателя, окружающих условий и состояния самого двигателя;
4) обеспечивает режим управления автомобилем «круиз-контроль».
23. Конструкция и прочностной расчет поршневых колец
Поршневые кольца предназначены для обеспечения герметичности надпоршневого пространства, то есть для предотвращения прорыва газов в картер двигателя. Кроме того, поршневые кольца отводят в стенки цилиндра большую часть воспринимаемого днищем поршня тепла и препятствуют проникновению масла из картера двигателя в надпоршневое пространство.
В современных двигателях поршневые кольца применяют двух видов:
-компрессионные, в основном, уплотняющие поршень и отводящие от него тепло;
-маслосъемные.
Первое компрессионное кольцо обычно изготавливается из легированного высокопрочного чугуна, для высокофорсированных дизелей и бензиновых двигателей применяются кольца, изготовленные из высокоуглеродистых сталей.
При выборе числа поршневых колец принимают во внимание следующие соображения:
1. при увеличении числа колец улучшается уплотнение поршня и отвод тепла от его стенок в стенки цилиндра;
2. увеличение числа колец приводит к увеличению высоты головки поршня и, следовательно, к увеличению габаритной высоты двигателя;
3. с увеличением числа колец увеличиваются потери на трение;
4. с увеличением числа колец прорыв газов из внутрицилиндрового пространства уменьшается во время процессов сжатия и расширения.
В тихоходных дизелях для предотвращения прорыва сжимаемого воздуха и обеспечения достаточных для самовоспламенения впрыскиваемого топлива температур и давления число поршневых колец достигает 5-6.
Компрессионные кольца уплотняют поршень с помощью создаваемого ими лабиринта и прижатия колец к зеркалу цилиндра. Проходя через этот лабиринт, состоящий из торцевых и радиальных зазоров между кольцами и стенками кольцевых канавок газы постепенно расширяются, вследствие чего их давление и скорость истечения снижаются. Если принять давление в цилиндре за 100%, то при трехкольцевой схеме распределение давлений будет следующим: давление в цилиндре - 100%; давление в радиальном зазоре 1-го кольца - 76%; давление между 1-м и 2-м кольцом - 25%; давление в радиальном зазоре 2-го кольца - 20%; давление между 2-м и 3-м кольцом - 9,5%; давление в радиальном зазоре 3-го кольца - 8%. В компрессионных кольцах используют следующие типы замков: прямые; косые; ступенчатые.
Для ограничения поступления к компрессионным кольцам и в камеру сгорания масла в кольцевых канавках нижней части головки или юбки поршня устанавливают маслосъемные (масляные) кольца. Для улучшения отвода масла маслосъемные кольца обычно имеют на своей наружной части выточку, по которой масло через круглые отверстия или продолговатые щели в теле кольца и отверстия в стенке головки поршня отводится в картер. Для усиления давления кольца на стенку цилиндра, а также для обеспечения необходимого давления при износе кольца как компрессионные, так и маслосъемные кольца выполняют иногда со стальными разжимными пружинами. Эти пружины называются расширителями или экспандерами.
Расчет колец заключается: а) в определении среднего давления кольца на стенку цилиндра, которое должно обеспечивать достаточную герметичность камеры сгорания и не должно резко увеличивать потери мощности двигателя на трение колец на стенки цилиндра;
где
.
б) в определении напряжений изгиба, возникающих в сечении, противоположным замку, при надевании кольца на поршень и в рабочем состоянии; в) в установлении монтажных зазоров в прямом замке кольца






