
Из ранее полученных расчетов




Из первого этапа компоновки



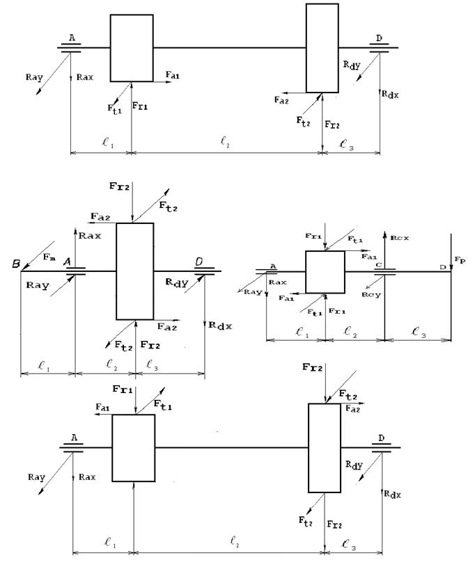
Определяют реакции опор
Плоскость YOZ:








Проверка:



Плоскость ХОZ:








Проверка:



Определяют величину изгибающих моментов и строят эпюры
Плоскость YOZ:





ПлоскостьXOZ:







Рис 1.3 Эпюры моментов тихоходного вала
Определяют суммарный изгибающий момент и строят эпюру





Определяют крутящий момент

Определяют приведенные моменты и строят эпюру





Определяют диаметр вала и опасном сечении по четвертой теории прочности
Диаметр вала в месте посадки колеса

Поскольку
, то условие прочности выполняется.
Двухступенчатый цилиндрический соосный редуктор
Схема 03
Схема нагружения валов






