Работа диодных умножителей частоты основана на использовании эффекта нелинейной емкости. В качестве последней используется барьерная емкость обратно смещенного р-n-перехода. Полупроводниковые диоды, специально разработанные для умножения частоты, называются варакторами. При g=0,5 и j0=0,5 В для нелинейной емкости варактора получим:
,
где и - обратное напряжение, приложенное к p-n-переходу.
График нелинейной функции
Заряд, накапливаемый нелинейной емкостью, с напряжением и током связаны зависимостями:
,
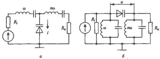
Две основные схемы диодных умножителей частоты с варакторами

В схеме диодного умножителя параллельного вида имеются два контура (или фильтра) последовательного типа, настроенные в резонанс соответственно с частотой входного w и выходного nw сигналов. Такие контуры имеют малое сопротивление на резонансной частоте и большое - на всех остальных.

Поэтому первый контур, настроенный в резонанс с частотой входного сигнала ω, пропускает только 1-ю гармонику тока, а второй контур, настроенный в резонанс с частотой выходного сигнала nw, - только n-ю гармонику. В результате ток, протекающий через варактор, имеет вид:
|
|
|
,
Поскольку емкость варактора есть нелинейная функция, то при токе
напряжение на варакторе отлично от синусоидальной формы и содержит гармоники.
Одна из этих гармоник, на которую настроен второй контур, проходит в нагрузку.
Таким образом, с помощью нелинейной емкости в устройстве происходит преобразование мощности сигнала с частотой w в сигнал с частотой nw, т.е. умножение частоты.
Аналогичным образом работает вторая схема умножителя частоты последовательного вида (рисунок б), в которой имеется два контура (или фильтра) параллельного типа, настроенные в резонанс соответственно с частотой входного w и выходного nw сигналов. Такие контуры имеют большое сопротивление на резонансной частоте и малое - на всех остальных. Поэтому напряжение на первом контуре, настроенном в резонанс с частотой входного сигнала w, содержит только 1-ю гармонику, а на втором контуре, настроенном в резонанс с частотой выходного сигнала nw, - только n-ю гармонику. В результате напряжение, приложенное к варактору, имеет вид:
,
где U0 - постоянное напряжение смещения на варакторе.
Поскольку емкость варактора есть нелинейная функция, при напряжении
ток, протекающий через варактор, отличен от синусоидальной формы и содержит гармоники. Одна из этих гармоник, на которую настроен второй контур, проходит в нагрузку. Таким образом, с помощью нелинейной емкости в схеме происходит преобразование мощности сигнала с частотой w в сигнал с частотой nw, т.е. умножение частоты.
|
|
|
Варакторные умножители частоты в ДЦВ диапазоне при n=2 и 3 имеют высокий коэффициент преобразования Кпр=Pn/P1=0,6…0,7. При больших величинах п в СВЧ диапазоне значение Кпр уменьшается до 0,1 и ниже.






