Основные сведения
Схема простого управления рулевым электроприводом по системе Г – Д применя-
ется на транспортных судах типов «Волго-балт» и «Волго-Дон» (рис. 10.23).
Схема предназначена для управления рулевым электроприводом при помощи кно-очного поста с кнопками «Лево», «Право» и «Ускорение». Такой вид управления называ-
ется простым..
Кнопки «Лево», «Право» задают направление перекладки пера руля, кнопка «Уско-
рение» при её нажатии увеличивает скорость перекладки пера руля.

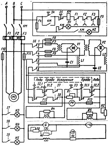
Рис. 10.25. Схема простого управления РЭП судов типа «Волго-Балт»
Силовая часть схемы
В данной схеме применена система генератор-двигатель, включающая в себя:
1. приводной асинхронный двигатель с короткозамкнутым ротором М1;
2. генератор постоянного тока смешанного возбуждения G;
3. двигатель постоянного тока независимого возбуждения М2.
Генератор G имеет на главных полюсах 3 обмотки:
1. независимую НОГ - L1C;
2. последовательную (противокомпаундную) ПКО - L2C.
3. параллельную ПрОВ - L3C;
Двигатель М2 имеет на главных полюсах независимую обмотку LM2.
Обмотки якорей генератора и двигателя соединены последовательно.
Магнитные потоки независимой НОГ и ПрОВ параллельной обмоток генератора G
направлены согласно и намагничивают генератор. Последовательная обмотка L2C включе
на с переброшенными выводами, поэтому её магнитный поток направлен встречно магнит
ным потокам параллельной и независимой обмоток, т.е. эта обмотка размагничивает гене-
ратор.
Таким образом, результирующий магнитный поток генератора
Ф рез = (Ф ног + Ф пров) - Ф пко.
Такое включение обмоток генератора G позволяет получить его крутопадающую внешнюю характеристику (рис. 10.24, а).

Рис. 10.26. Внешняя характеристика генератора G с ПКО (а); механическая характеристика исполнительного двигателя М2 (б)
Напряжение генератора передаётся на обмотку якоря исполнительного электродви-
гателя М2, поэтому механическая характеристика двигателя (рис. 10.24, б) повторяет внешнюю характеристику генератора.
Как следует из графиков внешней и механической характеристик, описанное выше включение обмоток возбуждения генератора позволяет ограничить ток стоянки двигателя I
(например, при заклинивании пера руля) и равный ему ток короткого замыкания генератора I
до безопасных значений (обычно ток стоянки I
≤ 2,5 I
по услови-
ям коммутации).
Для питания независимых обмоток генератора L1C и двигателя LМ2 используются 2 одинаковых трансформаторно-выпрямительных блока (ТВБ).
Каждый блок состоит из понижающего трансформатора Т1 (Т2) и выпрямитель-
ного мостика V1 (V2). При работе схемы один из блоков – рабочий, второй – резервный.
Для переключения блоков служит 4-полюсный переключатель S6. На схеме контак
ты переключателя 1…8 находятся в положении «В работе левый ТВБ, в резерве правый ТВБ.
Параллельно обмоткам возбуждения L1С, L3С и LМ2 включены разрядные резис-
торы соответственно R4, R6 и R5, предназначенные для уменьшения перенапряжений на этих обмотках при их отключении. Эти перенапряжения возникают на обмотках под дей-ствием ЭДС самоиндукции при снятии питания с обмоток (отключении обмоток).
Последовательно с обмотками L3С и LМ2 включены регулировочные резисторы соответственно R3 и R2, предназначенные для получения необходимого значения токов возбуждения генератора (резистор R3) и двигателя (R2).
Ползунки этих резисторов перемещают только при настройке рулевого привода.






