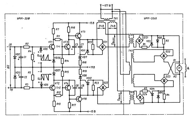
Предназначен для преобразования напряжения DU рассогласования на его входе в пакет импульсов напряжения прямоугольной формы на выходе. В состав блока входят элементы питания, формирования импульсов «больше» и «меньше», а также генератор пилообразного напряжения ГПН (на рисунке не показан). Элементы питания включают в себя многообмоточный трансформатор TV1, а также диоды, фильтры и стабилизаторы напряжения
Элементы формирования импульсов «больше» и «меньше» построены одинаково и включают в себя триггер Trl (Тг2) Шмитта на транзисторах VT1, VT3 (VT2, VT4), эмиттерный повторитель на транзисторе VT5 (VT6), стабилитрон VD7 (VD8), тиристор VS11 (VS12) с управлением по аноду и выпрямитель UZ1 (UZ2). Указанные элементы имеют входы: общий с выводами 8в и 7в и раздельные, образованные диодом VD6 (VD5) и резистором R4(R5). На общий вход поступает напряжение DU рассогласования.

Рисунок14 - Принципиальные схемы формирователя УРМ-35Ф и усилителя УРМ-35УЗ
На раздельные входы с выхода генератора пилообразного напряжения ГПН поступает напряжение Uп с обозначенной на схеме полярностью.
|
|
|
Исходному состоянию схемы формирователя соответствует равенство активных нагрузок параллельно работающих СГ, при котором DU = 0. Под действием напряжения Uп транзисторы VT1 и VT2 закрыты. Поэтому открыты транзисторы VT3 и VT4, их выходные напряжения малы и недостаточны для пробоя стабилитронов VD7 и VD8. Резисторы R22 и R23 (имеют большое сопротивление) включены на стороне постоянного тока последовательно с вторичными обмотками трансформатора TV1 блока УРМ-35Ф и уменьшают практически до нуля напряжения Uвых1 и Uвых2, поступающие на первичные обмотки трансформаторов TV1 и ТVЗ блока УРМ-35УЗ.






