Устройства с операционным усилителем.
Идеальный ОУ.
Для анализа состояния устройств, содержащих ОУ, введено понятие идеального операционного усилителя:
U вых,макс = E ип, KU = ∞, R вх = ∞, R вых = 0, f гр = ∞
Для идеального ОУ при этом следует:
- входное напряжение Uвх1-Uвх2=0,
- входные токи Iвх1=Iвх2=0.
ОУ используются всегда с отрицательными обратными связями.
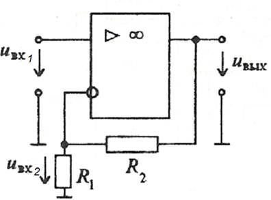
На рис. 9.11 приведена схема неинвертирующего усилителя напряжения.

Рис.9.11. Схема неинвертирующего усилителя напряжения с ОУ.
Свойства усилителя можно описать следующим образом. Так как U вх1- U вх2≈0 (т.е. U вх1≈ U вх2 ) и входной ток инвертирующего входа ОУ I вх2=0, то резисторы R1 и R2 имеют один ток и их можно считать соединенными последовательно. Поэтому U вх2 = U вых R 1/(R1 +R2) и U вх1 = U вых R 1/(R1 +R2). Отсюда коэффициент усиления по напряжению равен
KU 1= U вых / U вх1 = (R 1 + R 2) / R 1 = 1 + R 2 / R 1
Здесь напряжение на резисторе R 1 равно части выходного напряжения U вых. Это напряжение подается на инвертирующий вход U вх2 одновременно с напряжением U вх1 и уменьшает выходное напряжение. Таким способом формируется отрицательная обратная связь (ООС), при которой часть выходного напряжение (напряжение обратной связи) подается на вход, уменьшая выходное напряжение. В данном случае имеет место последовательная (т.к. входное напряжение ОУ составляется из двух напряжений) отрицательная (т.к. напряжения сигнала и обратной связи вычитаются) обратная связь по напряжению (т.к. напряжение обратной связи пропорционально выходному напряжению).
Заметим, что в выражение для коэффициента усиления не входит коэффициент усиления операционного усилителя, его входное и выходное сопротивления. Это допустимо в той мере, в какой входное сопротивление ОУ больше внутреннего сопротивления источника сигнала и выходное сопротивление - меньше сопротивления нагрузки. В правильно сконструированных устройствах это выполняется с достаточной точностью для инженерной практики.






