Насосная станция предназначена для слива светлых нефтепродуктов из железнодорожных цистерн и их перекачки в резервуары для дальнейшего хранения. Насосная относится к категории А по взрывопожарной и пожарной опасности и классу зоны В-Ia по ПУЭ.
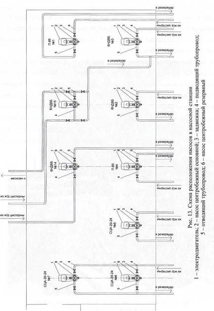
В насосной станции установлены основные и резервные центробежные насосы (рис. 12). Схема расположения насосов с обвязкой приведена на рис.13. Привод насосов осуществляется от электродвигателей, которые имеют взрыво-защищенное исполнение в соответствии с классом зоны по ПУЭ. Кроме того, насосная оборудована вакуумными поршневыми насосами, предназначенными для отсоса газов и паров из трубопроводов и центробежных насосов, для заполнения их перекачиваемой жидкостью и обеспечения неразрывности струи при перекачке центробежными насосами нефтепродуктов с высокой упругостью паров.

|
Процесс слива производится в следующей последовательности. Железнодорожные цистерны устанавливаются на железнодорожную сливоналивную эстакаду и подсоединяются к сливоналивным устройствам. Заполнение центробежных насосов осуществляется вакуумными насосами, для чего создаётся разрежение в вакуумном баке и технологических линиях, связанных с всасывающей полостью центробежных насосов. Когда центробежные насосы полностью заполняются продуктом, происходит отключение вакуумных насосов. Часть продукта попадает в вакуумный бак, откуда впоследствии удаляется. Центробежные насосы обеспечивают подачу топлива в резервуарный парк. Для исключения обратного потока жидкости (при авариях), на нагнетательных трубопроводах установлены обратные клапаны.
|
|
|

Для исключения пролива нефтепродуктов на пол, в местах сальниковых уплотнений предусмотрена специальная система сбора утечек (рис. 14). А для исключения образования взрывоопасных концентраций в объеме насосной станции используют общеобменную и аварийную вентиляцию (рис. 15).
В качестве инженерного расчета вторая подгруппа определяет категорию насосной станции по взрывопожарной и пожарной опасности. Задания для выполнения инженерного расчета приведены в приложении 4. Варианты задания распределяются согласно списочному составу подгруппы. Выполненный расчет с выводами прилагается к отчету.