Управление приводами механизмов АЛ и АПК осуществляется приборами, объединенными в две системы: пневматическую и гидравлическую с использованием электромагнитных клапанов.

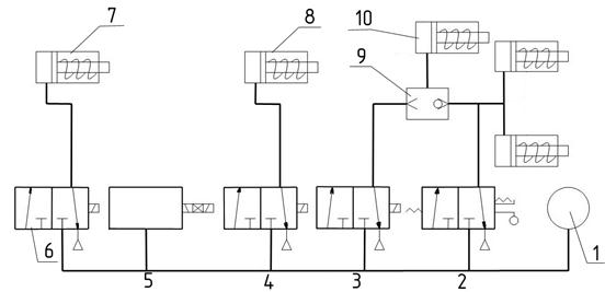
Рис. 11.17. Пневматическая схема:
1 – ресивер; 2 – кран управления; 3, 4, 6 – электромагнитный клапан;
5 – гидрораспределитель с электропневмоуправлением;
7 – пневмоцилиндр управления двигателем; 8 – пневмоцилиндр КОМ;
9 – разделительный клапан; 10 – пневмоцилиндр привода останова двигателя;
11, 12 – пневмоцилиндр привода заслонки моторного тормоза
Пневматические системы применяются для управления двигателем, включения и выключения КОМ, а в некоторых АЛ (например, АЛ-30(4310)), для переключения гидрораспределителя в гидравлической схеме управления (см. поз. 6 на рис. 11.18).
Принципиальная схема пневматической системы представлена на
рис. 11.17. Электромагнитными клапанами 6, 4, 3 осуществляется пуск двигателя, включение КОМ, останов двигателя. При их включении сжатый воздух из ресивера 1 будет поступать в поршневое пространство соответствующего пневмоцилиндра. Под давлением воздуха поршни, сжимая пружины, переместят штоки вправо и они включат соответствующие механизмы. При включении электромагнитных клапанов пружины переместят поршни влево и воздух будет стравлен в атмосферу. При этом механизмы будут выключены. На рассматриваемой схеме предусмотрен кран 2 с ручным управлением для привода останова гидроцилиндра 10 и привода заслонов моторного тормоза пневмоцилиндров 11 и 12.
![]() |

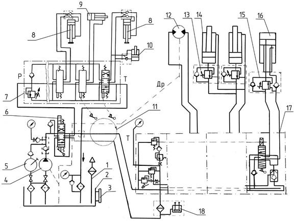
Рис. 11.18. Схема гидравлическая принципиальная:
1 – сапун; 2 – бак; 3 – указатель уровня масла с термометром; 4 – насос
аксиально-поршневой нерегулируемый; 5 – насос ручной; 6 – гидрораспределитель с электропневмоуправлением; 7 – гидрораспределители с дистанционным механическим управлением; 8 – гидроцилиндр опорный с гидрозамком задней опоры;
8 ' – гидроцилиндр опорный с гидрозамком передней опоры; 9 – гидроцилиндр
выдвигания задней опоры; 10 – гидроцилиндр блокировки рессор с гидрозамком;
11 – коллектор; 12 – гидромотор; 13, 15 – гидрозамок; 14 – гидроцилиндр подъема;
16 – гидроцилиндр выдвигания; 17 – гидрораспределители с пропорциональным
распределением; 18 – фильтр напорный с визуально-электрическим индикатором
Гидравлические системы обеспечивают включение в работу и управление устройствами, обеспечивающими устойчивость АЛ и АПК, а также функционирование их механизмов: подъема, поворота и выдвигания лестниц и люлек на АПК.
В качестве рабочей жидкости в гидросистемах применяют всесезонное масло ВМГЗ или масло МГ-30У. В качестве заменителей рекомендуются веретенные масла АУ или индустриальное масло И-30А. Перечисленные масла применяют при различных температурных условиях. Так, масло ВМГЗ применяют при температуре –40…+65 оС, а МГ-30У и И-30А –
от –10 до +75 оС, а масло АУ – от –20 до +65 оС.
В масляных баках различных АЛ и АПК имеется запас масла от 200 до 350 л. В их системах, включая маслобаки, содержится от 420 до 500 л масла.
Подача масла в гидросистемы осуществляется аксиально-поршневыми насосами отечественного производства и производства иностранных фирм. Так, на АЛ-50 и АПК-50 установлены насосы фирмы DANFOSS с подачей 100 и 140 л/мин масла при давлениях, соответственно равных 20 и 35 МПа. О режимах работы некоторых насосов фирмы DANFOSS можно судить по данным, приведенным в табл. 11.6.
Таблица 11.6
| Показатель | Размерность | Параметры для насосов с подачей 140 л/мин |
| 310 – 56 | ||
| Рабочий объем | см3 | |
| Частота вращения: минимальная; номинальная; максимальная | об/мин | |
| Подача | л/мин | |
| Давление на выходе: номинальное максимальное | МПа | |
| Потребляемая мощность | кВт | |
| Масса | кг |
Принципиальная гидравлическая схема на примере АЛ-30(4310) и расположение всех приводов и приборов управления ими представлена на рис. 11.18, а условные обозначения на рис. 11.19.
Все гидравлическое оборудование от поз.1 до поз.11 размещается на неповоротной части АЛ и АПК. Все остальное оборудование устанавливается на их поворотной части.
При нейтральном положении рукояток управления гидрораспределителя 6 (см. рис. 11.18) аксиально-поршневой насос 4, включаемый КОМ, подает масло из бака 2 к гидрораспределителю и далее, как показано стрелкой, на слив в бак 2. Давление масла при этом не превышает 0,3 МПа.
Гидрораспределитель 6, кроме электропнематического управления, имеет ручное управление. Электропневматическое управление производится от щита управления. Для ручного управления на нем предусмотрена ручка.
На рассматриваемой схеме показаны гидроцилиндры опор только для одного борта. На этой автолестнице выдвижение опор осуществляется гидроцилиндром 9 только на корме. Передние опоры в стороны не выдвигаются.

Рис. 11.19. Условные обозначения
Установка АЛ на опоры осуществляется переводом переключателя на щите управления в положение «Опора». При этом гидрораспределитель 6 направит поток жидкости от насоса к гидрораспределителям 7 управления опорами и через открытые их секции в бак. Давление в гидросистеме в этом случае минимальное.
Отклонением от нейтрального положения ручек управления гидрораспределителей сначала осуществляют выдвигание опор гидроцилиндрами 8 левого и правого борта. После этого производят опускание всех четырех опор.
Рабочая жидкость, преодолевая сопротивление гидрозамков, поступает в рабочие полости гидроцилиндров 8 и 8' до отрыва колес шасси от грунта.
При опускании передних опор 8 ' жидкость одновременно поступает к гидрозамкам гидроцилиндра 10 механизма блокировки рессор.
При возвращении ручек управления в нейтральное положение гидрозамки запирают рабочие полости гидроцилиндров. Опоры фиксируются в заданном положении.
По уровням производят выравнивание платформы АЛ.
Последовательность выдвижения опор четко регламентирована. Вначале необходимо опустить передние опоры, затем задние. Одновременно с опусканием задних опор происходит блокирование задних рессор, а при подъеме – разблокирование.
При работе опорами максимальное давление в гидросистеме опорного контура составляет 19 МПа.
После выравнивания платформы и установки АЛ на все четыре опоры можно производить движение поворотной частью. Для этого переключатель, управляющий гидрораспределителем 6 (на щите управления), переводят в положение, соответствующее работе поворотной части гидросистемы. При этом поток рабочей жидкости от насоса 4 направится через коллектор 11 по напорной линии Р' через напорный фильтр 18 к гидрораспределителям 17, установленным на поворотной раме.
Перемещением из нейтрального положения рукояток управления производят подъем комплекта стрел, их выдвигание, а также поворот стрелы с поворотной рамой.
Маневры стрелой АЛ возможно выполнять только при включенном питании электропневмоклапана (поз. 5 на рис. 11.17) гидрораспределителя 6. При его отключении, в том числе и средствами блокировки, происходит сброс рабочего давления в гидросистеме и невозможность выполнения движения стрелой.
При работе исполнительных механизмов в гидросистеме поворотной части поддерживается предохранительным клапаном гидрораспределителя 17 максимальное давление жидкости 24 МПа.
Управление механизмами движения лестницы производится отклонением соответствующих рукояток управления. Регулирование скорости движения осуществляется величиной наклона рукояток.







