ПВК 15х20М предназначен для управления технологическим оборудованием (испытательным или термическим) путём включения по 20-ть независимых выводов в любой комбинации в пятнадцати временных интервалах. Длительность каждого из 15-ти временных интервалов и комбинация включённых выходов программируется.
1.2. Основные технические данные.
1. Время выдержки в каждом из 15-ти временных интервалов от 1с до 39ч. 59мин. 59с.
2. Дискретность программирования времени 1 с.
3. Возможность автоматического, либо ручного перехода от предыдущего интервала к последующему.
4.Возможность программирования включения до 20 объектов в каждом цикле путём замыкания механического контакта, соответствующего каждому из 20 объектов.
5. Возможность ускорения циклов в 100 раз (для проверок и контроля).
6. Работа с управляющей ЭВМ. ЭВМ может корректировать время каждого из 15 интервалов.
1.3. Устройство ПВК
Программатор представляет собой электронное цифровое устройство, работа которого осуществляется по программе, задаваемой с помощью коммутирующих штырей на панелях ВРЕМЯ - ИНТЕРВАЛ и КОМАНДА - ИНТЕРВАЛ.
|
|
|
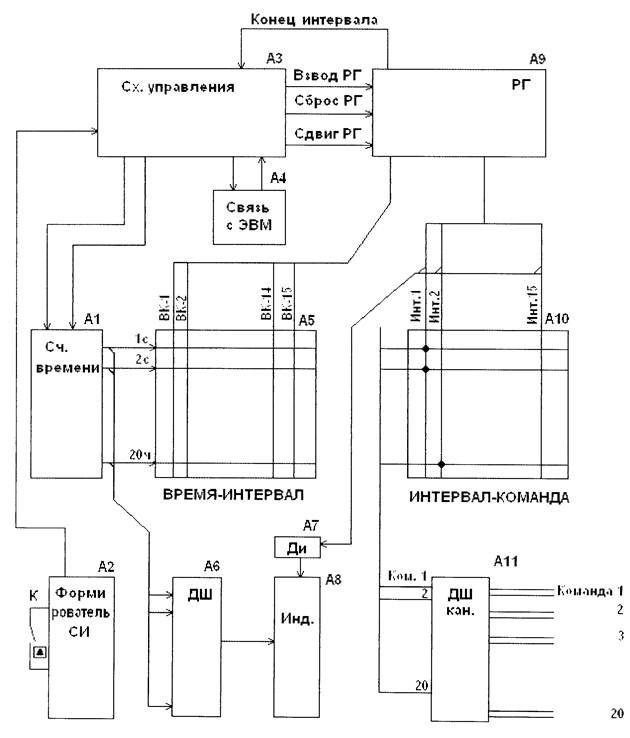
Состав и работу программатора изучить по упрощённой структурной схеме программатора (см. рис 1).
Формирователь синхроимпульсов (А2)
Служит для формирования набора частот, используемых блоками ПВК. Формирователь синхроимпульсов выполнен на базе кварцевого генератора с f=1МГц и с делением частоты до f1=Т00кГц, f2=10кГц, f3=1кГц, f4= 100Гц. Эти частоты передаются на схему управления A3. В случае включения переключателя К частоты по каждой линии увеличивается в 100 раз, что вызывает 100-кратное увеличение скорости работы.
Схема управления (A3)
Служит для:
-формирования кодов связи с ЭВМ;
-формирования синхроимпульсов счёта времени, интервала и т.д.;
-формирования сигналов начала-конца счёта времени интервала и циклов;
-управление регистром и т.д.;
Счётчик времени (А1) служит для отсчёта времени каждого из 15 интервалов. Счётчик рассчитан на максимальное время 39ч. 59мин. 59 с. С дискретностью счёта 1с.
Коммутатор ВРЕМЯ-ИНТЕРВАЛ (А5)
Представляет собой устройство типа матрицы, горизонтальные шины которого соответствуют номеру интервала от 1 до 15, а вертикальные - времени выдержки этого интервала. Время выдержки набирается штырями, которые вставляются в отверстия коммутатора в соответствии с необходимым временем выдержки в данном интервале. Назначение коммутатора - программирование времени выдержки каждого интервала.
Коммутатор ИНТЕРВАЛ - КОМАНДА (А10) также выполнен в виде матрицы, на шины которого поступают сигналы об интервалах (от 1 до 15), а с перпендикулярных шин снимают команды о включении 20 объектов. Объекты программируются штырями, вставленными в соответствующие отверстия матрицы. Время включённого состояния объектов определяется временем, запрограммированным на коммутаторе ВРЕМЯ - ИНТЕРВАЛ для данного интервала. Для контроля каждого из 20 каналов в коммутаторе ИНТЕРВАЛ - КОМАНДА имеются шестнадцатый столбец Р. Вставленные в его гнёзда штыри вызывают включение соответствующих объектов при нажатии кнопки РУЧНОЙ РЕЖИМ.
|
|
|
Регистр (А9) переключает на коммутаторе ИНТЕРВАЛ - КОМАНДА А10 последовательно интервалы от 1 до 15. При этом объекты, запрограммированные на включение, включаются через дешифратор команд АН, представляющий собой блок реле, контакты которых включают заданный объект.
Блок интервалов (А8) служит для индикации текущего времени интервала и номера интервала.
Дешифраторы А6 и А7 преобразуют коды десятичных чисел (по 4 разряда) в коды сегментов индикаторов.
1.4. Работа ПВК
Перед пуском ПВК программирует время каждого интервала и объекты, которые должны быть
включёнными в заданном интервале с помощью коммутаторов, /пример, см. Табл./
В программаторе КОМАНДА - ИНТЕРВАЛ имеется дополнительный вертикальный ряд Р / кроме
пятнадцати интервалов/. Штыри, вставляемые в ряд Р, дадут команду на включение
соответствующих им объектов в РУЧНОМ РЕЖИМЕ.
Органы управления и индикации ПВК показаны на рис.2.
При включении питания по цепям управления проходит сигнал СБРОС, устанавливающий блоки в
исходное состояние.
При нажатии кнопки ПУСК счётчик времени А1 начинает отсчёт времени первого интервала. При
этом регистр А9 включает шину ИНТ1 коммутатора А10, включаются объекты, для которых на
шине ИНТ1 вставлены штыри. Код времени со счётчика А1 поступает на шину коммутатора А5. При
этом код, набранный на программаторе, сравнивается с поступающим кодом. При совпадении кодов на РГ /А9/ подаётся сигнал ВК / например ВК-1/. Это означает, что время соответствующего
интервала истекло.
Если номер интервала, поступающий на коммутатор А10 совпадает с номером ВК, регистр выдаёт на схему управления A3 сигнал КОНЕЦ - ИНТЕРВАЛА, по которому производится СБРОС счётчика
времени А1 и сдвиг регистра А9 на следующий интервал. Включаются устройства,
запрограммированные в следующем интервале, начинается новый отсчёт времени.
2. Меры безопасности
2.1. ПВК питается напряжение 220В, 50 Гц. Следует это иметь в виду и не производит никаких
работ/ замену плат, коммутацию наборных панелей, смену предохранителей и т.п. при включённом
питании/.
Следует иметь ввиду, что на сетевом фильтре после отключения питания имеется напряжение ещё некоторое время. Поэтому контакты вилки после отключения её от сети следует закоротить на
нулевой шине.

A1 - Счётчик времени
А2 - Формирователь синхроимпульсов
A3 - Схема управления
А4 - Блок связи с ЭВМ
А5 - ВРЕМЯ-ИНТЕРВАЛ
А6, А7 - Дешифратор
А8 - Индикатор
А9 - Регистр
А10 - ИНТЕРВАЛ-КОМАНДА
А11 - Дешифратор команд
Рис 1. ПВК 15x20. Упрощённая структурная схема






