1.2. Основные технические требования
Число программируемых временных интервалов -15 Диапазон изменения выходного напряжения при Rh ≥ 1 кОм (0... 10)В. Скорость программного изменения выходного напряжения. (0,01.... 10) В/мин. Время выдержки установившегося выходного напряжения (0,1...999,9) мин. Возможность ускорения скорости работы в 10 раз.
1.3. Устройство
Программатор представляет собой электронное устройство, работа которого осуществляется по программе, задаваемой с помощью коммутационных штырей на СКОРОСТЬ-ИНТЕРВАЛ и ПАРАМЕТР-ИНТЕРВАЛ.
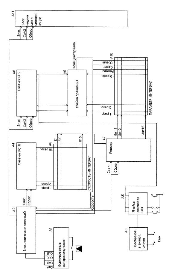
Состав и работу программатора можно проследить по упрощённой структурной схеме программатора /рис. 1./.
1.4. Работа
1.4.1. Формирователь синхроимпульсов А1 представляет собой генератор, на выходе которого установлен счётчик, позволяющий делить выходную частоту так, что на выходе ячейки имеется набор частот, отличающихся друг от друга в 10 раз. Синхрочастоты поступают на блок логических операций А2, который управляет работой прибора и управляет подачей синхроимпульсов на соответствующие блоки.
1.4.2. Задаваемое напряжение и скорость его нарастания в каждом из 15 временных интервалов программируются с помощью двух коммутаторов СКОРОСТЬ-ИНТЕРВАЛ /А6/ и ПАРАМЕТР ИНТЕРВАЛ /А 10/ токопроводящими штырями. Коммутаторы представляют собой программирующую матрицу с вертикальными и горизонтальными шинами, между которыми с помощью программирующих штырей можно создать гальваническую связь. Так как на одну, например горизонтальную шину, может быть подано несколько вертикальных, производится развязка с помощью диодов (образуются схемы И и ИЛИ) (см. рис. 2).
Коммутатор СКОРОСТЬ-ИНТЕРВАЛ имеет 15 шин, каждая из которых соответствует программируемому интервалу К1... KXV.
Пересекающие их 16 шин, позволяют в четырёх десятичных разрядах двоично-десятичного кода по каждому из 15 интервалов набрать скорость нарастания напряжения. Вследствие того, что программировать легче не скорость, а обратную ей величину, время, за которое напряжение изменяется на 1 В - в указанном временном интервале набирают число N (сотки, десятки, единицы, десятые доли единиц) мин. Следовательно, скорость нарастания (убывания) напряжения:

В программаторе ПАРАМЕТР-ИНТЕРВАЛ шипы, пересекающие шипы,
соответствующие каждому из пятнадцати интервалов, служат для программирования
напряжения, которое достигается в данном интервале.
В примере, указанном на рис., U=l 0,23В, заданное в интервале I, должно возрастать со
скоростью.
Кроме шин, соответствующих времени, в коммутаторе ПАРАМЕТР-ИНТЕРВАЛ имеется
ещё три шины, расширяющие его возможности.
Шина ВРЕМЯ. Если в гнездо одного из интервалов по шине ВРЕМЯ вставлен штырь, то
набранное в этом интервале число соответствует времени выдержки напряжения,
заданного в предыдущем интервале. Если штыря нет, число соответствует времени
нарастания напряжения на 0,1В.
Шина СДВИГ. Если по этой шине вставлен штырь и нажатой кнопке АВ-ТОМ.РЕЖИМ,
после отработки программы интервала произойдёт автоматический переход к
следующему интервалу.
Шина РЕВЕРС. При вставленном штыре на этой шине напряжение растёт вверх, при
отсутствии штыря - вниз.
1.4.3. Счётчик А4 представляет собой двоично-десятичный счётчик, тетрады которого
соответствуют десятым долям, единицам, десяткам и сотням числа, представляющего
собой время возрастания напряжения на 0,1В.
Из блока логических операций А2 на счётчик А4 подаются импульсы счёта (CuAl). Код
числа, имеющегося в счётчике, подаётся на шины программатора А6. При совпадении
этого кода с кодом, набранном на одной из шин коммутатора, на выходе коммутатора
появляются код номера интервала (К1...KXV). Этот код даётся на регистр А7.
1.4.4.Регистр А7 является распределителем сигнала по 15 временным интервалам в
соответствии с кодом интервала, приходящего с коммутатора СКОРОСТЬ-ИНТЕРВАЛ.
Если номер интервала, приходящий с коммутатора СКОРОСТЬ-ИНТЕРВАЛ совпадает с
кодом, имеющемся на внутреннем счётчике интервала, выдается сигнал СКОРОСТЬ,
поступающий на блок логических операций А2. Наличие сигнала СКОРОСТЬ
свидетельствует о том, что напряжение на выходе коммутатора ПАРАМЕТР-ИНТЕРВАЛ
следует изменить на одну дискрету. Внутренний четырёхразрядный двоичный счётчик,
имеющий на ячейке регистр А7 переключается импульсом СДВИГ с блока логических
операций. Количество импульсов СДВИГ должно соответствовать количеству импульсов
CuAl, поступающих на счётчик А4.
По сигналу Скорость блок логических операций А2 сбрасывает счётчик А4, сбрасывает
счётчик регистра А7, а на счётчик А8 подаёт импульс СпА2 и ЗНАК (направление
изменения напряжения). Состояние счётчика А8 изменяется на одну дискрету и выдаётся
через ячейку согласования А5 на цифроаналоговый преобразователь A3, преобразующий
поступающий код в выходное напряжение.
В соответствии со своим назначением (см. начало п. 1.4.4.) регистр А7 выдаёт
последовательно на входы коммутатора А10 ПАРЕМЕТР-ИНТЕРВАЛ сигналы: ИНГ1,
ИНГ2... ИНГ15. Код напряжения, запрограммированный в каждом интервале, подаётся по
десяти шинам на ячейку сравнения А9.
Код напряжения, поступающий с коммутатора А 10 ПАРАМЕТР-ИНТЕРВАЛ,
сравнивается схемой сравнения А9 с кодом, поступающим со счётчика А8. Равенство этих
кодов означает, что напряжение достигло уровня, запрограммированного в данном
интервале коммутатора А10. Этот момент определяется сигналом КОНЕЦ ИНТЕРВАЛА,
возникающем на ячейке сравнения. После этого происходит переход с следующий
интервал.
Таким образом, счётчик А4 отсчитывает интервал времени для повышения напряжения на
одну дискрету до тех пор, пока напряжение на счётчике А8 сравняется в напряжение,
заданным на коммутаторе А9.
До этого времени импульсы СДВИГ на регистр А7 не подаются, а с регистра А7 подаётся
сигнал СКОРОСТЬ каждый раз, когда код с кодировщика А6 совпадает с кодом
внутреннего счётчика регистра А7. Сигнал КОНЕЦ ИНТЕРВАЛА позволяет "сдвинуть"
регистр А7 на следующий интервал и работа устройства повторяется.
1.4.5. Органы управления прибором см.рис.З
2. Меры безопасности
В приборе имеются конденсаторы, сохраняющие заряд даже после выключения
напряжения.
Поэтому соблюдать осторожность при включенном приборе. После выключения прибора
перед работами выждать 3-4 мин.
3. Выполнение работы.
3.1 Собрать схему по рис.4.

А1- Формирователь синхроимпульсов; А2 - Блок логических операций; A3 - Преобразователь в аналоговый сигнал; А4 - Счётчик периода; А5 - Ячейка согласования; А6 - Коммутатор СКОРОСТЬ-ИНТЕРВЛ; А7 - регистр -распределитель; А8 - Счётчик параметра (напряжения); А9 - Ячейка сравнения; А10 -Коммутатор ПАРАМЕТР -ИНТЕРВАЛ; All - Блок индикации и сигнализации.
Рис1. Программатор 15 ИПП-1 Упрощенная схема электрическая структурная






