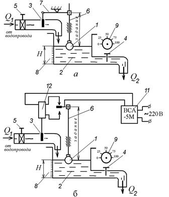
Автоматическая система статического регулирования рисунок 10.1 а (схема стенда рисунка 10.3) представляет собой систему прямого регулирования, состоящую из объекта управления 2 (бак для воды Б2) и регулирующего устройства, состоящего из поплавка 1 (П1), рычага 7 и регулирующего органа 3 (крана К1). Изменение количества вытекающей воды из бака осуществляется краном 4 (КР1), установленном на сливном трубопроводе. При работе системы вода сливается в бак (Б4).
Количество воды Q (возмущающее воздействие), вытекающей из бака, пропорционально величине открытого крана 4 (КР1). Величина проходного отверстия крана определяется по лимбу (0 %, 25 %, 50 %, 75 %, 100 %). Задание уровня воды осуществляется с помощью изменения длины рычага 6 поплавка.
Отсчет времени от одного установившегося состояния до другого производится с помощью секундомера.
Для снижения давления воды, поступающей в бак, служит редуктор 5 (ВН1).
Автоматическая система астатического регулирования (рисунок 10.1 б) представляет собой систему непрямого регулирования, состоящую из объекта регулирования 2 (Б3) (в лабораторной установке используется вторая половина бака, как объект регулирования) и регулирующего устройства, состоящего из поплавка 1 (П2) со штоком 6, регулирующего устройства 3 (контактная группа 7 (SF1.1, SF1.2) и электромагнитный клапан 12 (YA)). Питание системы осуществляется от сети переменного тока через выпрямитель ВСА-5М.
|
|
|

Рисунок 10.1 – Принципиальные схемы САР:
а) статическая САР; б) астатическая САР
Задание уровня воды в баке зависит от длины штока 6 поплавка 1. Зона нечувствительности системы определяется расстоянием между неподвижными контактами 7 (SF1.1, SF1.2). При увеличении расхода воды из бака Q поплавок 1, опускаясь вниз, замыкает нижний контакт 7 (включает реле КМ3, а контакт реле КМ3.1 включает электромагнитный клапан YA), который поднимет регулирующий орган 3 и откроет проходное сечение на подводящем трубопроводе для прохода воды Q, поступающей в бак. При увеличении уровня до заданного замыкается верхний контакт 7 (SF1.1, включается реле КМ2 и контактом КМ2.2 выключает реле КМ3, а следовательно, и электромагнитный клапан). Количество вытекающей воды бака осуществляется краном 4 (КР2) с лимбом (0, 25 %, 50 %, 75 %, 100 %) определяющим проходное отверстие крана. Уровень воды в баке определяется по линейке 8.






