Предназначены для преобразования непрерывного изменения входной неэлектрической величины в изменение выходной эл. величины.
Основной характеристикой датчика является чувствительность
, где Δу,Δх – приращения выходной и входной величин.
Контактные датчики
Резистивные датчики. У них подвижный скользящий контакт переменного резистора связан с элементом, перемещение которого контролируется.
Возможные схемы включения датчиков приведены на рис.49

а) б) в) г)
Рисунок 49. Схемы включения резистивных датчиков.
Схема «а» - наиболее простая реостатная схема.
Схема «б» - широко применяется потенциометрическая схема.
Если входное сопротивление измерительной схемы велико, то выходное напряжение Uвых зависит от х и не зависит от R0

Чувствительность датчика с линейным перемещением подвижного контакта

Для повышения чувствительности желательно увеличивать напряжение питания U0. Однако при этом растет мощность, рассеиваемая датчиком.
Максимальная чувствительность
,
где Pmax – наибольшая допустимая мощность резистора R0.
|
|
|
Схема «в». При перемещении подвижного контакта вниз или вверх от начального среднего положения выходное напряжение меняет полярность.
Схема «г». При перемещении левого подвижного контакта вниз правый с помощью механической передачи движется вверх. При этом чувствительность возрастает в 2 раза.
Чувствительность резистивных датчиков 3-5 В/мм.
Релейные датчики. Напряжение на контактах и ток через них не должен превышать значений необходимых для поддерживания дуги.
Мощность, коммутируемая контактами, не должна превышать 100-150 мВт.
Минимальная погрешность при срабатывании датчика находится в пределах 1-2 мкм.
Бесконтактные датчики.
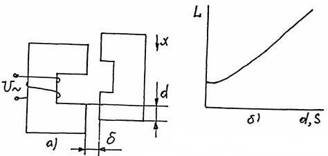
Индуктивные датчики. Простейшие индуктивные датчики (рис.50,51).

Рисунок 50. Индуктивный датчик с изменяющимся зазором.

Рисунок 51. Индуктивный датчик с изменяющейся площадью зазора.
Допущения: пренебрегаем магнитными сопротивлениями стали, потоками рассеяния и выпучивания.
Индуктивность обмотки
.
Ток в цепи обмотки
.
Индуктивность обмотки и протекающий по ней ток могут изменяться за счет изменения зазора δ или его площади S.
Рис.50 – датчик с изменяемым зазором δ, а на рис.51 – с изменяемой площадью S.
Зависимость индуктивности и тока от зазора дана рис.50, б, а от площади или координаты d – на рис.51, б.
Чувствительность индуктивного датчика при изменении зазора
; при изменении площади SS=ΔL/ΔS=L0/S0,
где L0 – начальное значение индуктивности датчика при δ= δ0; S=S0;
δ0,S0 – длина зазора и его площадь в начале хода.
Таким образом, чувствительность Sδ является нелинейной функцией Δδ.
|
|
|
На якорь, рассмотренных датчиков действует сила, создается механическую нагрузку на элемент, перемещение которого контролируется:
.
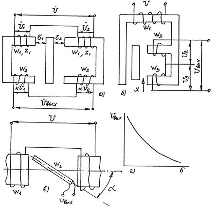
Для устранения этого недостатка применяется дифференциальные датчики (рис.53). Такой датчик содержит совершенно одинаковые и симметрично расположенные эл. магнитные системы. Ток в нагрузке Iн=I1-I2.

Рисунок 53.Дифференциальный индуктивный датчик.
При увеличении δ1 ток I1 в обмотке W1 увеличивается, а ток I2 в обмотке W2 уменьшается, так как зазор δ2= δ- δ1, тоже уменьшается.
Зависимость тока в нагрузке от зазора показана на рис. 53, б. Возрастает крутизна выходной характеристики по сравнению с рис.50, б, и она становиться более линейной.
Трансформаторные датчики. В датчике (рис.52) при изменении зазора δ полное сопротивление первичной обмотке
. Также меняется и происходит перераспределение U1 и U2.

Рисунок 52. Трансформаторный датчик с одним магнитопроводом с изменяющимся зазором.
Выходное напряжение можно найти из уравнений U=U1+U2;
.
Зависимость Uвых=f(δ) представлена на рис.52, б.

Рисунок 54. Трансформаторные датчики: а) дифференциальный; б) с изменяемой площадью зазора; в) с поворотной рамкой.
В более совершенном дифференциальном трансформаторном датчике (рис.54, а) выходное напряжение Uвых можно найти приближенно с помощью уравнений U=U1+U2;

.
Таким образом, выходное напряжение прямо пропорционально разности зазоров δ2 - δ1.
При угловых перемещениях контролируемого элемента используются датчики с поворотной рамкой (рис.54, в). Выходное напряжение в таком датчике
,
где Wp – число витков рамки;
В – максимальное значение индукции в зазоре;
Sp – площадь рамки;
α – угол поворота.