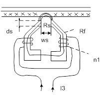
ГС – головка стирания;
ГЗ – головка записи;
ГВ – головка воспроизведения;
УЗ – устройство записи;
УВ – устройство воспроизведения.
1.1. Основные понятия магнетизма

– намагниченность материала;
– магнитная индукция;
– напряженность магнитного поля.
Магнитопровод

– остаточная намагниченность;
– коэрцетивная сила;
, где
– внутренняя поляризация материала (эквивалент сопротивления намагничивания);
– способность материала концентрировать магнитное поле в сердечнике (чем больше
, тем меньше витков для трансформатора), вычисляется по наклону касательной к кривой начального намагничивания.

Рабочая точка выбирается в середине характеристики, т.к. имеет максимальный наклон и обеспечивается необходимый разброс без ухудшения параметров и выхода за пределы рабочей зоны, следовательно более мощный сигнал можно записать.
Что касается насыщения:

Явление магнетизма основано на существовании магнитных моментов в атомах:
,
,
,
– намагничивание этих материалов зависит от спина
, а в редкоземельных элементах – от вращения
вокруг ядра.
|
|
|
Под действием сил “обменного” взаимодействия, магнитные моменты соседних атомов устанавливаются параллельно (встречно или согласно). В кристаллической структуре множество атомов объединяются в домен (область Вейса). В домене намагниченность атомов одинакова.
В порошковых материалах домены размером с крупицу. В сплошном металле домены ориентированы хаотически, каждый намагничен до насыщения, намагниченность в целом – нулевая.
На границах доменов – сложные электронные структуры (стенки Блоха).
Намагниченность – увеличение объема одних доменов за счет других в результате сдвига стенок, либо поворота намагниченности отдельных доменов.
Слабые магнитные поля намагниченность не вызывают.
При слабом магнитном поле расширяются домены с направлением намагниченности под действием поля и результирующая намагниченность:
.
При снятии внешнего поля “стенки Блоха” возвращаются обратно = нет остаточной намагниченности, процесс намагниченности – обратимый.
Более сильные магнитные поля вызывают скачкообразное изменение направления намагниченности (скачки Баркгаузена), что объясняет наличие структурного шума магнитной ленты.
После снятия магнитного поля большая часть доменов остается в новом положении (явление остаточной намагниченности).
В зависимости от их количества различают материалы:
– магнитотвердые;
– магнитомягкие.
При больших магнитных полях почти все домены уже ориентированы по полю – насыщение материала. После снятия такого поля возникает остаточная намагниченность насыщения.
|
|
|
Для качественной записи аудиосигналов необходимо использовать наиболее линейный участок кривой намагничивания (2 участок – середина). Для этого используется внешнее подмагничивающее поле тремя способами:
1 – внешним магнитом;
2 – постоянным током через обмотку записи тока;
3 – переменным магнитным полем от ГСП (генератора тока стирания-подмагничивания).
Недостаток: первые два способа вызывают появление остаточной намагниченности (лишние постоянные составляющие), т. е. лента намагничивается дополнительно, вызывая появление шума.
Стирание магнитной ленты также может осуществляться этими тремя способами. И также первые 2 способа вызывают лишний шум.
На ток ГСП
накладывается ток записи и происходит запись аудио сигнала.
Если ток
будет отсутствовать, то запись слабых сигналов не будет происходить.
Все частоты сигнала являются взаимоподмагничивающими для других.
Для индуктивностей с сердечником насыщение бывает двух видов: 1. Индукция доходит до максимального значения (до насыщения); 2. Внешнее магнитное поле перестает меняться – т. е. не меняется и магнитное поле в сердечнике.

– коэрцитивная сила:
– для магнитотвердых материалов;
– для носителя магнитной записи.
Для магнитных головок применяются магнитомягкие материалы с очень малой коэрцитивной силой.
| Материал | | | | | ||
| 1,6 | 0,14 | ||||
| 1,4 | 0,17 | магнитотвердые | |||
| кристаллические пленки | |||||
| ||||||
| 20т | 110т | 0,7 | пермаллой | магнитомягкие | |
| 10т | 90т | 0,02 | 1,2 | ||
| 2т | 4т | 0,2 | 0,4 | феррит | |
| Сендаст | 3т | 10т | 0,9 |
после обработки уменьшается во много раз (из-за разного рода механических воздействий).
У аморфного железа (как стекло) нет кристаллической решетки, но при нагреве и механических ударах начинается кристаллообразование.
Кристаллические пленки применяются в винчестерах, т.к. имеют хорошие магнитные свойства.
Для магнитных лент применяется: модифицированная гамма-окись железа
(МЭК-1), окись хрома
(МЭК-2) и металлопорошковое железо (МЭК-4).
Считается, что метало-порошковые ленты обеспечивают лучшее качество звучания. Они допускают запись большей величины сигнала (особенно ВЧ). У них большая перегрузочная способность, но высокая стоимость, повышенный уровень шумов и большая шероховатость поверхности (требует особо прочных головок).
Лента хромовая (МЭК-2) бывает двух видов:
– на основе хрома;
– на основе окиси железа.
При воспроизведении
у них одинаковы, при записи должны быть разные:
НЧ: 50 Гц – 3180 мкc;
ВЧ:
– 120 мкс
– 70 мкс.
Ленты МЭК – 2 обеспечивают лучший уровень ВЧ.
Поэтому необходимы переключатели “типа ленты” (в режиме записи).
Катушечные магнитофоны сейчас встречаются как студийные с широкой лентой. Скорость ленты у них высокая (чем выше скорость ленты, тем выше качество звучания). Недостаток: большие катушки трудно хранить. [DVD, Audio, SCI-CD].
ВЧ-сигнал проникает в магнитную ленту на меньшую глубину, чем НЧ-сигнал и поэтому записывается с меньшим уровнем.
Магнитный слой не должен быть слишком тонким, иначе при записи магнитное поле может выходить за его пределы. При этом НЧ – сигналы записываются с хрипами.
На вид это можно заметить, если лента полупрозрачная.
При механическом воздействии на ленту происходит размагничивание записи. Уровень сигнала (особенно ВЧ) падает (т. к. занимает мало доменов на ВЧ).
При многократном воспроизведении также происходит “полировка” магнитной ленты и уменьшение ВЧ-сигнала. Внешнее магнитное поле также вызывает размагничивание магнитной ленты.
Материал порошка для лент должен быть строго одинакового размера и желательно игольчатой формы, иначе возникает избыточный структурный шум.
При долгой эксплуатации магнитная лента ухудшает свои свойства. Основа может вытягиваться в длину или скривляться (сабельность), в крайнем случае, лента может рваться.
|
|
|
Рабочий слой со временем может выкрашиваться, налипая на все узлы ЛПМ, и особенно на магнитной головке.
При проигрывании могут возникать “контактные потери”, из-за переменного зазора между лентой и головкой.
1.2. Магнитные головки
– ГУ – головки универсальные
– ГЗ – головки записи (встречается очень редко в катушечных магнитофонах)
– ГВ – головки воспроизведения
– ГС – головки стирания
Стирающие головки: создают сильное магнитное поле, доводящее ленту до насыщения.
Возможно стирание постоянным магнитом, либо постоянным током через обмотку.
При этом возникает повышенный уровень шумов из-за односторонней намагниченности.
Особенности:
1. Рабочий магнитный зазор большой
100 мкм, при этом обеспечиваются многократное перемагничивание ленты.
На краю зазора присутствует переменное и убывающее по величине магнитное поле, которое и убирает остаточную намагниченность поля;
2. Дополнительный зазор головки уменьшает индуктивность головки и линеаризует магнитные характеристики;
3. Материал магнитопровода – феррит (из-за цены);
4. Ток стирания должен быть большим до 100 мА, т. к. создается достаточно мощное поле;
5. Если мощность ГСП малая, то может происходить модуляция тока стирания звуковым сигналом и возможна паразитная запись на магнитную ленту через головку стирания.
Головка записи:

– ширина набора магнитопровода;
– магнитное сопротивление сердечника;
– магнитное сопротивление зазора;
– количество витков;
– ток записи;
– ток подмагничивания.
и их отношение характеризует эффективность зазора для записи.
– ширина зазора ограничивает верхнюю частоту записи, но она не может быть слишком маленькой, иначе не будет записи НЧ.
– для Г3 зазор должен быть больше, чем для ГВ;
– при длительном использовании верхняя часть головки стирается, т. е. магнитопровод уменьшается по величине, поэтому глубина зазора должна быть достаточной с учетом “истирания”, хотя эффективность зазора при этом падает;
|
|
|
– если глубина зазора маленькая, то также можно наступить насыщение сердечника по краям (где он уменьшается);
– Ток подмагничивания выводит магнитную ленту на середину рабочего участка кривой начального намагничивания, а
накладывается на него (модулирует). Качество записи улучшается.
В параметрах головок даны значения рабочего
и
. Уменьшение
ухудшает отношение
, а увеличение вызывает повышенное искажение.
Ток подмагничивания (
) для каждой частоты должен быть разный, поэтому при настройке выбирают какое-то среднее оптимальное значение (обычно выравнивают уровни записи на 1кГц и (10
15)кГц).
Чем ниже частота, тем необходимее делать больше
.
Хотя максимум ЭДС воспроизведения отличается оптимального тока подмагничивания, измерить его проще и поэтому ориентируются на него.
Головки воспроизведения (ГВ):
Рисунок тот же и действует закон электромагнитной индукции.

На 1 участке начинается отклонение АЧХ от прямой из-за слойных потерь.
Слойные потери стараются устранить коррекцией АЧХ усилителя – записи.
На 2 участке начинают существенно сказываться ограничения на материал ленты.
Для компенсации этих потерь в усилитель воспроизведения вводят
(120 мкс, 70 мкс).
На участке 3 начинают сказываться потери в магнитной головке – часто устраняют введением колебательного контура на входе усилителя – воспроизведения.
Минус:
определяется
и
, но индуктивность оказывается переменной, т. е. с течением времени головка воспроизведения истирается, индуктивность ее уменьшается и
отходит от установленного значения.
Количество витков в ГВ нельзя сильно увеличивать (для увеличения ЭДС), так как ограничивает размеры головки, и начинают сказываться межобмоточные емкости.
Применение различных материалов для магнитопровода требует изменения в электрической части тракта магнитофона (особенно при записи). Иначе, применение качественной и дорогой головки может ухудшить качество магнитофона.
1.3. Причины частотных искажений магнитной записи
1. Распространение магнитного поля Г3 за пределы зазора, приводящее к частичному стиранию получаемой фонограммы (самостирание);
2. Саморазмагничивание фонограммы, обусловленное конечной протяженности намагниченных участков фонограммы (магнит с разомкнутыми полюсами) – уменьшает крутизну АЧХ до 17
;
3. Конечная ширина рабочего зазора ГВ и возникающие при этом щелевые искажения – на ВЧ длина волн становится соизмеримой с рабочим зазором.
ВЧ сигнал, меняясь несколько раз при прохождении ленты мимо зазора создает средний поток равный 0, и ЭДС не наводится.
Если сильно уменьшить зазор, то его эффективность резко падает, т.к. НЧ сигнал перестает усиливаться.
4. Не параллельность зазоров ГЗ и ГВ (относительный перекос зазоров – особенно проявляется на ВЧ, т.е. возникают ВЧ-потери для чужих кассет);
5. Явление неконтакта – нарушение контакта между лентой и сердечником головки (грязь, головка “съелась” и т. д.);
6. Уменьшение намагничивания глубинных слоев ленты, удаленных от сердечника ГЗ (слойные потери).
1.4. Коррекция АЧХ магнитной записи

Для уменьшения уровня помех запись необходимо проводить с постоянным током записи (
). Так как энергия музыкального сигнала на НЧ и ВЧ уменьшается, то желательно поднимать
по краям частотного диапазона на НЧ и ВЧ. В профессиональных магнитофонах на НЧ подъем 2
3 дБ, в бытовых магнитофонах подъем отсутствует. На ВЧ АЧХ поднимается на 12
14 дБ. В зависимости от типа ленты величина подъема и частота могут меняться (от Г3 тоже). В высококачественных магнитофонах эта процедура автоматизирована.
желательно поднимать на ВЧ для уменьшения влияния слойных потерь.
АЧХ усилителя воспроизведения на ВЧ имеет подъем для уменьшения ВЧ – потерь. На НЧ 8 битовых магнитофонах усиление не растет, т. к. полезный сигнал слабый по величине, а помехи имеют большую амплитуду – при этом уменьшается уровень шума. На частотах ниже 20 Гц АЧХ дополнительно падает (с той же целью) В профессиональных магнитофонах
отсутствует (т.к. сигнал качественный)
1.5. Нелинейные искажения при записи.
1. Нелинейная зависимость остаточной намагниченности от напряженности намагничивающего поля;
2. Неправильный выбор ВЧ – подмагничивания;
3. Насыщение сердечника Г3 при слишком большом токе записи;
4. Периодические изменения скорости движения скорости движения носителя записи или фонограммы – детонация.
1) Т. е. есть кривая начального намагничивания, которая нелинейная и дает нам нелинейные искажения. Теоретически невозможно сделать
; Основная причина п. 1. от 0,2
1-2%;
2) См. головка записи (предыдущая лекция), т.е. 
искажения
;
3) См. головка записи (рисунок из предыдущей лекции);
4) Детонация бывает первого и второго рода.
Детонация первого рода – неточность выполнения вращающихся деталей ЛПМ – эксцентриситет; либо их износ со временем.
“Плавление” звука - частота низкая (3-15Гц).
Детонация второго рода –
Гц вызывается дрожанием свободно-висящих участков ленты. На слух воспринимаются как хрипы, изменение тембра, “шероховатость” звука
1.6. Помехи
ЛПМ может вносить помехи от накопления статического электрического на вращающихся узлах. Проявляется в виде периодических щелчков
Помехи бывают
– аддитивные;
– модуляционные.
Аддитивные помехи – существуют не зависимо от наличия и величины сигнала (шум в канале связи).
Модуляционный шум – проявляется в виде модуляции полезного сигнала (детонация относится к модуляционному шуму)
Источники модуляционного шума:
1. Неоднородность частиц магнитного порошка;
2. Неравномерность их распределения в рабочем слое ленты (структурный шум);
3. Флуктуация конструктивных параметров системы магнитной записи, паразитная АМ-модуляция воспроизводимого сигнала (т. е. и то и другое – “детонация”);
4. Непостоянство толщины рабочего слоя по длине ленты;
5. Изменение во времени величины “неконтакта”;
6. Флуктуация перекосов ленты.
Структурный шум самый существенный – 55
65 дБ.
При видеозаписи применяется система шумоподавления, отключающая запись при очень малом сигнале – структурный шум при этом также убирается. Отношение
для аудиосигнала становится 80 дБ, но при этом возникают относительно большие искажения сигнала.
В целом уровень модуляционного шума уменьшается при увеличении площади участка ленты, контактирующего с зазором головки.
Источники аддитивных помех:
1. Помехи из-за влияния полей соседних дорожек записи на ГВ и из-за взаимных связей обмоток в головке;

2. Источник внешней помехи из-за влияния полей рассеяния электродвигателя и трансформатора; для борьбы с ними применяют экранирование и правильный расчет и выбор электродвигателей и трансформаторов (двигатели коллекторного “
” тока меньше шумят и т. д.);
3. Собственные помехи усилителя записи и усилителя воспроизведения;
4. Копирэффект – при длительном хранении ленты магнитное поле сигнала вызывает намагничивание соседних слоев ленты в рулоне.
“После ЭХО” - менее опасно, “Пре ЭХО”.
Меры борьбы: периодическая перемотка ленты при хранении; (происходит размагничивания слабых сигналов);

5. “Выпадение” – короткое уменьшение сигнала при нарушении контакта ленты с головкой или вследствие дефектов ленты.
1.7. Усилители воспроизведения
УВ должны обеспечить строгое соответствие АЧХ заданной при очень малом уровне шумов, большом выходном сигнале
и малых искажениях.
Целиком выполнить эти требования сложно и дорого, поэтому иногда делают УВ из нескольких узлов, которые обеспечивают поочередное выполнение всех этих требований.

мкс (50 Гц)
мкс (МЭК 1)
мкс (МЭК 3, 4)
Усилители на МС малый уровень шума обеспечить не могут (
– тоже).
УВ на МС применяются в аппаратуре плохого и среднего качества.
В качественной аппаратуре сигнал предварительно усиливается каскадами на малошумящих транзисторах, далее используются МС для обеспечения нужной АЧХ (иногда АЧХ обеспечивается пассивными цепями коррекции).
Так как пассивные цепи коррекции дают большое ослабление сигнала, то потом его приходится повышать дополнительными усилителями при этом ухудшается отношение
.
Инвертирующие усилители имеют больший уровень шума и поэтому меньше применяются (т. е. имеется шумовой резистор 
протекает шумовой ток).
Применение электрических конденсаторов в цепи прохождения сигнала не рекомендуется, керамические конденсаторы высокой емкости тоже.
ГВ лучше всего подсоединять ко входу УВ непосредственно – требует двуполярного питания или особой схемотехники, при которой использовать ГВ как ГЗ не удается.
Применение электромеханических реле и переключателей, и электронных ключей для коммутации головок не рекомендуется.
{Керамические конденсаторы имеют малые размеры и используют в качестве разделительных. В магнитофоне при воспроизведении возникают щелчки из-за керамического конденсатора, вследствие пьезоэффекта и деформации кристалла при приложении напряжения, при котором возникают скачки напряжения}
Схемы: К157УЛ1

МС - двухканальная с нормированием уровня шума с однополосным питанием. Оптимизирована для работы с низкоомными источниками сигнала (у нас ГВ).







Резистор на входе ОУ на землю не нужен (имеется внутри).
Конденсатор
аналогичен конденсатору
в схеме с ОЭ.
Коэффициент усиления не может быть маленьким из-за возможного самовозбуждения.
В большинстве магнитофонов основные элементы включаются также, но находятся в составе большой микросхемы.
и
определяются цепочкой
.
Конденсатор
обеспечивает дополнительный подъем АЧХ на ВЧ.
Иногда ставят два транзистора (лучше, но дороже).
Питание – двуполярное.

Два каскада усиления (с ОЭ) охвачены общей ОС, формирующей АЧХ (
,
или
и
– цепи ОС).
относительно малый, поэтому
большим делать нельзя. Данный усилитель применим в качестве предварительного усилителя с малым
(100
150 мВ).
– формирует дополнительный подъем АЧХ на ВЧ;
– тоже самое;
– заменяет делитель в цепи базы;
,
– фильтр по питанию.
Применение в качестве фильтра трехвыводной ИМС требует особых мер для подавления ее шумов.
,
– соединены параллельно для уменьшения уровня шума (уровень шума меньше
раз – где
– количество параллельных транзисторов).
Ток входного каскада (каждого
) нужно устанавливать исходя из минимума шумов (30
60 мкА).
Методы понижения шумов усилителя – воспроизведения.
Суть шумового сопротивления:
Если
, то
протекая по
, вызывает падение напряжения в нем, т.е. вызывает дополнительный шум 
.
нужно делать малым (при
уровень шума тоже повышается).
Магнитная головка относится к низкоомным источникам сигнала (методы понижения шумов также применимы):

Для любого фактора, влияющего на уровень шума, существует область оптимальных значений. При выходе из этой области шумы увеличиваются, т. е. для нашего случая: при повышении
, и наоборот; уровень шума меняется от частоты.
В целом уровень шума уменьшается при повышении частоты (в звуковом диапазоне частот) – в зависимости от фликкер-шума (обратно пропорционален частоте), ЭДС шума (
) транзистора в основном вызывается тепловым шумом объемного сопротивления базы
и дробовым шумом
, создающего шум на
;
– омическое сопротивление базового слоя;
– дифференциальное сопротивление; шум может уменьшиться, уменьшая
и
.
Также добавляются фликкер – шумы от прохождения
через 
для уменьшения шумов
нужно уменьшить (подбором транзистора).
может быть до 4 Ом и располагаться в пределах 50 Ом – 300 Ом – 1 кОм.
При увеличении
уровень шума уменьшается.
Зависимость уровня шума от множества факторов, влияющего на него, сложное и добиться минимального уровня очень дорого. При соблюдении определенных правил уровень шума становится малым и слабо–зависящим от изменения параметров системы.
Можно заменить шумовую модель на основе
и
моделью с шумовым сопротивлением 
– при этом применят термин шумовая температура (чем выше уровень шума тем выше шумовая температура).

Схемными решениями каскадов можно изменить коэффициент шума (
).
При использовании каскадов с динамической нагрузкой (источниками тока), появляется повышенный шум на активных сопротивлениях нагрузки.
Для понижения
нужно увеличить глубину ОС (уменьшить коэффициент усиления).
Наилучший
если источник тока на ПТ, а усилитель
– на БТ (наихудший случай наоборот – применяется в операционных усилителях), т. е. в ОУ ПТ ставят на вход и сопротивление входное повышается – нормально, но далее нагружен на БТ – очень плохо.
Параллельно соединенные каскады усиления (VT) уменьшают
и позволяют работать при меньших
:

Но соединяют до четырех транзисторов параллельно (если больше – слишком много).
Если
слишком малое, то можно применить согласующий трансфоматор (для микрофонов).
Инвертирующие усилители, из-за наличия
, увеличивают уровень шума.
Дифференциальные каскады в дифференциальном включении для источника шумов транзисторы включены последовательно, т.е. возрастает уровень шума. Это особенно сказывается при не симметрии каскадов.
Иногда дифференциальный каскад применяют с одним заземленным входом – уровень шума снижается (для некоторых микросхем).
Также необходимо применение высококачественных компонентов во всех цепях (лучше с нормированным коэффициентом шума).
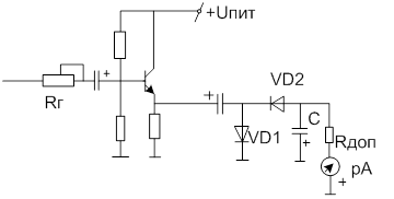
1.8. Усилитель записи

УЗ формирует нужную АЧХ.
Формирователь
должен обеспечивать постоянный
, не зависящий от частоты.

Корректор формирует необходимый подъем АЧХ на ВЧ;
– регулятор уровня записи; чем выше
второй полусхемы, тем лучше.
На
(второй полусхемы) реализован генератор стабильного тока – динамическая нагрузка для
.
– стандартный “фильтр-пробка” (не пропускает ВЧ);
– последовательный контур настроенный на частоту ГСП;
– позволяет измерить токи записи/подмагничивания;
– регулировка
.
Усилитель записи целиком на микросхеме обладает плохими характеристиками на ВЧ:
1)
не позволяет в полной мере ОС подавлять воздействие ВЧ сигнала от ГСП;
2)
на ВЧ не позволяет реализовать дополнительный подъем АЧХ.
на ВЧ также ослабляется.
Многие современные головки без заднего зазора и качество записи резко ухудшается.
От ГСП идет очень большой сигнал и Г3 может сгореть, поэтому ставятся переключатели (обычно реле).
Человеческая речь имеет пик фактор порядка 12 дБ и для более качественной записи нужно опускать средние частоты.
1.9. Генераторы Тока Стирания – Подмагничивания.
ГСП должен обеспечить:
1) Стирание магнитной ленты;
2) ВЧ подмагничивание головки записи.
Требования к этим процессам разные и применение единого ГСП является “компромиссом”, т. к. не позволяет в полной мере обеспечить оба процесса.
При применении отдельных генераторов, между ними неизбежно возникают биения с последующей записью на ленту:
Требования:
1) Для стирания необходима высокая мощность:
;
2) Для подмагничивания необходимо строго симметричная форма выходного сигнала;
3) Диапазон частот подбирается 50
100 кГц, 50 kHz для низкокачественных носимых аппаратов. Частоты ГСП 40 кГц и ниже – вызывают биения с звуковым ВЧ-сигналом и поэтому не применяются. Больше 100 кГц частота не выбирается так как далее начинается длинноволновый диапазон и возможны помехи в эфире;
4) Для ГСП желательно отдельное хорошо-отфильтрованное питание.
от УЗ слишком большим быть не должен, иначе он может модулировать
ГСП в целом, в том числе и
, т. е. возможна искаженная запись через головку стирания (поэтому
должно быть хорошим).
5) Стабильность по частоте не обязательна {3
5% за несколько часов};
6) Асимметрия
и
увеличивает уровень шума (1% на 4 дБ);
Сигнал не обязательно должен быть синусоидальным. Не должно быть постоянной составляющей;
7)

Если
и
строго равны, то сигнал может быть даже не симметричным по форме;
8)
должно быть выше амплитуды так как нагрузка индуктивная (головка записи является индуктивной).
9) Конкретные значения
и
устанавливаются из документации к магнитным головкам.
В высококачественных магнитофонах применяют генераторы синусоиды с мостом Вина и цепью стабилизации
– на ОУ с умощненным выходным каскадом.
Существуют также и схемы цифровых ГСП – простых в изготовлении и наладке, но излучают ВЧ-помехи.
В плохих магнитофонах используют подмагничивание постоянным магнитом или постоянным током – вызывают повышенный уровень шума.

и индуктивность ГС создают колебательный контур и задают рабочую частоту генератора.
и
обеспечивают стабилизацию амплитуды;
– обеспечивает начальный запуск генератора;
– дополнительный фильтр ОС;
– регулируют ток намагничивания.
Цифровой ГСП:

Импульсные сигналы могут вызвать помехи – надо экранировать.
1.10. АРУЗ – автоматическая регулировка уровня записи
Для записи сигналов с большим динамическим диапазоном. Сигнал при этом компрессируется (большой ослабляется, малый усиливается).
Плюс в том, что происходит упрощение в эксплуатации и конструкции.
Требования:
1) Точность поддержания выходного уровня сигнала не менее 1,5
5 дБ при изменении входного сигнала на 25
40 дБ;
2) Вносимые нелинейные частотные искажения должны быть минимальны;
3) Малый уровень собственных помех в том числе при переходных процессах при срабатывании АРУ;
4) Временная и температурная стабильность;
Для качественной записи музыки АРУЗ не годится. АРУЗ применяются в устройствах низкого качества (ручка регулировки уровня записи может даже отсутствовать). Если есть регулятор уровня, то при его включении АРУЗ отключается!

– “усилитель”;
– выпрямитель;
– ФНЧ;
– УПТ;
.
Обычно
мс,
с (для речи);
с (для музыки).
уменьшает искажения динамического диапазона и шумы в паузах.
1.11. Индикаторы уровня
Применяются: в усилителях мощности; в магнитофонах;
В УМ необходим для контроля максимального уровня сигнала, а также для декоративных целей.
В магнитофонах цель – создать оптимальный уровень намагниченности ленты: при превышении возможно перемагничивание ленты (насыщение); при уменьшении – ухудшается отношение
.
В магнитофонах индикаторы уровня калибруются на 0 дБ так, что реальный сигнал при этом меньше. При стандартном ПИК – факторе для музыки 10, на максимумах сигнала индикатор показывает максимальный уровень +6 дБ – искажения еще малые;
Время интеграции:
мс – пиковый;
мс – квазипиковый;
мс – промежуточный уровень;
мс – средний уровень.
с.
Пиковые индикаторы применяются в функциональной аппаратуре, т. к. позволяют отслеживать наличие в сигнале кратковременных импульсов, могущих вызвать перегрузку ленты, даже если они не слышны человеческим ухом.
Индикаторы среднего уровня вносят большие погрешности, так как не показывают короткие импульсы сигналов, заметные на слух. Все стрелочные индикаторы – среднего уровня (определяются конструкцией).
В качественной аппаратуре желательно применять индикаторы промежуточного уровня, а еще лучше в комбинации с индикаторами квазипикового уровня.
Часто индикаторы квазипикового уровня (ИКУ) показывают только превышение максимального уровня сигнала (1, 3, 6 дБ). Опасные уровни индицируются красным цветом, нормальные – зеленым или желтым.
Выпрямители: однополупериодные; двухполупериодные; пассивные; активные.
Пассивные выпрямители – не показывают слабые уровни сигнала (до 0,5 В)
Однополупериодные выпрямители:

Выходные устройства ИУ
К ИУ предъявляются требования: эстетические; различности показаний; точности показаний.
ИУ на светодиодах применяются только как индикаторы пикового и квазипикового уровня (малые размеры и трудность реализации линейной шкалы).
ЖКИ – индикаторы мало применяются (в основном в автомагнитолах) из-за недостаточной яркости. Кроме того разные цвета трудно реализовать. Они не устойчивы к механическим воздействиям, время переключения относительно большое, особенно, на холоде.
1.12. Вакуумные люминесцентные индикаторы
Плюсы:
1) Повышенная яркость и относительно большие размеры;
2) В них также реализованы дополнительные сведения о режимах работы;
3) Для их управления разработаны специализированные микросхемы.
Минусы: хрупкость и большое количество напряжений питания (накал и
В)
В них легко реализовать совмещенный режим индикаторов (среднего и квазипикового уровней).
В устройствах высокого качества могут применяться индикаторы уровня на ЭЛТ (электронно лучевых трубках) позволяющих показывать любую информацию.
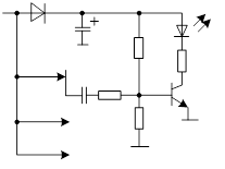
Простейшие уровни схем индикаторов уровня:
–
схема с эмиттерным повторителем;
– применен пассивный однополупериодный выпрямитель;
– применен ФНЧ;
– на входе
– регулятор уровня;
– характеристика индикатора слабо логарифмическая – это недостаток схемы.
Гораздо лучше применять активные двух полупериодные выпрямители – не теряются слабые уровни сигнала и не теряется информация обоих полярностей сигнала.
Была разработана микросхема К157DA1 – активный двух полупериодный двух канальный выпрямитель.
–
диапазон линейного преобразования (т. е. выпрямления) равен 50дБ;
–
до 100 кГц;
–
В;
– может работать с однополярным питанием.
Минус: шкала индикатора – линейная.
К1003ПП1, ПП2 – микросхемы для управления линейки светодиодов;
Example: дискретный индикатор:

В качестве компараторов можно использовать разные элементы:
,
, ОУ, логические инверторы.
Сейчас в акустические системы встраивают индикаторы уровня. Они показывают величину ↑сигналов, могущих повредить динамик, так как отсутствует внешнее питание, то энергия берется от самого сигнала – точность невысокая.
