Гідравлічні регулятори. Регулятори прямої дії. Циліндричний регулятор непрямої дії. Регулятори мембранного типу. Регулятори секторного типу. Гідропневматичний регулятор. Регулятори витрати.
ЛЕКЦІЯ №7
ЗАКЛЮЧЕННЯ
Таким чином ми ознайомились з системою раціонального природокористування в Україні.
Лекцію розробив:
Д.т.н., доцент М.І.Адаменко
ТЕМА: „ГІДРАВЛІЧНІ РЕГУЛЯТОРИ ТА ЗАКОНИ РЕГУЛЮВАННЯ”
Гідравлічні регулятори
Як засоби автоматизації водорозподілу на зрошувальних і водорегулювання на осушувально-зрошувальних системах при витратах до 74 м3/с використовуються гідравлічні регулятори. Від регуляторів загальнопромислового призначення вони відрізняються тим, що переміщення регулюючого органа відбувається за рахунок енергії водного потоку.
За принципом роботи гідравлічні регулятори поділяються на регулятори прямої і непрямої дії. У регуляторах прямої дії енергія вимірювального пристрою (поплавка) безпосередньо або через систему важелів використовується для переміщення регулюючого органа. У регуляторах непрямої дії відхилення регульованої величини від заданого значення аналізує елемент порівняння і керує рухом води через спеціальну камеру. Зміна маси води в камері або тиску в ній впливає на положення регулюючого органа,
У даний час відомо багато конструкцій гідравлічних регуляторів, що відрізняються принципом роботи, законами регулювання, вимірювальними перетворювачами та ін.
Розглянемо найбільш типові регулятори, а також наведемо розрахунки основних параметрів і законів регулювання.
Регулятори прямої дії
В таких регуляторах регулюючі органи виконані у виді сектора, сегмента, дискового затвора, клапана, циліндра тощо. Принцип їхньої роботи оснований на зрівноважуванні моментів або сил, що діють на рухому систему поплавок — регулюючий орган.
Іноді до регуляторів прямої дії відносять гідравлічні затвори, для яких властиве самовирівнювання. Таким затвором є Г-подібний клапанний затвор (рис. 7.1). Якщо знехтувати тертям у підшипниках, то положення затвора визначається рівністю моментів сили гідродинамічного тиску води і маси клапана з балансиром.
Момент сили гідродинамічного тиску води
, /7.1/
де F г - рівнодіюча сила, зумовлена гідродинамічним тиском води на полотнище затвора; l - відстань від напрямку дії сили F г до осі обертання.

Рис. 7.1. Г-подібний клапанний притулений затвор.
Значення F г і l залежать від кута відкриття затвора α і рівня води у верхньому б'єфі Н в, тобто
.
Момент від маси затвора
залежить від сумарної маси затвора і положення його центра ваги, який також залежить від кута відкриття α. Тому 
Принцип дії затвора полягає у наступному. При підвищенні рівня води у верхньому б'єфі або збільшенні витрати збільшується сила гідродинамічного тиску F г і рух непідтопленого затвора буде описуватись рівнянням
, /7.2/
де J — момент інерції затвора відносно осі обертання.
Із рівняння /7.2/ слідує, що при збільшенні рівня води у верхньому б'єфі збільшується М1 і затвор починає повертатися з прискоренням. В міру відкриття М2 зростає, витрата збільшується, рівень води починає падати, зменшується М1, і відкриття затвора сповільнюється. За рахунок дії цих факторів досягається ефект самовирівнювання. Новий стан рівноваги настає при рівні у верхньому б'єфі трохи більшому початкового й іншому значенні кута відкриття α.
При зниженні рівня води М1 стає менше М2 і затвор починає прикриватися з уповільненням. Новий стан рівноваги настає при меншому значенні α і рівні у верхньому б'єфі трохи нижчому початкового значення. Необхідний рівень води у верхньому б'єфі встановлюють шляхом зміни маси балансира.
Г-подібні затвори призначені, в основному, для гірських водозабірних вузлів, тому що вони забезпечують зміну витрати в широких межах при незначному коливанні рівня води у верхньому б'єфі.

Рис. 7.2. Водовипуск із циліндричним регулятором прямої дії.
На трубчатих водовипусках при гідравлічних перепадах більших 0,7 м широко застосовують циліндричні регулятори рівня прямої дії (рис. 7.2). Такий регулятор з витратою до 10 м3/с складається з коліна з направляючим конфузором 10, запірного тонкостінного циліндра 6, що виконує роль регулюючого органа, коромисла 5 і поплавка 3. У нижній частині циліндра знаходиться діафрагма 7 з отвором в центрі, що виконує роль демпфера. Відбивач зонтикового типу 8, прикріплений за допомогою стійок до фланця конфузора, збільшує коефіцієнт витрати регулятора за рахунок зміни напрямку вихідного потоку. Гумовий ущільнювач 9 створює необхідну герметичність у закритому стані регулятора.
Зверху поплавок має привантажувальну камеру 4, яка по спеціальному трубопроводу наповняється водою, коли рівень верхнього б'єфа досягає аварійного значення
. При наповненні камери водою маса поплавка збільшується і регулятор відкривається, забезпечуючи аварійне скидання води. Після аварійного скиду води вода з камери 4 виливається через невеликий отвір і, коли вона витече, регулятор знову перейде в режим стабілізації рівня у нижньому б’єфі.
Поплавкова камера 2 зв'язана з нижнім б'єфом трубопроводом 11, а з верхнім - підвідною трубкою 12. На трубопроводі і на підвідній трубці встановлені вентилі, призначені для ручного керування. Необхідний рівень води в нижньому б'єфі задається шляхом зміни довжини гнучкої підвіски поплавка.
Циліндричні регулятори прямої дії досить прості за будовою і надійні в роботі. Однак вони не забезпечують високої точності регулювання. Щоб її підвищити до 0,1...0,15 м, використовують циліндричний регулятор непрямої дії.
Циліндричний регулятор непрямої дії
У регуляторі непрямої дії (рис. 7.3) поплавкова камера 2 відділена від нижнього б'єфа і з'єднана тонким трубопроводом 1 з верхнім б'єфом. Поплавкова камера піднята над рівнем нижнього б'єфа і має скидний патрубок 5, що перекривається клапаном 6. Клапан зв'язаний з поплавком 7, що вимірює рівень води. При відкритому регуляторі вода з поплавкової камери витікає в нижній б'єф через патрубок 5, діаметр якого більше діаметра підвідного трубопроводу 1.
В усталеному режимі приплив води в поплавкову камеру Qnp і витрата з неї Qст рівні. Рівень води в камері не змінюється і система поплавок-циліндр зрівноважена. При зниженні рівня води в нижньому б'єфі вимірювальний поплавок опускається, клапан піднімається, збільшується прохідний перетин. У результаті Qст стає більшим Qnp і рівень води в камері знижується. Зниження рівня зумовлює опускання поплавка-противаги і підйом запірного циліндра. Витрата води через регулятор збільшується і рівень у нижньому б'єфі підвищується. При підвищенні рівня води в нижньому б'єфі клапан опускається, поплавкова камера наповнюється водою і регулятор прикривається до тих пір, поки знову Qnp не стане рівним Qст.

Рис. 7.3. Схема водовипуску з циліндричним регулятором непрямої дії.
Похибка підтримки рівня води в нижньому б'єфі залежить від ходу клапана. Змінюючи довжину пліч важеля, що зв'язує поплавок із клапаном, можна забезпечити необхідну точність регулювання.
Швидкодія регулятора непрямої дії значно менша, ніж регулятора прямої, і залежить від швидкості наповнення поплавкової камери. Зі збільшенням перетину підвідної труби швидкодія зростає. Щоб забезпечити однакову швидкодію при закритті і відкритті регулятора, перетин підвідного трубопроводу повинен бути не менш ніж у два рази більшим перетину відвідного трубопроводу.
Регулятори мембранного типу
Циліндричні регулятори застосовують при висоті циліндра до 4 м. Якщо розрахункова висота циліндра більша, то використовують регулятори мембранного типу. Мембранні регулятори застосовують також і при низьких напорах: на водовипусках рисових зрошувальних систем і для регулювання підґрунтового зволоження.
Корпус мембранного регулятора (рис. 7.4) являє собою патрубок 1 із двома фланцями. Нижній фланець служить для приєднання до напірного трубопроводу. Верхній фланець приварений до чотирьох ребер, укріплених на патрубку, і до нього кріпиться гнучка мембрана 2 із прогумованої капронової тканини або іншого матеріалу. До мембрани за допомогою шайб 10 прикріплений клапан 9, виконаний з
технічної гуми.
По імпульсній трубці 8 вода надходить у надмембранну камеру 3. Витікання води з неї йде по відвідній трубці 4 і регулюється голкоподібними затвором 6. Поплавок 7, виконаний з листового пінополістиролу підвищеної щільності, жорстко зв'язаний зі штоком голкоподібного затвора. Для примусового закриття регулятора служить вентиль 5.
Принцип роботи регулятора полягає в тому, що при переміщенні поплавка змінюється прохідний перетин голкоподібного затвору. Це призводить до зміни тиску в надмембранній камері і відповідному переміщенні клапана, положення якого визначає витрату води через регулятор. Рівень води у нижньому б’єфі задається переміщенням поплавка.
Процес автоматичного регулювання рівня відбувається наступним чином. В усталеному режимі через підвідну трубку 4 в камеру 3 поступає стільки води, скільки і витікає з неї через відвідну трубку 4, і сили тиску зі сторони камери і підвідного патрубка рівні. При збільшенні витрати води з нижнього б’єфу рівень води в ньому знижується і поплавок опускається. З опусканням поплавка 7 опускається і голка затвора 6. Це призводить до збільшення площі прохідного перетину голкоподібного затвора, його гідравлічний опір зменшується і витікання води з надмембранної камери збільшується. В результаті тиск в ній зменшується і зменшується сила тиску на мембрану зі сторони надмембранної камери, а сила тиску на клапан зі сторони підвідного патрубка 1 залишається незмінною. Під дією різниці цих сил клапан почне переміщуватись вверх, збільшуючи витік води з підвідного патрубка. Рівень води в нижньому б’єфі може підвищуватись. Поплавок буде підніматись, голкоподібний затвор почне прикриватись, зменшуючи витік води з надмембранної камери. Тиск в ній буде збільшуватись, буде збільшуватись і сила тиску на мембрану.
Цей процес буде йти доти, доки сили тисків на клапан знизу і зверху не зрівняються. При цьому витрата води через регулятор дорівнюватиме витраті з нижнього б’єфу і настане знову усталений режим, але при більшій витраті регулятора і рівності притоку і витоку води з надмембранної камери. При зменшенні витрати з б’єфу відбуватиметься зворотний процес.
Регулятори секторного типу
Для регулювання рівня води у відкритих руслах найбільше широко застосовують регулятори секторного типу, регулюючим органом яких є герметичний сектор зі змінною масою.
Регулятор, запропонований Е.Е. Маковським (рис. 7.5), складається із секторного затвора 3, герметичної камери 1, яка знаходиться в середині затвора, поплавка 7, мембранного перетворювача 6, мембранного клапана 8 і гнучкої трубки 4. Мембранний перетворювач 6, з’єднувальна трубка 4 і мембранний клапан 8 представляють собою герметичну систему, заповнену водою під невеликим тиском. При переміщені поплавка 7 через важіль l1 переміщується мембрана перетворювача 6, об’єм води в ній змінюється, що під дією атмосферного тиску призводить до такої ж зміни об’єму води в камері мембранного клапана 8. При однакових за об’ємом камерах перетворювача і мембранного клапана переміщення клапана 8 буде пропорційним переміщенню поплавка 7. Отже, переміщення поплавка буде зумовлювати через вказану систему відповідну зміну прохідного перерізу отвору 9 і витікання води із камери. Сектор 3 з'єднується з верхнім б'єфом через отвір 2, а з нижнім – через отвір 9, що перекривається клапаном 8. Камера 1

Рис. 7.5. Схема системи автоматичного регулювання рівня води у нижньому б'єфі з регулятором секторного типу.
призначена для збільшення піднімальної сили, що діє на затвор. Задаючим пристроєм є поплавок 6, закріплений на штоці 5.
Процес стабілізації рівня води у нижньому б'єфі протікає у такий спосіб. Якщо рівень у нижньому б'єфі знижується, то поплавок 7 разом з мембраною перетворювача 6 опускається і мембрана клапана 8 піднімається вверх, збільшуючи прохідний перетин отвору 9. У результаті цього із сектора витікає води більше, ніж надходить. Сектор стає легшим і піднімається, збільшуючи приплив води в нижній б'єф. При збільшенні припливу рівень підвищується, наближаючись до заданого значення.
При підвищенні рівня в нижньому б'єфі поплавок переміщується вверх, витрата води із сектора через отвір 9 зменшується і затвор опускається. Процес продовжується доти, поки приплив і витікання води із затвора не стануть рівними.
Вихідними даними для статичного розрахунку регулятора є розрахункова витрата Qp, максимальний Нв.макс і мінімальний Нв.мін рівні води у верхньому б'єфі, максимальний Нв.макс і мінімальний Нв.мін рівні води в нижньому б'єфі, ширина водозливу а і точність стабілізації рівня ±ΔН.

Рис. 7.6. Розрахункові схеми регулятора: а - при відкритті регулятора і Нн = 0; б - при відкритті регулятора і мінімальних рівнях у верхньому і нижньому б'єфах.
На підставі цих даних вибирають висоту розташування осі регулятора Н0, висоту порога b і радіус сектора R. Інші параметри регулятора визначають на основі аналізу сил, що діють на сектор затвора в критичних режимах роботи, використовуючи відомі методики Е. Е. Маковського, Маті Біла, П. І. Коваленко.
У закритому стані (рис. 7.6, а) на сектор діють результуюча сила гідростатичного тиску F г, зумовлена різницею рівнів води у верхньому б'єфі й у середині сектора, виштовхуюча сила герметичної камери Fк, маса затвора mз і маса води mв, що знаходиться у середині сектора. Силою тертя в підшипниках, звичайно, нехтують, а бічні тертя в конструкції притульного типу відсутні.
Максимальну висоту випускного отвору регулятора визначають за формулою
, /7.3/
де μ — коефіцієнт витрати регулятора.
Максимальний кут відкриття регулятора αмакс знаходять з рівняння
, /7.4/
де α0 - кут нахилу напірної грані сектора у закритому стані затвора.
Щоб момент від ваги затвора при αмакс був найбільшим, повинна виконуватись умова
, /7.5/
де βц.т - кут центра ваги затвора, який обчислюють за відомими формулами.
Оскільки приймають
, то кут сектора
. /7.6/
Кут нахилу напірної грані α0 і секторний кут герметичної камери γ можна визначити відповідно з умов відкриття регулятора при Нв.мін і Нн=0 та при Нв.мін і Нн=Нн.мін.
При Нн=0, Fк=0 і mв=0 (рис. 7.6, а) умова відкриття регулятора приймає вид
, /7.7/
де F г 1 - сила гідростатигного тиску, чисельно рівна площі трикутника АВС; l1 - віддаль від осі обертання до напрямку сили F г 1 ; l3 - віддаль від осі обертання до центра ваги затвора; k3 =1,15 - коефіцієнт запасу.
Підставивши в рівняння /7.7/
і
, де
, одержують
. /7.8/
Із рівняння /7.7/ методом підбору можна знайти кут α0. При Нн=Нн.мін, (рис. 7.6, б) регулятор відкривається, якщо виконується рівність.
, /7.9/
де
- момент сили тиску,який зумовлений різницею рівнів води у верхньому б'єфі й усередині сектора;, Сн=Н0 -Нн.мін; Fк – виштовхувальна сила, чисельно рівна масі води в об’ємі герметичної камери; lк - віддаль від осі обертання до центра ваги фігури ABCD; γц.т - кут центра ваги фігури АВСD.
З рівняння /7.9/ знаходять кут γц.т. Секторний кут герметичної камери приймають γ=2 γц.т.
Щоб при Нн.мін герметична камера знаходилася під водою, висоту її передньої грані обчислюють за формулою
. /7.10/
Кут нахилу площини камери до напірної грані регулятора приймають
.
При зміні рівня води у нижньому б'єфі кутове переміщення затвора буде описуватись рівнянням
, /7.11/
де
- момент інерції затвора; М3 - момент від ваги затвора; Мв -момент від ваги води усередині затвора; Мг - момент сили гідростатичного тиску води; Мд - момент сили гідродинамічного тиску води; Мк - момент виштовхувальної сили герметичної камери.
Усі моменти залежать від кута відкриття α, a Мв ще і від маси води, що знаходиться в затворі. Тому представити рівняння /7.11/ в аналітичній формі не представляється можливим. У зв'язку з цим швидкодію регулятора приблизно оцінюють за часом заповнення об’єму сектора
через впускний отвір діаметром d1. Час заповнення обчислюють за формулою
/7.12/
де μ1 - коефіцієнт витрати отвору; z - напір над вхідним отвором при Нв.макс.
Щоб при відкритому мембранному клапані час наповнення сектора і час витікання води з нього були однаковими, діаметр випускного отвору
/7.13/
де μ2 - коефіцієнт витрати випускного отвору; zκ - напір над вихідним отвором.
Для підтримки рівня води в нижньому б'єфі з похибкою ±ΔΗ сила, що діє на мембрану зі сторони поплавка,
/7.14/
і сила тиску рідини в сполучній трубці на мембрану
/7.15/
повинні знаходитися у співвідношенні
/7.16/
де dn - діаметр поплавка; dм - діаметр мембрани; zм - максимальний перепад між мембранними клапанами; l1 i l2 — довжини пліч важеля; kg - коефіцієнт надійності, який, за даними П. І. Коваленка, приймають kg =l,l. З рівняння /7.16/ знаходять діаметр поплавка:
. /7.17/
Для повного перекриття випускного отвору діаметр мембрани приймають dм=1,4d2.
Крім розглянутого регулятора рівня нижнього б'єфа, широко застосовуються також регулятори рівня верхнього б'єфа і змішаного типу, що відрізняються лише кількістю і місцем розташування вимірювальних пристроїв. Конструкція сектора залишається без зміни.
Гідропневматичний регулятор
Для регулювання дренажного стоку на осушувально-зволожувальних системах з урахуванням інтенсивності опадів запропонований сифонний регулятор із пневматичним затвором (рис. 7.7). Будова регулятора наступна. Корпус 1 з'єднаний із сифоном 2 і

Рис. 7.7. Схема гідропневматичного регулятора.
вертикальною трубою 3, у якій знаходяться аераційна трубка 4 і трубка 5. На виходах трубки 5 встановлені клапани 9 і 14 та клапан 8 з мембранним приводом 6. На клапани 9 і 14 впливає шток 10, зв'язаний важелем 11 з поплавком 12 опадоміра 13. Клапан 8 встановлено на виході балона 7, наповненого стисненим повітрям. Труба 3 з'єднана трубкою 15 з горловиною сифона з прилаштованим рухливим рукавом 16. У водовипуску 17 установлений затвор у виді надувної камери 18. Регулятор встановлюють у колодязі на виході колектора закритої дренажної мережі.
Гідропневматичний регулятор відноситься до дискретних регуляторів і може працювати в трьох режимах: вільного й інтенсивного стоку та в режимі підпору.
Перехід регулятора з режиму стоку в режим підпору відбувається при випаруванні опадів з поплавкової камери опадоміра і опусканні поплавка 12, який через важіль 11 і шток 10 впливає на клапан 9. При відкритому клапані стиснене повітря з балона 7 через редуктор надходить у надувну камеру 18 і прямий водовипуск регулятора закривається. Коли тиск у камері досягне встановленого значення, мембранний привод 6 закриває запірний клапан 8 і вихід повітря з балона припиняється. Одного балона стиснутого повітря вистачає на весь сезон роботи регулятора.
При підвищенні рівня ґрунтових вод корпус 1 і труба 3 наповняються водою і кінець аераційної трубки занурюється у воду. При подальшому підвищенні рівня відбувається злив води через сифон. Якщо надходження води з дренажної мережі стає більшим, ніж її стік через сифон, то рівень у трубі 3 підвищується, сифон заряджається і витрата значно збільшується. При зниженні рівня нижче кінця аераційної трубки повітря через неї і сполучну трубку 15 попадає у горловину сифона, що призводить до зриву вакууму і припинення стоку.
Отже, регулятор включається при напорі в дренажній мережі, рівній відмітці гребеня сифона, і відключається при зниженні стоку до відмітки нижнього краю аераційної трубки, забезпечуючи цим стабілізацію напору в мережі в заданих межах. Зміну меж регулювання здійснюють переміщенням труби сифона й аераційної трубки.
Пропускна здатність регулятора в режимі сифона визначається аналогічно до пропускної здатності сифонної трубки і виражається залежністю
, /7.18/
де μр - коефіцієнт витрати регулятора; dc - діаметр сифона; Нр - падіння напору в регуляторі.
У випадку випадання рясних або тривалих опадів поплавок опадоміра піднімається, шток впливає на клапан 14, що з'єднує камеру 18 з атмосферою. У результаті водозлив 17 відкривається, забезпечуючи форсований стік води з дренажної мережі. Цим запобігається підняття рівня ґрунтових вод при опадах вище норми осушення.
Експериментальним шляхом встановлено, що при напорі в дренажній мережі Нм =0,2...1,0 м герметичність закриття регулятора забезпечується при тиску в надувній камері Рк =0,2...0,4 м. невелике значення тиску Рк зумовлене тим, що напір у дренажній мережі притискає камеру до опори і стінок труби водовипуску, поліпшуючи герметичність.
Тиск повітря в балоні можна визначити за формулою
, /7.19/
де k =1,3 - коефіцієнт запасу, що враховує витік повітря; n - число включень регулятора в режимі підпору; Vк і Vб - відповідно об’єми камери і балона.
При випаровуванні опадів з опадоміра регулятор переходить у режим підпору. Момент переходу регулюється положенням клапана 9 або довжиною штока 10.
В експериментальному зразку регулятора в якості клапанів використовували стандартні елементи пневмоавтоматики, а як запірний орган - камеру м'яча. Протягом двох років експлуатації експериментального зразка відмовлень у роботі не було.
Гідропневматичний регулятор відрізняється від інших регуляторів дренажного стоку високою швидкодією, що скорочує перезволоження ґрунту при рясних опадах і підвищує врожайність сільськогосподарських культур.
Регулятори витрати
Через труднощі виміру витрати
, /7.20/
де ω - живий переріз потоку; v - середня швидкість, гідравлічні регулятори витрати поки не використовують. Сталість витрати із трубчастих водовипусків у відкриті канали забезпечують регулятори рівня у водовипускних колодязях. Якщо рівень води в колодязі підтримувати постійним, то згідно (2.6) витрата через отвір сталого перерізу також буде сталою. Тому циліндричні, мембранні й інші регулятори рівня застосовують при автоматичному регулюванні витрати. Тут необхідна витрата задається переміщенням поплавка.

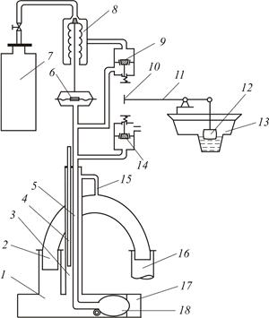
Рис. 7.8. Схема плаваючого водовипуску сталої витрати
Для стабілізації витрати на водовипусках безпосередньо з водойм або великих магістральних каналів використовують спеціальні споруди, що мають властивість саморегулювання, які іноді називають регуляторами витрати. Одною з таких споруд є плаваючий водовипуск (рис. 8). Він складається з колодязя 1, профільної труби 2, що може переміщуватися вздовж нерухомого стрижня 3, поплавків 4, лійки з трапецієвидними водозливами 5 і водовипускної труби 6.
Принцип роботи водовипуску заснований на сталій витраті через трапецієвидні водозливи і донну щілинну. Витрата трапецієвидних водозливів з тонкою стінкою
, /7.21/
де n - кількість водозливів; b — ширина водозливу; Нв - напір на водозливі; μ - коефіцієнт витрати, рівний 0,42 при Нв =(0,1...0,3)м, є сталою, тому що плаваюча конструкція забезпечує Нв=const незалежно від рівня води у верхньому б'єфі. Величину витрати регулюють зміною положення трапецієвидних водозливів відносно рівня води.
Сталість витрати через донну щілину Qд=const забезпечується тим, що площа живого перерізу донної щілини обернено пропорційна
. Для цього необхідно, щоб при напорі Н<Нмакс діаметр профільної труби зі зміною Н змінювався за законом
/7.21/
де d1 - діаметр труби при Н=Нмакс; d0 - діаметр отвору.
Витрату Qд рекомендують приймати (0,1...0,2) Qтв.. Розрахункова витрата водовипуска
/7.22/
Знаючи Qp і зміну рівня води у верхньому б'єфі Нмакс-Нмін визначають розміри і число водозливів. При виборі розмірів лійки враховують, що відстань між трапецієвидними водозливами повинна бути більшою за ЗНв. За цієї умови верхні струмені при переливі через водозливи будуть зходитись нижче порога водозливу і підтоплення не буде. Необхідно, щоб висота труби була більше Нмакс-Нмін, а її діаметр повинен пропускати розрахункову витрату. Розміри поплавків визначає вага рухомих частин водовыпуску.
Крім плаваючого водовипуска застосовують також водовипуски, коефіцієнт витрати яких обернено пропорційний
.






