ПЛАН ЛЕКЦИИ
Лекция 14
Интенсификация промышленного процесса получения аммиачной селитры осуществляется путем оптимизации конструкции реактора
Фосфорные удобрения производят методом кислотного разложения природных фосфатов
Промышленной технологией получения серной кислоты является метод двойного контактирования
ВЫВОДЫ
Метиловый спирт широко применяют как растворитель, как высокооктановую добавку к моторному топливу, в производстве лаков, красителей. Кроме того, его используют в каче стве сырья для многих важных органических продуктов, показанных на схеме

Главный метод получения метанола - синтез на основе оксида углерода и водорода. Рассмотрение способа и выбор технологического режима проведены на основе классификации ХТС и ХТП. Процесс получения метанола квалифицирован как сложный, экзотермический, гетерогенно-каталитичес-кий, двусторонний, несмещаемый с химическим торможением, протекающий с уменьшением объема системы [уравнение (1)].
Из протекающих семи химических превращений - одно целевое и шесть побочных, часть из них может быть использована Для получения сопутствующих продуктов, прежде всего метана [уравнения (1) и (2)]:


Для обеспечения высокой селективности процесс организован по циклическому методу с небольшим выходом за один проход по технологической схеме, но с высокой производительностью установки.
Процесс проводят с применением цинк-хромового катализатора (ВХпО-СггОз-СгОз), предложенным Б.Н. Долговым и А.З. Карповым [1, 10], с выходом за один проход около 4% при селективности примерно 35-95%. Синтез ведут при температуре 350-400°С и давлении 20-30 МПа, объемная скорость (35-40)-103 ч-1.
Повышение объемной скорости приводит к некоторому изменению степени превращения (X) сырья в метаны, но снижение происходит медленнее, нежели увеличение объемной скорости.
Для синтеза используют смесь с соотношением СО:Н2 1,0:1,5 или 1,0:2,5, очищенную от пентакарбонила железа в фильтре-адсорбере, заполненном активным углем. Скорость реакции определяется адсорбцией водорода на втором этапе каталитического процесса и может быть вычислена по уравнению Темкина:


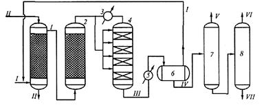
Схема 1. установка синтеза метанола:
1 - скруббер; 2 - адсорбер; 3 - теплообменник; 4 - колонна синтеза; 5 - холодильник; 6- сепаратор; 7, 8- ректификационные колонны; /- синтез-газ; //- вода; Щ- реакционные газы; IV- метанол-сырец; V'- диме-тиловый эфир; VI -метанол; УП- высшие спирты
Реакцию проводят в адиабатическом реакторе на четвертой-пятой ступенях, постепенно снижая температуру для смещения равновесия системы в сторону образования метанола. Схема установки показана на схеме 1.
Синтез под давлением 1-2 МПа поступает в скруббер 1 на водную очистку от диоксида углерода, затем газ дожимают до нужного давления, очищают от пентакарбонила железа [Ре(СО)5] в адсорбере 2 и разделяют на два потока. Один поток подогревают до 400-450 °С и направляют на первую ступень синтеза (см. рис. 1 и 2). Дальнейшее охлаждение системы и образование метанола идет после добавления холодного синтез-газа, по снижающейся температуре при высокой селективности процесса на остальных трех ступенях взаимодействия. Каждая ступень работает в адиабатическом режиме.
Рис. 2. Схема колонны синтеза метанола:
1 - вход основного газа; 2 - катализатор-ная коробка; 3 - электроподогреватель; 4 - корпус колонны; 5 -теплообменник; 6 - выход газа; 7 - вход байпасного газа
Реакционные газы охлаждаются в холодильнике 5 и поступают в сепаратор 6, где конденсат отделяют от непрореагировавших газов, которые возвращают в процесс. Конденсат (метанол-сырец) направляют в ректификационную колонну 7, с верха которой отделяется диметиловый эфир. Кубовая жидкость поступает в колонну 8. В качестве дистиллята отбирают метанол с водой. Далее метанол отгоняют от воды острым паром. Из куба колонны 8 отводят смесь высших спиртов. Общий выход метанола - 85-95%. Газовые выбросы в основном составляют топливо, которое сжигают в котельных установках для получения пара. Сточные воды содержат < 3% метанола, и их направляют на биологическую очистку в аэротенках с активным илом.