В качестве примера рассмотримгидросхему сдвоенного крана 2 КЭГ12018
Гидропривод механизма подъема груза оборудован двумя индивидуальными гидроприводами (рис. 13.19).

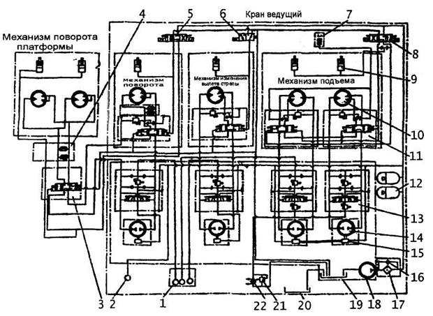
Рис. 13.19. Гидросхема сдвоенного электрогидравлического крана типа 2КЭГ 12018:
1 – манометры приводов; 2 – манометр системы управления и подпитки; 3 - маслопереход
4 – клапанная коробка; 5 - 4-ходовой 3-позиционный распределитель с электрическим управлением механизма; 6 – 3-ходовой 2-позиционный распределитель; 7 – реле давления
8 – 4-ходовой 3-позиционный распределитель с электрическим управлением механизма подъема; 9 – гидроцилиндр ленточного тормоза; 10 - радиально -поршневой 2-скоростной гидромотор 6070; 11 – 2-скоростной клапан; 12 – пневмогидроаккумулятор; 13 – специаль
ный клапан; 14 – аксиально-поршневой насос АПН-200; 15 – сервопривод; 16 – обводной трубопровод масляного фильтра; 17 – масляный фильтр; 18 – масляный насос; 19 – бак циркуляционного масла; 20 – бак запасного масла; 21 – клапан маслоохладителя; 22 – мас-
лоохладитель
Каждый такой привод состоит из аксиально-поршневого насоса АПН-200 (поз. 14), радиально-поршневого двухскоростного гидромотора 6070 (поз. 10), специального клапа
на 13, двухскоростного клапана 11, гидроцилиндра 9 нормально-замкнутого ленточного тормоза, четырехходовоготрехпозиционного распределителя с электрогидравлическим управлением 8, реле давления 7 и замкнутой системы трубопроводов.
Для управления гидроприводом к распределителю 8 от системы управления и по-
полнения утечек подведены нагнетательный и сливной трубопроводы.
При нейтральном положении рукоятки пульта распределитель 8 все управление приводом соединяет со сливным трубопроводом, в результате чего двухскоростные клапа
ны отключают гидромоторы, срабатывают тормоза, а насосы переводятся на нулевую по-
дачу.
При переводе рукоятки в один из пазов пульта распределитель 8 электромагнитами устанавливается в одно из рабочих положений.
Если он установлен в правое положение, то масло пойдет в направлении правой стрелки, а левая укажет направление слива. Подача масла в правый трубопровод после срабатывания челночного клапана приведет к растормаживанию гидромоторов и к уста
новке двухскоростных клапанов 11 в левое рабочее положение.
При таком положении двухскоростных клапанов, включаемая вслед за этим подача насосов направляется во все цилиндры гидромоторов.
Плавный перевод рукоятки на себя приведет сначала к страгиванию поднимаемого груза, а затем к постепенному увеличению скорости подъема до наибольшей. Это обеспе-
чивается постепенным переводом рукояткой сервоприводов насосов с нулевой на наиболь
шую подачу.
Возвращение рукоятки в середину паза приводит к уменьшению подачи насосов до нуля и остановке гидромоторов.
Продвижение рукоятки из нейтрального положения по этому пазу от себя связано с изменением направления потока масла и постепенным увеличением скорости спуска груза.
Аналогичные манипуляции рукояткой в другом пазу приведут к подъему и спуску груза при вдвое большей скорости, так как в этом случае подключается одна группа цилиндров и при той же подаче насосов частота вращения гидромоторов увеличивается вдвое. В этом режиме момент уменьшается вдвое.
Так осуществляются два скоростных режима работы крана с грузом 96 кН на скоро
сти до 72 м/мин и с грузом 240 кН на скорости до 36 м/мин.
Оборудование гидропривода изменения вылета стрелы аналогично оборудованию гидропривода механизма подъема. Отличие имеет только распределитель 6. Это – треххо-
довый двухпозиционный распределитель с электрогидравлическим управлением.
Управление гидроприводом этого механизма осуществляется с совмещенного пуль
та изменения вылета стрелы и поворота крана.
При управлении вылетом стрелы рукоятка перемещается по продольному пазу.
Рукоятка воздействует на микровыключатель электромагнита распределителя 6 и
сервопривод насоса.
Поскольку гидромотор механизма изменения вылета стрелы работает только на од-
ной скорости, для управления применен двухпозиционный распределитель.
Нагрев масла в этом механизме незначителен. Это дает возможность питание сервопривода насоса осуществлять через специальный клапан.
Гидромашины механизма поворота крана одинаковы с машинами других механиз-
мов. Для поворота крана рукоятка совмещенного пульта перемещается из нейтрального положения в сторону направления поворота по поперечному пазу.
У одиночного либо ведомого крана ею воздействуют на трехходовой двухпозицион
ный распределитель с электрогидравлическим управлением.
В гидроприводе механизма поворота таких кранов вместо двухскоростного клапана применен двухпозиционный трехходовый гидроуправляемый распределитель, обеспечива
ющий разобщение трубопроводов действующего привода и сообщение их при отключе-
нии привода для устранения влияния остаточной подачи насоса.
В механизме поворота ведущего крана для управления применен четырехходовый трехпозиционный распределитель с электрогидравлическим управлением 5.
Электромагниты этого распределителя находятся под воздействием микровключателей пульта управления, конечного выключателя ограничителя поворота одиночного крана и тумблера сдвоенной и одиночной работы кранов.
В состав этого гидропривода введены двухскоростной клапан для обеспечения пе-
реключения насоса на гидромоторы поворота платформы и клапанная коробка 4 для соединения двухскоростного клапана с гидромотором поворота крана, а также защиты гидромотора от перегрузки по давлению после отключения его от насоса.
В режиме одиночной работы крана действует правый электромагнит распределите
ля 5, это означает, что он используется как двухпозиционный распределитель.
Аналогично действует и двухскоростной клапан, включая либо выключая насос от гидромотора.
После срабатывания распределителей рукояткой задается направление и скорость поворота крана.
При работе сдвоенным краном управление ведется левым электромагнитом распре
делителя 5.
Он и двухскоростной клапан механизма поворота платформы действуют как двух
позиционные распределители, обеспечивая включение и отключение подачи насоса на гидромоторы.
Маслопереход 3 несет еще и защитную функцию с помощью предохранительных клапанов, защищая отключенные гидромоторы.
Система управления и подпитки оснащена двумя баками: баком 20 запасного масла и баком 19 циркуляционного масла. В систему масло подает насос 18.
Система оснащена фильтром 17 с обводным трубопроводом 16. Масло в системе охлаждается в маслоохладителе 22, защищенным клапаном 21.
Маслобак 19 для подогрева масла оснащен электроподогревателем с термореле и
защитой по нижнему уровню масла.
В гидросхеме крана применены следующие обозначения:
сервопривод 15, аксиально-поршневой насос 14, специальный клапан 13, двухскоростной клапан 11, гидромотор 10, цилиндр гидротормоза 9, пневмогидроаккумулятор 12, реле дав
ления 7, манометры приводов 1, манометр системы управления и подпитки 2.
Кран имеет несколько защитных устройств.
Минимальный вылет стрелы ограничивается пружинными буферами и конечным выключателем.
Для предотвращения набегания грузовой подвески или траверсы на грузовые блоки нока стрелы применены ограничители, установленные на грузовые канаты.
Угол поворота одиночного крана ограничивается конечными выключателями.
Электрические конечные выключатели применены в защите механизма подъема при предельно вытравленной длине каната и ослаблении каната.
Гидромоторы механизма подъема от перегрузки по давлению защищаются с помо-
щью реле давления.






