ТЕМА 8
1. ВЛИЯНИЕ ПАРАМЕТРОВ ВОЗДУХА
НА ПРОДУКТИВНОСТЬ ЖИВОТНЫХ И ПТИЦЫ
Под оптимальными параметрами микроклимата понимаются допустимые значения температуры, влажности и скорости движения воздуха, содержание в нем вредных газов (диоксида углерода — СО2, аммиака — NH3, сероводорода — H2S), микроорганизмов (бактерий), частиц пыли, а также освещение и облучение. Установлено, что продуктивность животных и птицы на 50…55 % зависит от рациона кормления, на 20…25 % — от породы и уровня селекционно-племенной работы и на 20…30 % — от параметров микроклимата. При недопустимых параметрах микроклимата не только падает на 20…30 % продуктивность, но и сокращаются сроки племенного и продуктивного использования животных и птицы.
Температура воздуха наиболее существенно влияет на продуктивность животных и птицы и поедаемость ими корма. При понижени и температуры теплоотдача тела животных увеличивается, что сказывается на росте потребления корма, а при более низких, так называемых критических температурах, наступают их переохлаждение и заболевание.
Оптимальной считают такую температуру воздуха, при которой продуктивность животного наивысшая, а расход кормов и стоимость технических средств для обеспечения микроклимата минимальные. При температурах ниже критических требуются энергетические установки для дополнительного обогрева помещений.
Длительное действие высокой температуры также отрицательно влияет на продуктивность и состояние животных. У животных развивается тепловое перенапряжение, сопровождающееся понижением аппетита и пищеварения. Это вызывает резкое снижение их продуктивности, увеличение удельного расхода корма на 1 кг прироста массы (рисунок 1) и расстройство нервной системы.

Рисунок 1 - Зависимость прироста массы М и удельного потребления
кормов q свиньями от температуры t их содержания
В зависимости от породы и возраста животных определены следующие оптимальные значения температур в помещениях: для телят КРС — 8…15 °С, для взрослых особей — 8…18 °С; для кур-несушек напольного содержания — 12…14 °С, клеточного содержания — 15…18 °С; для цыплят-бройлеров — 26…32 °С.
Влажность воздуха также существенно влияет на состояние здоровья и продуктивность животных и птицы. Влажность в помещениях образуется вследствие жизнедеятельности животных и испарения воды с пола, стен помещения и кормушек. На каждую голову КPC образуется 7…25 кг воды и влаги в сутки, а для свиней — до 20 кг.
Высокая влажность воздуха отрицательно действует на организм животного как при низких, так и высоких температурах воздуха. Высокие влажность и температура затрудняют теплоотдачу организма, особенно при малой скорости воздуха. Это вызывает его перегревание. При высокой влажности и низкой температуре воздуха животное теряет большое количество теплоты, что вызывает его охлаждение и простудные заболевания. При этом ухудшается аппетит животных и снижается их продуктивность, а также сокращается срок службы оборудования. Чрезмерно низкая влажность воздуха при повышенной температуре усиливает потерю влаги организмом, что вызывает у животного жажду и потливость. Кроме того, увеличивается запыленность воздуха, что приводит к респираторным заболеваниям животных.
Оптимальная относительная влажность воздуха в животноводческих помещениях для КPC должна быть 40…85 %, свиней — 40…75, овец — 75, птицы — 60…70%.
Таким образом, в летнее время в животноводческих помещениях наблюдается избыточное количество теплоты и влаги, а в зимний период года — их недостаток.
Влагосодержание воздуха (парциальное давление паров Е) тесно связано с его температурой и относительной влажностью φ (рисунок 2). Зная величину Е, можно легко определить объемное В0 (г/м3) и массовое ВМ (г/кг) влагосодержание воздуха по формулам: В0 = 1,2Е; ВМ = 0,9Е. Влажностью управляют путем увлажнения или осушения воздуха. Осушение воздуха осуществляется методом «сухого» отопления или конденсации (в зимний период).

Рисунок 2 – Зависимость парциального давления Е влаги от
температуры t и относительной влажности φ воздуха
Сущность метода «сухого» отопления заключается в повышении температуры воздуха при помощи системы отопления, а затем замены его с помощью приточно-вытяжной системы вентиляции на внешний более холодный воздух с малым влагосодержанием (изменение координат Е, t по кривой ABC на рисунке 2).
Метод конденсации заключается в том, что большая часть штаги внутреннего рециркуляционного воздуха соприкасается через стенки теплообменника с холодным воздухом, поступающим в помещение, и выпадает на стенках в виде конденсата (обратный процесс по кривой СВА, рисунок 2).
Диоксид углерода образуется при дыхании животных и ферментации навоза и корма. Увеличение количества диоксида углерода в воздухе до 0,5 % вызывает у животных поверхностное учащенное дыхание, а у птицы, наоборот, замедление и даже остановку дыхания. При длительном повышенном (более 1 %) содержании диоксида углерода происходит хроническое отравление животных.
Предельно допустимая концентрация диоксида углерода должна быть не более: для телят — 0,15 %; взрослых особей КРС, овец и птицы — 0,25; свиней — 0,2 %.
Аммиак образуется от гниения органических выделений (моча, кал). Он хорошо растворяется в воде, поэтому адсорбируется влажными оболочками глаз и дыхательных путей, вызывая сильное их раздражение. При большой и длительной концентрации аммиака у животных снижается содержание гемоглобина и эритроцитов в крови, ухудшается функция пищеварения, а при концентрации 1…3 мг/л наступает смерть животных от отека легких.
Допустимо предельная концентрация аммиака в воздухе для телят должна быть 0,02 мг/л; взрослых особей КРС, свиней и овец — 0,02 мг/л; птицы — 0,015 мг/л.
Сероводород на фермах образуется в результате гниения белковых веществ, содержащих серу в навозоприёмниках. Это очень токсичный бесцветный газ с запахом тухлых яиц. Концентрация его в воздухе свыше 0,015 мг/л затормаживает окислительные процессы в организме, вызывает отек и воспаление легких и разрушает нервную систему. Предельно допустимое содержание сероводорода в воздухе для телят и птицы — 0,005 мг/л, а взрослых КРС, свиней и овец — 0,01 мг/л.
Запыленность и бактериальная загрязненность воздуха отрицательно влияют на здоровье и могут вызывать эпидемические заболевания животных и птиц. Максимально допустимая микробная загрязненность воздуха на фермах должна быть не более: для телят в возрасте до 4 мес — 20…50 тыс. микробных тел в 1 м3, старше 4 мес — 70; для поросят-отъемышей и ягнят 40…50; свиней 50…80тыс, микробных тел в 1 м3.
Скорость движения воздуха на фермах влияет особенно на молодняк. Большая скорость воздуха вызывает простудные заболевания, а малая затрудняет очистку помещений от влаги, пыли и вредных микроорганизмов. Поэтому установлены следующие скорости движения: зимой 0,2…0,4 м/с, летом 0,5…1,15 м/с.
Производственные шумы выше допустимых норм также отрицательно влияют на животных, птицу и обслуживающий персонал. Допустимая интенсивность шума при низких частотах 90 дБ, а при частотах свыше 1 кГц 70…85 дБ.
Световой режим существенно влияет на все функции организма животного и проявляется в форме светового, теплового и химического воздействия. Солнечный свет оказывает весьма положительные действия на физиологические процессы, в там числе на нервную и половую системы. При «световом» голодании ухудшается состояние организма, снижаются продуктивность, естественная резистентность, половая активность и оплодотворяемость. В зимнее время недостаточную солнечную освещенность компенсируют электрическим светом. Нормы освещенности выражают в люксах (лк). Для КРС, свиноматок, поросят, кур требуется не менее 30 лк при использовании ламп накаливания и 70 лк от газоразрядных ламп. Кроме освещения применяют также облучательные световые установки, работающие в инфракрасной зоне при длине волны 0,7…2,5 мкм для теплового воздействия и в ультрафиолетовом диапазоне для эритемного и бактерицидного воздействия на животных и птицу.
2. СПОСОБЫ И СРЕДСТВА УПРАВЛЕНИЯ МИКРОКЛИМАТОМ
СУ микроклиматом на фермах предназначены для поддержания вышеперечислен-ных параметров в оптимальных диапазонах, при которых наблюдается наибольшая продуктивность животных и птицы, наилучшие условия и высокая производительность труда обслуживающего персонала, надежная и длительная работа оборудования.
Параметрами микроклимата управляют с помощью энергетических установок и комплекса мероприятий, к которым относятся рациональная планировка самих помеще-ний, использование строительных материалов с соответствующими теплотехническими свойствами, прогрессивные технологии содержания, кормления, поения и удаления навоза и помета, а также системы отопления и вентиляции.
В теплых регионах, где температурный режим в холодный период обеспечивается за счет тепловыделений самих животных и рабочих машин, требуемые параметры микроклимата помещений обеспечиваются средствами естественного воздухообмена.
В регионах с низкими наружными температурами в зимний период используют системы воздушного отопления совместно с вентиляцией, а в летний период— только вентиляцию, включаемую во время превышения температуры в помещениях выше допустимых значений.
В помещениях для выращивания молодняка животных используют комбинирован-ные системы отопления — воздушные и водяные (паровые). Дополнительно к общему воздушному отоплению в этих помещениях используют локальные источники теплоты в виде ламп или газовых горелок инфракрасного излучения, электрообогреваемых панелей, закрепляемых на стенах и потолках, а также электробрудеров (металлических подве-шен-ных зонтов с электронагревательными элементами. Локальные источники используют для создания более высокой t °-туры в местах скопления молодняка (цыплят, поросят).
В связи с увеличением стоимости энергии созданы упрощенные кондиционеры, которые очищают внутренний воздух на фермах без выбрасывания его наружу.
Вентиляционные системы бывают естественные (гравитационные) и механические. В гравитационной системе воздухообмен в помещении происходит с помощью приточных и вытяжных каналов за счет разности плотностей холодного наружного и теплого внутреннего воздуха, а также под влиянием ветра. В механической системе вентиляция осуществляется принудительно с помощью электровентилятора.
Преимущества гравитационной вентиляции— небольшая стоимость, простота и надежность устройства и эксплуатации, бесшумность работы. Однако она хорошо работает только при большом перепаде температур внутреннего и внешнего воздуха.
Принудительная вентиляция дороже, сложнее, создает неприятные шумы, однако с помощью ее можно регулировать кратность воздухообмена в широких пределах. Поэтому ее широко применяют на крупных фермах промышленного типа.
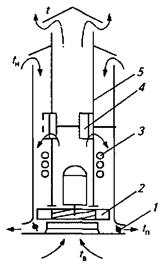
Системы воздушного отопления делят на местные и централизованные. Основные части систем (рисунок 3): тепловой центр 1, приточный 2 и вытяжной 3 воздуховоды, трубопровод 4 теплоносителя, теплообменник-утилизатор 5. Тепловой центр представляет собой электрокалорифер или тепловой генератор (бойлер).
В местной (прямоточной) системе (рисунок 3, а) наружный воздух с температурой tН подогревается в тепловом центре до требуемой температуры и подается в помещение. Такое же количество воздуха с температурой tВ удаляется из помещения по вытяжному воздуховоду 3. Если воздух требуется только подогреть без его замены, тогда применяют рециркуляционную систему отопления (рисунок 3, б) без вытяжного воздуховода.

Рисунок 3 - Схемы систем воздушного отопления:
а — прямоточной местной; б — рециркуляционной местной;
в — прямоточной нейтрализованной; г — рекуперативной централизованной:
1 – тепловой источник; 2 – приточный воздуховод; 3 – вытяжной воздуховод;
4 – трубопровод теплоносителя; 5 – теплообменник–утилизатор
Централизованные системы имеют большую тепловую мощность, размещаются в отдельном помещении и обогревают несколько помещений. В отличие от местных они имеют приточные воздуховоды 2 и теплообменники 5 (рисунок 3, в, г).
С точки зрения энергосбережения наиболее предпочтительна система с рекуперацией энергии в теплообменнике (рисунок 3, г). В нем энергия удаляемого из помещения воздуха частично подогревает наружный воздух перед подачей в тепловой центр 1.
3. АВТОМАТИЗАЦИЯ ВЕНТИЛЯЦИОННЫХ УСТАНОВОК
Комплект оборудования типа «Климат». Управление вентиляционными установками осуществляется по температуре воздуха в помещениях путем его замены. Это одновременно обеспечивает нормативные значения других параметров. Для вытяжной вентиляции используют оборудование типа «Климат», состоящее из регулируемых по подаче воздуха осевых вентиляторов (ОВ) и станции управления. ОВ укомплектованы специальными трехфазными асинхронными электродвигателями с повышенным скольжением, у которых при нагрузке в широких пределах изменяется частота вращения в зависимости от подаваемого на статор электрического напряжения (от 70 до 380 В).
Функциональная зависимость подачи вентиляторов от напряжения практически нелинейная и устанавливалась в процессе опытов. Подача воздуха максимально соответствовала номинальной частоте вращения.
В комплект оборудования «Климат» входит от 8 до 24 вентиляторов. Тип и число осевых вентиляторов, устанавливаемых в одном помещении, определяют в процессе расчета воздухообмена для летнего периода.
Оборудование типа «Климат» комплектуют устройствами автоматического регулирования напряжения на зажимах электродвигателей вентиляторов:
- контактной станцией управления типа ШАП, или
- бесконтактной тиристорной типа МК–ВАУЗ.
Контактная станция ШАП дополнительно требует специальный АТ, переключе-нием ответвлений которого меняется U-ие на группе электродвигателей вентиляторов.
Более надежная в работе тиристорная схема регулирования напряжения, подаваемого к статорной обмотке электровентилятора (рисунок 4).

Рисунок 4 – Блок-схема станции управления МК–ВАУЗ
Бесконтактная станция управления типа МК–ВАУЗ плавно регулирует частоту вращения вентиляторов как в ручном, так и в автоматическом режимах в функции температуры воздуха в помещении.
Сигнал отдатчика температуры в помещении RК поступает на мост сравнения МС, в одном из плеч которого включен резистор — ручной задатчик температуры З д Т. Затем через усилитель-демодулятор УД сигнал подается на узел сравнения УС, который имеет резистор-задатчик базового напряжения ЗБН, задатчик дифференциала на допустимое снижение температуры ЗД, а также задатчик минимального напряжения ЗМН, которые требуется подавать на статор электродвигателя данного типа. Далее сигнал от блока питания БП передается через систему импульсно-фазового управления СИФУ к блокам тиристоров БТ1…БТ3.
Приточно-вытяжную установку типа ИВУ и тепловентиляторы широко используют на животноводческих фермах промышленного типа.
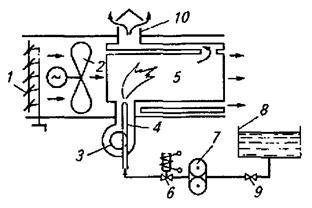
Они совмещают в одной конструкции систему подачи и удаления воздуха. Их устанавливают на крыше помещения. Внутренний воздух с температурой tВ засасывается вентилятором 2 и выбрасывается в атмосферу с температурой t < tВ. Наружный воздух с температурой tН << tВ засасывается тем же вентилятором, нагревается элементами 3 до температуры tГ >> tВ и поступает через воздухораспределительные заслонки 1 в помещение. Нагрев приточного воздуха обеспечивается теплообменом через гофрированную стенку 5 (рисунок 5), разделяющую каналы, и за счет включения элементов 3.

Рисунок 5 – Приточно-вытяжная установка типа ПВУ:
1 – заслонки секции воздухораспределения; 2 - вентилятор; 3 – нагревательные
элементы (ТЭНы); 4 – заслонки рециркуляции; 5 – разделяющая стенка
На комплект из шести установок типа ПВУ поставляется одна приводная станция, управляющая через систему тросовых связей заслонками 1 секции воздухораспределения и каналов (заслонки) рециркуляции 4. При недопустимом понижении температуры воздуха в помещении трехпозиционный регулятор последовательно включает три секции и открывает клапан рециркуляции. В этом случае внешний воздух не поступает, а внутренний подогревается. При остановке вентилятора флажковый датчик потока воздуха отключает нагревательные элементы.
Тепловентилятор типа ТВ объединяет в себе водяной калорифер 2 (рисунок 6) и радиальный вентилятор 4.

Рисунок 6 – Функциональная схема автоматизации тепловентилятора:
1 – жалюзи; 2 – калорифер; 3 – обводной канал;
4 - вентилятор; 5 - электродвигатель вентилятора
На два вентилятора типа ТВ поставляется одно устройство управления «Приток-1». В теплый период года (вода в калориферы не подается) температура в помещении поддерживается за счет изменения частоты вращения вентиляторов и поворота жалюзи 1 по команде двухпозиционного регулятора температуры (ТС) с импульсным прерывателем.
В холодный период года вентилятор работает на 50%-й частоте вращения и температура в помещении поддерживается за счет поворота жалюзи. При повышении влажности воздуха в помещении частота вращения вентиляторов увеличивается до минимальной регулятором влажности (MС).
Устройство управления «Приток-1» защищает калориферы от замораживания и электродвигатель вентилятора от перегрузки.
Существенный недостаток типа ПВУ — большой расход энергии на нагрев воздуха и электропривод вентиляторов.
Система кондиционирования воздуха промышленного типа до последнего времени не использовалась из-за сложности, дороговизны и низкой надежности в условиях животноводческих ферм.
С целью сокращения расхода энергии и упрощения конструкции разработана система аэрогидродинамического кондиционирования воздуха на фермах молодняка (рисунок 7). Рециркуляционный воздух QР направляется вентилятором 1 через отверстия в шлангах 7 и барботируется в воде 8 со слаборастворимой известью. В воде легко растворяется аммиак и задерживаются пыль и бактерии, известь поглощает диоксид углерода. От влажного воздуха QВ отделяется влага в механическом сепараторе 3. Затем при необходимости воздух подогревается (Q0) в электрокалорифере 4 и направляется в помещение. Электрокалорифер работает только в холодное время года. В жаркое время влажный воздух QВ снижает температуру воздуха помещений. Такой кондиционер доводит все параметры климата до требуемых кондиций, устраняет запахи животноводческих помещений, экономит 40 % и более электроэнергии.

Рисунок 7 – Технологическая схема аэрогидродинамического кондиционера:
1 – вентилятор; 2 – камера очистки; 3 – сепараторы влаги;
4 – электрокалорифер; 5 – кондиционер; 6 – соединительные
воздушные каналы; 7 – воздушные шланги; 8 – вода
4. АВТОМАТИЗАЦИЯ НАГРЕВАТЕЛЬНЫХ УСТАНОВОК
Для нагрева воздуха и отопления помещений на фермах используют теплогенераторы, электрокалориферы, а также устройства местного обогрева молодняка животных и цыплят.
Теплогенератор типа ТГ представляет собой газовоздушный теплообменник, работающий на жидком топливе (рисунок 8). Для распыления и сжигания жидкого топлива применяют форсунку 4, к которой топливо подается топливным шестеренным насосом 7 из емкости 8, а воздух — радиальным вентилятором 3.

Рис. 8 - Технологическая (а) и принципиальная электрическая (б) СУ теплогенератором:
1 – жалюзи; 2, 3 - вентиляторы; 4 - форсунка; 5 - камера сгорания;
6 - регулирующий клапан; 7 - насос; 8 - топливный бак;
9 – редукционный клапан; 10 – выпускная труба
Теплопроизводительность горелки определяется настройкой редукционного клапана 9, поддерживающего давление топлива перед форсункой в диапазоне 0,6…1,2 МПа. Подачу воздуха устанавливают, поворачивая специальное кольцо, перекрывающее сечение всасывающего патрубка вентилятора горелки. Оптимальный режим горения подбирают по цвету газов, выходящих из трубы 10. Факел горелки воспламеняется искрой от трансформатора зажигания и контролируется специальным датчиком. Продукты сгорания нагревают вентиляционный воздух, подаваемый основным вентилятором 2 в количестве, зависящем от положения жалюзи 1.
Температура в отапливаемом помещении контролируется двухпозиционным регулятором. При ее понижении включается вентилятор горелки и после 24...30 с вентиляции в камеру сгорания 5 подается топливо и включается зажигание. Вентилятор 2 включается при прогреве камеры сгорания выше 38...40°С. При повышении температуры в отапливаемом помещении горелка отключается, а основной вентилятор продолжает работать, пока температура камеры сгорания не понизится до 38...40°С. При погасании факела и перегреве камеры сгорания подача топлива прекращается специальной защитой.
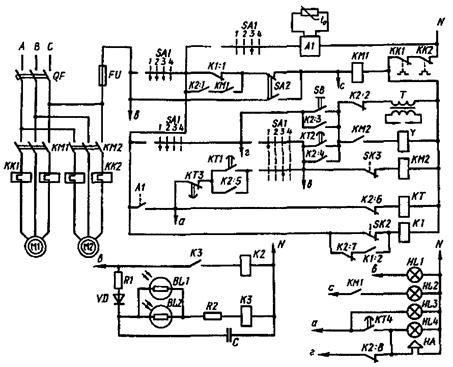
Принципиальная электрическая схема управления теплогенератором показана на рисунке 9.
Режим управления выбирают с помощью переключателя SA1, имеющего четыре положения: 1 — продувка, пуск, ручной режим; 2 — ручное отопление; 3 — автоматическое отопление; 4 — отключено.

Рисунок 9 - Принципиальная электрическая схема управления теплогенератором
В режиме «Ручное отопление» теплогенератор включают в работу, поворачивая переключатель SA1 в положение 1. При этом через три пары контактов переключателя SA1 и размыкающий контакт SK3 проходит ток. Включается магнитный пускатель КМ2 электродвигателя М2 вентилятора форсунки и начинается продувка камеры сгорания.
Через 20...30 с оператор нажатием кнопки SB подает напряжение на первичную обмотку высоковольтного трансформатора Т и одновременно на электромагнитный клапан Y подачи топлива. Воспламенение топливовоздушной смеси фиксируется реле контроля пламени, выполненным на двух фоторезисторах: ВL1 и BL2. Контакты включившихся реле К2:2 и К2:3 разрывают цепь трансформатора зажигания и блокируют кнопку SB цепи питания пускателя КМ2 вентилятора горелки и электромагнитного клапана Y. Затем переключатель SA1 переводят в положение 2.
Прогрев камеры сгорания контролируется термореле SK2 в цепи реле К1. Последнее при пуске блокирует контактами K1:1 включение магнитного пускателя КМ1. После прогрева камеры сгорания и размыкания SK2 тумблером SA2 включают магнитный пускатель КМ1 электродвигателя M1 основного вентилятора, подающего в помещение свежий подогретый воздух.
Чтобы отключить теплогенератор, переводят переключатель SA1 в положение 4 «Отключено». При этом закрывается клапан Y, прекращается подача топлива, гаснет факел и останавливается вентилятор горелки. После остывания камеры сгорания тумблером SA2 останавливают основной вентилятор.
В режиме управления «Автоматическое отопление» переключатель SA1 поворачивают в положение 3, что вызывает включение реле К1, размыкающие контакты которого в цепи КМ1 блокируют включение главного вентилятора и подачу в помещение холодного воздуха. Одновременно подается напряжение питания на трехпозиционный терморегулятор A1. Если температура воздуха в отапливаемом помещении ниже нормы, замыкаются контакты терморегулятора А1 и включается реле времени КТ, отрабатывающее программу пуска теплогенератора.
Прежде всего через 6 с по цепи замыкающие контакты КТ1 — размыкающие контакты КТ3 включается пускатель КМ2 двигателя вентилятора горелки и начинается продувка камеры сгорания. Спустя 18…20 с замыкается следующая пара контактов КТ2. Напряжение подается на катушку электромагнитного клапана Y и трансформатора Т зажигания, в результате чего подаваемое в камеру сгорания топливо воспламеняется.
При появлении факела в горелке сопротивление фоторезисторов ВL1 и BL2 уменьшается, срабатывают реле контроля факела К3 и К2. Второе из этих реле контактами К2:2 и К2:6 отключает реле времени и трансформатор Т зажигания, а контактами К2:5 и К2:4 блокирует контакты КТ1 и КТ2 реле времени, сохраняя таким образом цепи питания магнитного пускателя КМ2 двигателя М2, вентилятора горелки и электромагнитного клапана подачи топлива.
Прогрев камеры сгорания контролируется термореле SK2, которое в момент подъема температуры до 40 °С отключает реле К1 и контактами К1:1 включает пускатель KM1. В результате этого в работу включается двигатель основного вентилятора и теплый воздух подается в обогреваемое помещение. Постепенно температура в помещении увеличивается и при достижении уровня, соответствующего настройке регулятора А1, контакты последнего размыкаются, разрывая цепи питания пускателя горелки КМ2, электромагнитного клапана Y и реле времени КT. Факел в камере сгорания гаснет, реле времени возвращается в исходное положение. Основной вентилятор теплогенератора продолжает работать и отключается только после того, как температура камеры сгорания понизится до минимальной и снова замкнутся контакты SK2. Процесс включения теплогенератора повторится.
Лампы HL1…HL3 сигнализируют соответственно о наличии питающего напряжения, работе основного вентилятора и срабатывании терморегулятора А1.
Схема управления предусматривает защиту оборудования при некоторых нарушениях в его работе. Если при пуске теплогенератора факел сразу не появился, попытка его розжига продолжается до момента размыкания контактов КТ2 и КТ4 реле времени. Первая пара контактов отключает подачу топлива, питание трансформатора зажигания и электромагнитного клапана, а вторая — включает сигнальную лампу HL4 и сирену НА.
После обнаружения и устранения неисправности повторный пуск теплогенератора выполняют вручную с последующим переводом переключателя SA1 в положение «Автоматическое отопление».
Если факел погас во время работы теплогенератора, то катушки реле К3 и К2 обесточиваются; при этом реле К2 вновь включает трансформатор зажигания и реле времени. Если повторная попытка розжига не удалась и факел не воспламенился, то теплогенератор отключается с подачей светозвукового сигнала.
Если во время работы теплогенератора случится перегрев теплообменника (например, из-за остановки основного вентилятора), то термореле SK3 обесточивает пускатель КМ2, который отключает вентилятор горелки и электромагнитный клапан подачи воздуха. Факел гаснет, и реле времени включает сигнал «Авария». Повторный пуск теплогенератора производит обслуживающий персонал.
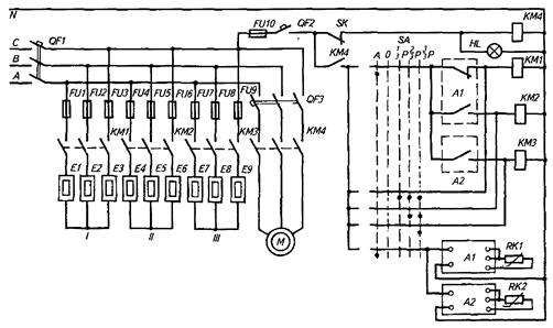
Электрокалориферная установка типа СФОЦ объединяет в себе электрический калорифер и радиальный вентилятор. В зависимости от типоразмера установки мощность ее находится в диапазоне 23,6…97,5 кВт, а подача воздуха составляет 2,5…5,0 тыс. м3/ч.
Все ТЭНы (мощность каждого 2,5 кВт) разбиты на три секции, первая и вторая из которых управляются позиционным регулятором А1, а третья – регулятором А2 (рисунок 10).

Рисунок 10 - Принципиальная электрическая схема управления
электрокалориферной установкой типа СФОЦ: I, II, III - секции электрокалорифера
Схема автоматического управления калориферной установкой позволяет управлять температурой воздуха в помещении как вручную, так и автоматически. Режим работы электрокалорифера и его теплопроизводительность задают с помощью переключателя SA на 1/3, 2/3 и полную установленную мощность Р.
Если температура в помещении ниже нормы, то при переключении SA в положение А термореле SK включает магнитный пускатель КМ4 электродвигателя М вентилятора и через контакты термореле напряжение подается в схему управления. При этом через замкнутые контакты терморегулятора А1 включается секция I электронагревателей. Если температура теплоносителя (подогреваемого воздуха) не достигает заданного значения, то терморегуляторы А1 и А2 поочередно включают магнитными пускателями КМ2 и КМ3 секций II и III.
Установки для обогрева молодняка животных и птицы обеспечивают нормативные параметры микроклимата за счет использования разного рода электронагревательных установок, иногда в комбинации с устройствами инфракрасного обогрева. Особо эффективно использование таких установок в зоне размещения поросят-сосунов.
Установка ЭИС-11И1 «Комби» состоит из 30 электрообогревательных устройств, каждое из которых включает в себя электрообогревательную панель (мощностью 0,25 кВт) напольного обогрева и инфракрасный обогреватель типа «Ирис» (мощностью 0,12 кВт) для обогрева поросят сверху.
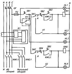
Режим работы установки (Р — ручной, А — автоматический) задают тумблерами SA1 и SA2 (рисунок 11).

Рисунок 11 - Принципиальная электрическая схема управления
для обогрева молодняка животных
В ручном режиме обогреватели включают кнопками SB3 и SB5 через магнитные пускатели КМ1 и КМ2. В автоматическом режиме эти же пускатели включаются (отключаются) по команде позиционных терморегуляторов A1 и А2, которые контролируют температуру на поверхности панели (А1) и воспринимают тепловой поток ИК-облучателя (А2). При этом оба нагревателя работают независимо один от другого. Токовое реле К1 отключает установку контактами К1 при нарушении изоляции.
Электробрудеры используют для местного обогрева птицы и поросят. Температурный режим (22…38 °С) под брудером (рисунок 12) на площади 2,2 м2 создается четырьмя электронагревателями мощностью по 0,25 кВт каждый. Управление температурой обогрева пола, на котором располагаются цыплята, происходит вручную за счет изменения высоты подвеса брудера или автоматически с помощью термодатчика ТЕ и терморегулятора ТС.

Рисунок 12 – Функциональная схема управления брудером
5. АВТОМАТИЧЕСКОЕ УПРАВЛЕНИЕ ОСВЕЩЕНИЕМ ПТИЧНИКОВ
На продуктивность несушек всех видов режим освещения (возрастающий или убывающий день) оказывает заметное стимулирующее влияние. Режимы освещения птичников по специальным программам, корректирующим долготу светового дня, существенно повышают яйценоскость птицы. С целью реализации этих программ птичники строят безоконными и оборудуют искусственным электрическим освещением. Для управления освещением применяют различные автоматические программные устройства.
Программные устройства ПРУС, УПУС позволяют управлять длительностью светового дня от 6 до 24 ч, имитировать «рассвет» и «закат» естественной освещенности в течение 2…8 мин в соответствии с естественной долготой. Такое устройство состоит из токопроводящего барабана 2, который с помощью редуктора 1 и электродвигателя М делает один оборот в сутки (рисунок 13). На барабан наклеена изоляционная белая трапециевидная полоса. Микропереключатели 3 с помощью роликов замыкают и размыкают цепи управления освещением и, одновременно перемещаясь вдоль барабана, имитируют начало и конец светового дня с ежедневной коррекцией его долготы.

Рисунок 13 – Схема устройства для автоматического изменения длительности светового дня в птичнике: 1 - редуктор; 2 - барабан; 3 – микропереключатели
Для этой же цели разработано программное устройство «Каштан» на базе микропроцессорных элементов, рассчитанное на управление световым режимом в 50 птичниках. Контроллер устройства реализует две программы: контроль светового режима и управление им. Обе программы хранятся в постоянном запоминающем устройстве (ПЗУ).
Оператор с клавиатуры дисплея вводит в соответствующий сектор оперативного запоминающего устройства (ОЗУ) начальную информацию по каждому птичнику: номер стандартного возрастного интервала в технологическом цикле, число суток и величину начального приращения (убывания) светового дня в пределах стандартного возрастного интервала. Вся остальная информация для основной породы цыплят хранится в ПЗУ, для других пород может быть введена в ОЗУ. В соответствующие моменты времени микропроцессорная система через коммутатор параллельного интерфейса выдает номер контролируемого объекта, коды команды управления. По этим сигналам в модулях устройств связи с объектом вырабатываются команды включения-отключения систем освещения в птичниках.
Контрольные вопросы и задания
1. Перечислите параметры микроклимата на ферме, которые влияют на продуктивность животных.
2. Назовите оптимальные значения температуры, влажности и предельно допустимые значения концентрации аммиака, диоксида углерода и сероводорода для КPC и птицы.
3. Какие способы и средства управления микроклиматом используют на фермах?
4. Как работает блок-схема станции управления МК-ВАУЗ?
5. Объясните принцип действия приточно-вытяжной системы вентиляции типа ПВУ.
6. Расскажите о принципе действия аэрогидродинамического кондиционирования воздуха.
7. Объясните работу технологической и принципиальной схем управления теплогенератором типа ТГ.
8. Как управляют электрокалориферной установкой типа СФОЦ?
9. Какие установки используют для местного обогрева животных и птицы?
10. Для чего предназначены и как работают установки для управления освещением птичников?






