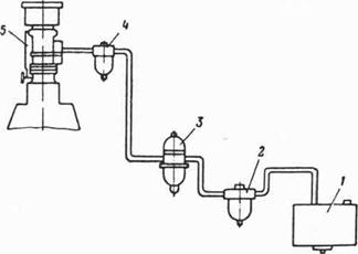
Принципиальная схема системы топливоподачи бензинового двигателя представлена на рис. 2. В общем случае она может включать топливный бак 1,Фильтр-отстой ник 2,бензонасос 3, фильтр тонкой очистки топлива 4, карбюратор или система впуска.
Специальными приборами, присущими только рассматриваемой системе топливоподачи, являются карбюратор (система впрыска) и бензонасос.
Рис 2 Схема системы топливоподачи: 1-топливный бак; 2 - фильтр грубой очистки топлива; 3-бензонаос; 4- фильтр тонкой очистки топлива; 5- карбюратор. |
Назначение, основные элементы работа карбюратора (системы впрыска) были рассмотрены в модуле 2. Поэтому в данном модуле рассмотрим лишь бензонасос.
Наиболее распространенными в бензиновых двигателях являются диафрагмальные насосы с механическими и электромагнитным приводом и центробежные насосы с электрическим приводом (рис 3)

Рис 3 Бензиновые насосы:
А-диафрагменный с механическим приводом; б-диафрагменный с электромагнитным приводом: В- центробежный с электрическим приводом;
1-рычаг: 2-шток; 3-тарелкадиафрагмы; 4-диафрагма;5-впускной клапан; 6-сетчатый фильтр; 7-головка; 8-выпускной клапан; 9-корпус; 10 и 11 -пружины;12- стальной диск; 13-корпус соленоида; 14-электродвигатель:15-магнитные диски; 16 и 18 - фильтры грубой очистки топлива; 17 - крыльчатка; 19 - спирать пая камера; 20 - выходная трубка;
В диафрагменных насосах кинематическая связь диафрагмы с механизмом привода во время хода нагнетания разрывается. Поэтому давление нагнетания топлива в таких насосах определяется лишь характеристикой пружины 10 и не зависит от режимов работы двигателя.
Характеристика пружины насоса выбирается такой, чтобы она не могла преодолеть противодавления в топливопроводе между насосом и поплавковой камерой карбюратора при закрытом игольчатом клапане и нормальном уровне топлива в поплавковой камере. В этом случае обеспечивается автоматическое регулирование подачи топлива к карбюратору в зависимости от его расхода.
Максимальная подача бензина в насосах диафрагменного типа определяется величиной хода диафрагмы и ее рабочей площадью. Обычно производительность насоса должна превышать в 2,5—3,5 раза максимально возможный расход топлива двигателем.
С учетом необходимой производительности размеры диафрагменного насоса могут быть определены из следующего уравнения:
(3)
где
- число цилиндров двигателя;
- коэффициент, учитывающий необходимый запас производительности;
;
- цикловая подача топлива в цилиндр, 
- ход диафрагмы, 
- рабочая площадь диафрагмы, 
- удельный вес топлива, 
Для четырехтактных двигателей подача топлива за цикл на режиме номинальной мощности:

где
- число оборотов коленчатого вала двигателя в минуту.
Величина хода h диафрагмы в бензиновых насосах существующих двигателей обычно колеблется в пределах 5—7 мм. При известных
и h размер диафрагмы насоса может быть определен на основании уравнения (3):
(4)
Для изготовления бензиновых насосов используются следующие материалы.
Корпус 9 и головка 7 (рис. 3) отливаются под давлением из цинкового сплава. Пружины 10 и 11 навиваются из марганцовистой пружинной проволоки 65Г. Пружины клапанов изготовляются из фосфористой бронзы. Для изготовления диафрагмы используются бензостойкие прорезиненные ткани, для изготовления клапанов — бензомаслостойкая резина. Остальные детали штампуются из малоуглеродистой стали.
При сравнительной простоте конструкции и принципа действия бензиновые диафрагменные насосы обладают рядом существенных недостатков, основными из которых являются:
-невозможность размещения насоса на удалении от двигателя;
-недостаточная надежность работы, особенно при высокой температуре окружающего воздуха;
-невозможность автоматической прокачки топлива в предпусковой период двигателя.
В связи с отмеченными недостатками на некоторых моделях двигателей зарубежных фирм бензиновые диафрагменные насосы с приводом от распределительного вал а двигателя начинают заменяться диафрагменными или центробежными бензиновыми насосами с приводом от автономного электродвигателя. Такие насосы обычно располагаются непосредственно в топливном баке, благодаря чему значительно повышается надежность работы системы топливоподачи, особенно в жарких условиях эксплуатации.
На рис. 3 б показана конструктивная схема диафрагменного топливного насоса английской фирмы «Лукас». В отличие от обычных диафрагменных насосов в рассматриваемом насосе диафрагма 4 приводится в действие электромагнитом, перемещающим в период включения диск 12 вниз. Ход нагнетания, как и в обычных насосах, осуществляется пружиной 10. Выключение и включение электромагнита достигается замыканием и размыканием контактов, которыми управляет шток 2 диска 12,
Схема центробежного бензинового насоса с электрическим приводом показана на рис. 3 в. Бензин здесь подается крыльчаткой 17, приводимой в действие электродвигателем 14.
В отличие от диафрагменных насосов центробежные насосы создают в системе постоянное давление нагнетания независимо от расхода топлива, что обеспечивает более надежную работу двигателя
Рис 2 Схема системы топливоподачи: 1-топливный бак; 2 - фильтр грубой очистки топлива; 3-бензонаос; 4- фильтр тонкой очистки топлива; 5- карбюратор. 





