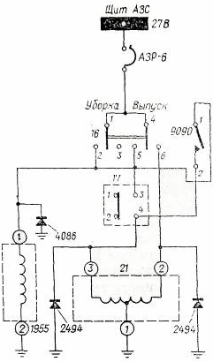
Электросхема управления уборкой-выпуском шасси показана на рис. 13. Управление системой производится электрогидравлнческим краном 21 (ГА142/1) при помощи сдвоенного переключателя 16, установленного на центральном пульте.

Рис. 13. Электросхема уборки-выпуска шасси
Во избежание уборки шасси на земле соответствующая электрическая цепь крана 21 разорвана концевым выключателем 77, установленным на правой ноге шасси. Этот выключатель включает цепь уборки при отрыве колес от земли. При выходе из строя концевого выключателя и невозможности уборки шасси после взлета цепь уборки шасси восстанавливается выключателем 9090, расположенным на центральном пульте,
При включении переключателя 16 на уборку шасси питание подается и на электромагнит крана 1955 (ГА140), который прекращает расход жидкости от гидронасосов на зарядку гидроаккумулятора. Этим обеспечивается ускорение уборки шасси.






