Рис. 3. Преобразователь координат
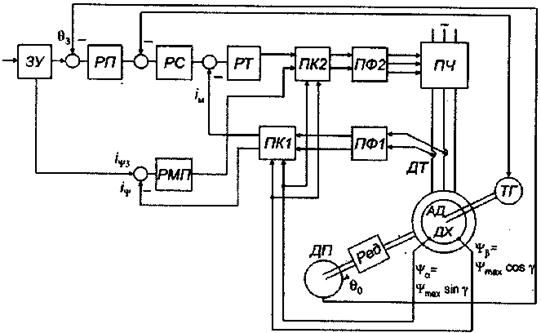
Рис. 2. Следящая система с векторным управлением асинхронным двигателем
Рис. 1. Следящая система с частотным управлением асинхронным двигателем
При торможении запасенная энергия должна возвращаться в питающую сеть. Для этого параллельно с управляемым выпрямителем включен инвертор. Выпрямитель и инвертор должны работать при совместном включении. Для ограничения уравнительных токов использованы реакторы - индуктивности. Применяемые на практике более простые Схемы, предусматривающие гашение энергии замыканием входной цепи АИН на сопротивление или подключением аккумуляторов, для следящих систем непригодны. Рекуперативное торможение обеспечивает столь же жесткие механические характеристики, как и в двигательном режиме.
Фильтр в цепи питания АИН необходим для гашения гармонических составляющих на выходе выпрямителя.
Схемы управления системами с частотным управлением строятся на базе использования векторно-координатных преобразований согласно уравнениям Парка-Горева. При этом трехфазная машина как бы преобразуется в двухфазную. Токи двухфазного двигателя определяются согласно соотношениям:
ia =
iA ; ib =
(
iA + iB)
где индексы А и В соответствуют трехфазной системе, а а и b - двухфазной.
Обратному преобразованию из двухфазного варианта выполнения двигателя в трехфазный отвечают формулы:
UA=Ua ;
UB=-
Ua+
Ub;
UC= -
Ua -
Ub;
Преобразование числа фаз приходится использовать дважды: при преобразовании трехфазных токов машины в двухфазные и при обратном переходе для получения сигналов, необходимых для управления вентилями силового преобразователя.
В целях упрощения системы управления в последние годы промышленность стала выпускать специальные двигатели для частотного управления, выполняемые как двухфазные. При этом, естественно, двигатели несколько утяжеляются, так как активные материалы (сталь и медь) используются менее эффективны, зато система управления становится проще.
Для построения системы управления на базе уравнений Парка-Горева также требуется преобразование координат, первоначально от неподвижных к вращающимся, а затем наоборот. В системах с непрерывным (аналоговым) управлением для создания преобразователей обычно используются вращающиеся трансформаторы; возможно также применение преобразователей с множительными устройствами. В цифровых системах тригонометрические зависимости для синуса и косинуса формируются на базе ПЗУ, хранящих табличные данные тригонометрических функций.
На рис.1 показана следящая система с частотным управлением асинхронным двигателем [31]. Здесь используются координатные оси, вращающиеся синхронно с магнитным полем статора. При этом переменные токи статора преобразуются в постоянные, действующие по двум взаимоперпендикулярным осям. Токи, действующие по одной из осей, создают необходимый магнитный поток, а направленные по другой - опережающей оси, определяют величину момента, развиваемого двигателем.
При использовании системы координат, вращающейся синхронно с полем статора, получаем условия, соответствующие работе машины постоянного тока. При этом удается построить систему управления, получившую наименование векторного управления, аналогичную системе подчиненного управления, применяемую в электромеханических устройствах постоянного тока [27]. Для преобразования координат в системе используются устройства с блоками умножения (рис. 2).

ЗУ- задающее устройство; РП, PC, PT, РМП - регуляторы положения, скорости, тока, магнитного потока; ПФ1 и ПФ2 - преобразователи числа фаз; ПК1 и ПК2 - преобразователи координат; ПЧ - преобразователи частоты (АЙН или ШИП); ДП -датчик положения (рассогласования); ДТ- датчик тока; ДХ - датчик потока (Холла)
На вход преобразователя ПК1 подаются сигналы от датчиков тока после пересчета их на двухфазную систему и от датчиков Холла, поставляющих информацию о магнитном потоке в зазоре. Токи статора изменяются по гармоническому закону и являются функцией угла поворота координатных осей γ. На выходе преобразователя координат получаем величины, определяемые соотношениями:
i ψ= ia cosγ + ia sinγ;
iM = ia sinγ + ib cosγ,
где токи статора в двухфазном представлении являются функциями того же угла поворота координатных осей γ. После подстановки для стационарного режима получаем i ψ = const и iM = const, где i ψ - намагничивающий ток; iM -активная составляющая тока статора, определяющая момент двигателя.
В соответствии с изложенным скомпонована система управления, имеющая два канала. В канале перемещения (угол 6) имеются три регулятора, соответствующие трем контурам: тока, скорости и угла отработки, в канале магнитного потока- один. Преобразователи ПК2 и ПФ2 служат для обратного преобразования к неподвижным координатам статора и трехфазному построению силовой части привода, что необходимо для создания сигналов управления преобразователем частоты (АИН или ШИМ).

ia, ib - токи статора, соответствующие неподвижным координатным осям α, β;
iψ - ток намагничивания; iM - активная составляющая тока
Аналогично строится и система управления вентильным двигателем, причем за счет преобразования координат также оказывается возможным использование принципов построения системы подчиненного регулирования.
При синтезе приходится учитывать дополнительный контур, создаваемый за счет электромагнитных процессов в фильтре усилителя, питающего двигатель.
Синтез рассмотренных систем векторного управления осуществляется методами, отработанными для систем подчиненного регулирования. Расчет динамики систем достаточно сложен и, как правило, выполняется на моделях средствами компьютерной техники.
Наряду с классической системой частотного управления с автономным инвертором напряжения используется также система частотно-токового управления асинхронным двигателем (или синхронным). В этом случае в качестве преобразователя, питающего двигатель, применяется инвертор тока. Подобная электромеханическая система имеет мягкие характеристики (рис.4) и в разомкнутом виде может использоваться только для объектов с вентиляторной нагрузкой. Замкнутые системы с датчиками тока и положения ротора обеспечивают стабилизацию тока и соответственно момента. Достоинством системы является простота ее построения. Для ее функционирования требуются простые средства информации и весьма ограниченное число датчиков. Например, может отсутствовать датчик скорости; не требуется измеритель магнитного потока и т. д.
|
Рис. 4. Механические характеристики системы с частотно-токовым управлением асинхронным двигателем
Для позиционных и следящих систем частотно-токовое управление мало пригодно хотя иногда и используется. К недостаткам его следует отнести отсутствие средств стабилизации скорости, обычно необходимых для отслеживания траектории, и средств обеспечения других режимов, используемых в позиционных системах.
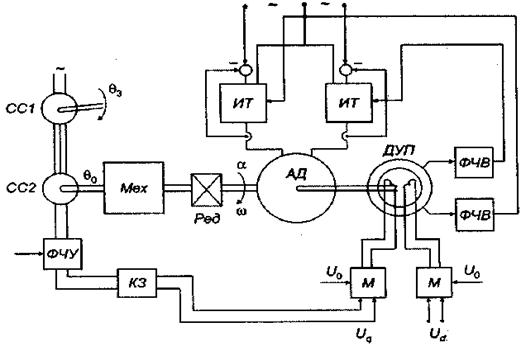
Схема следящей системы с частотно-токовым управлением асинхронным двигателем в упрощенном двухфазном варианте представлена на рис. 6.5. На входе использован датчик рассогласования, построенный на сельсинах. Сигнал с датчика, последовательно проходя фазочувствительный усилитель ФЧУ и корректирующее звено КЗ, поступает на модулятор М. Напряжение повышенной частоты от модулятора используется для питания датчика углового положения ДУП. На вторую обмотку датчика поступает напряжение, сдвинутое на 90°. Напряжение датчика положения, в качестве которого применяется СКВТ, демодулируется в ФЧВ и используется для управления инвертором тока, который представляет собой усилитель с глубокой отрицательной связью.

Рис. 5. Упрощенная схема частотно-токового управления двухфазным асинхронным двигателем в режиме следящей системы
При расчете динамики привода с частотно-токовым управлением, если не учитывать электромагнитные процессы в двигателе и преобразователе, передаточную функцию можно представить как интегрирующее звено второго порядка. Следовательно, в системе обязательно применение корректирующего звена. При необходимости учета электромагнитных процессов следует принять во внимание один или два последовательно включенных апериодических звеньев. Два звена должны быть учтены, если возбуждение электромагнитного поля двигателя обеспечивается за счет преобразователя, питающего машину, т. е. применительно к асинхронному двигателю.
В связи со сложностью синтеза систем переменного тока часто отказываются от учета электромагнитных процессов, которые в системах переменного тока обычно не оказывают существенного влияния на переходные характеристики. При этом процесс синтеза существенно упрощается, так как учитывается только влияние механической инерции. Естественно, такой путь решения задачи может быть использован лишь в неответственных случаях для построения простейших систем, для которых не требуются высокие динамические свойства и обеспечение минимальной погрешности.
Лекция 8
Механизмы, к которым не предъявляются требования работы с повышенной точностью, с успехом могут снабжаться весьма простыми следящими приводами переменного тока, функционирующими на несущей частоте. В этих приводах используются наиболее простые по конструкции двухфазные двигатели с короткозамкнутым или полым ротором. В качестве измерителей рассогласования применяются сельсины или вращающиеся трансформаторы, включенные по трансформаторной схеме. На выходе сельсина-приемника при этом создается сигнал, который представляет собой модулированное по величине угла рассогласования напряжение переменного тока. Несущее напряжение имеет промышленную частоту 50 Гц или в автономных и бортовых установках (с индивидуальным источником питания) повышенную частоту 400 Гц. Двухфазный двигатель выполняет не только функции двигателя, но одновременно является демодулятором. Его скорость определяется амплитудой модулированного напряжения на обмотке управления. При этих условиях весь тракт усиления может быть выполнен полностью на переменном токе. Следовательно, отпадает отрицательное свойство усилителей постоянного тока -дрейф нуля. Усилители переменного тока в работе более стабильны.
Структура системы получается единообразной (рис. 6); все элементы ее работают на переменном токе - на несущей частоте -частоте питания. Однако в этих системах весьма затруднено использование корректирующих средств как в последовательной цепи, так и в цепях обратных связей. Обычные корректирующие средства, используемые в системах управления постоянного тока, здесь неприменимы. Поясним это на примере дифференцирующего звена. Предположим, что на вход дифференцирующего звена поступает сигнал
